GM Service Manual Online
For 1990-2009 cars only
Figure 1:

Power, Ground and Brake Switch


Object Number: 1239762  Size: FS
Master Electrical Component List
Electronic Component Description
MIL Control, Serial Data and Torque Signals
OBD II Symbol Description Notice
Ignition Switch - START, RUN, and ACC/RUN/START Bus Bars
BRAKE, HTR/AC, and HVAC 1 Fuses
Ignition Switch - START, RUN, and ACC/RUN/START Bus Bars
B+ Bus Bar - 2 of 2
IGN 0, TBC IGN 0,TBC ACCY, SEO ACCY, RR WPR, and WS WPR Fuses
LH HID, RH HID, PCM B, CRANK, HORN, and SIR Fuses
BRAKE, HTR/AC, and HVAC 1 Fuses
BRAKE, HTR/AC, and HVAC 1 Fuses
BRAKE, HTR/AC, and HVAC 1 Fuses
G103 - Gas
G103 - Gas
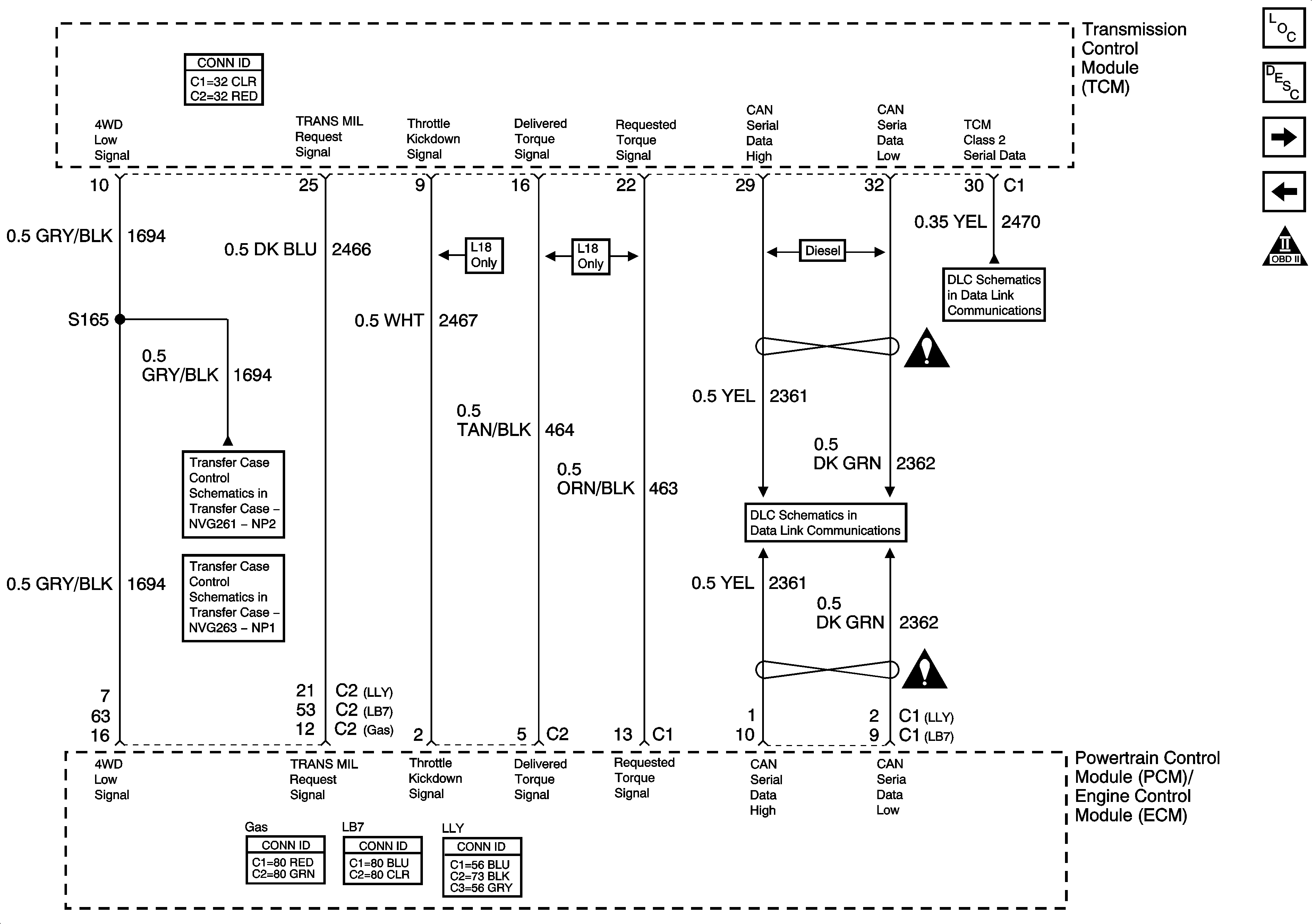
Figure 2:

MIL Control, Serial Data and Torque Signals


Object Number: 1239763  Size: FS
Master Electrical Component List
Electronic Component Description
Shift Solenoids and PNP Signals
Power, Ground and Brake Switch
OBD II Symbol Description Notice
Transfer Case Control Schematics
Power, Ground, Class 2 Serial Data and Transfer Case Encoder Motor
SP205 - 1 of 2
Automatic Transmission Schematic Icons
Controller Area Network (CAN) - Diesel
Automatic Transmission Schematic Icons
Figure 3:

Shift Solenoids and PNP Signals


Object Number: 1239764  Size: FS
Master Electrical Component List
Electronic Component Description
Pressure Switches and Fluid Temperature
MIL Control, Serial Data and Torque Signals
OBD II Symbol Description Notice
Transmission Controls - A/T
Transmission Controls - A/T
G103 - Gas
G102, G103, G108 and G109 - Diesel
Figure 4:

Pressure Switches and Fluid Temperature


Object Number: 1239766  Size: FS
Master Electrical Component List
Electronic Component Description
Speed Sensors
Shift Solenoids and PNP Signals
OBD II Symbol Description Notice
Figure 5:

Speed Sensors


Object Number: 1239765  Size: FS
Master Electrical Component List
Electronic Component Description
Pressure Switches and Fluid Temperature
OBD II Symbol Description Notice
Automatic Transmission Schematic Icons
Automatic Transmission Schematic Icons
Automatic Transmission Schematic Icons
Automatic Transmission Schematic Icons