GM Service Manual Online
For 1990-2009 cars only
Makes
🢒
Chevrolet
🢒
2004
🢒
Chevy K Silverado - 4WD
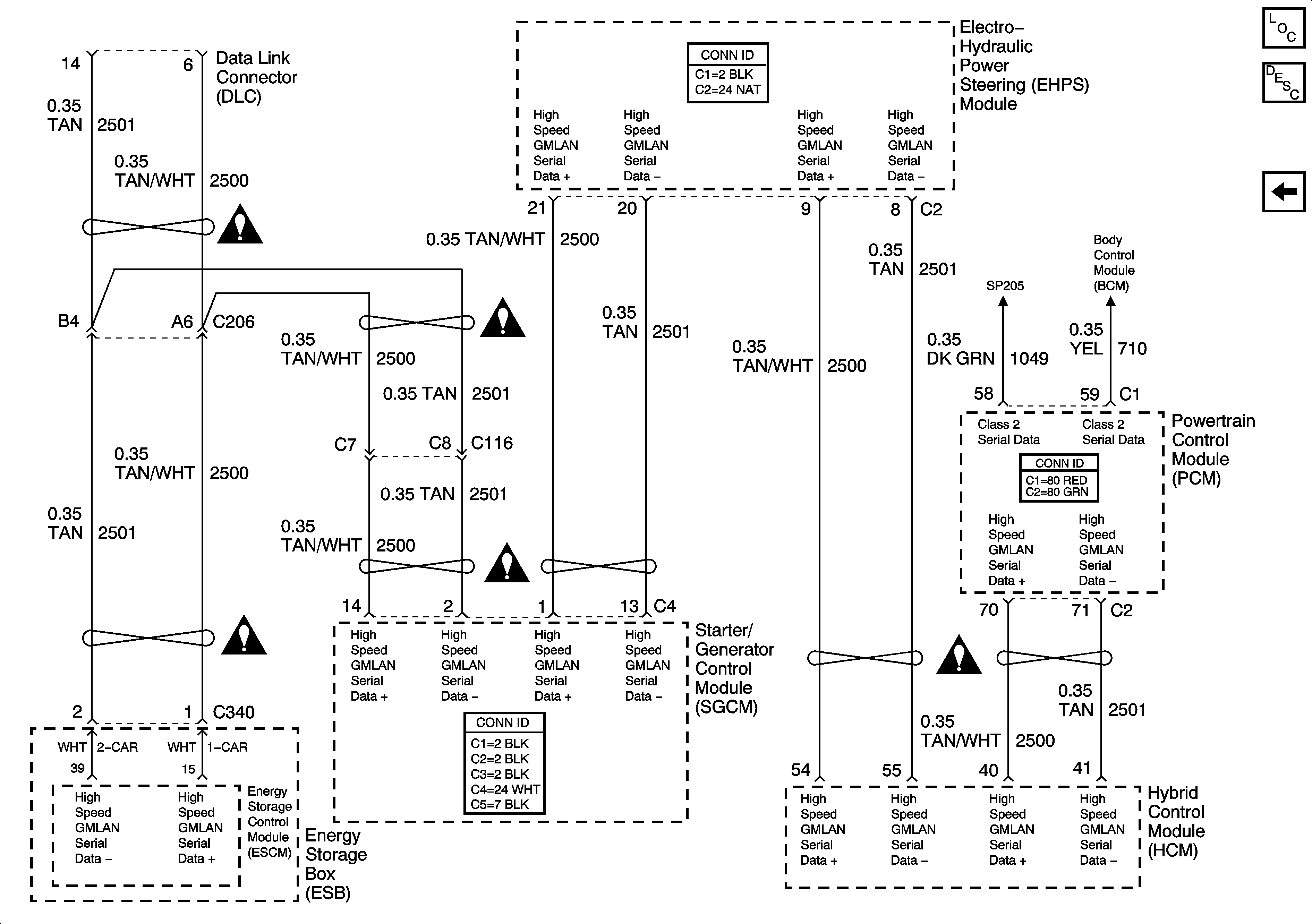
🢒 High Speed GMLAN - Hybrid Only
High Speed GMLAN - Hybrid Only
High Speed GMLAN - Hybrid Only
Master Electrical Component List
Data Link Communications Description and Operation
Controller Area Network (CAN) - Diesel
SP205 - 2 of 2
SP205 - 2 of 2