GM Service Manual Online
For 1990-2009 cars only
Makes
🢒
Chevrolet
🢒
2005
🢒
Chevy K Silverado - 4WD
🢒
Vehicle Control Systems
🢒
Vehicle DTC Information
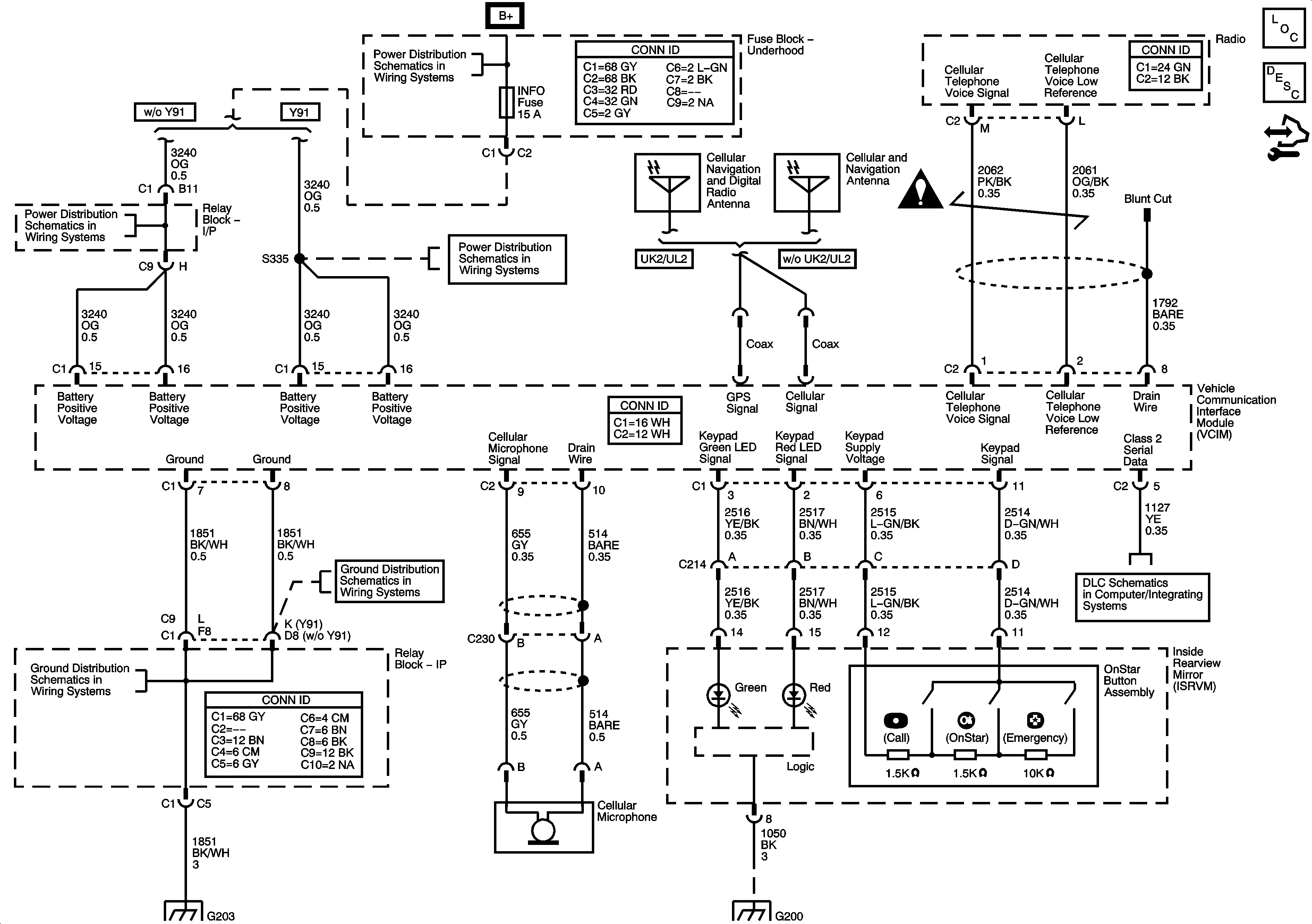
🢒 OnStar Schematics
Master Electrical Component List
OnStar Description and Operation
Control Module References
B+ Bar Bus
CIG LTR, EAP, INFO, and RVC Fuses
CIG LTR, EAP, INFO, and RVC Fuses
SIR Schematic Icons
G203 - 1 of 2
G203 - 1 of 2
Splice Pack SP207
G203 - 1 of 2
G115 and G200 - 1 of 2