GM Service Manual Online
For 1990-2009 cars only
Makes
🢒
Chevrolet
🢒
1998
🢒
Chevy MD Steel Tilt (W Model)
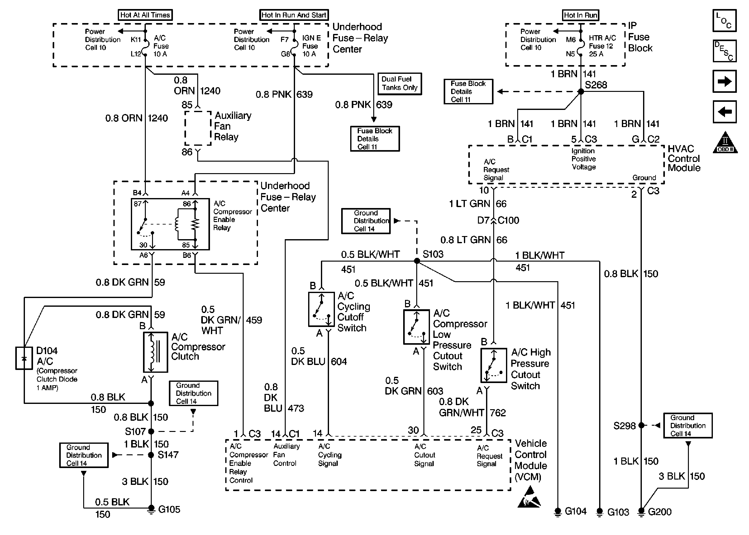
🢒 A/C Controls
A/C Controls
A/C Controls
Engine Controls Components
Information Sensors/Switches Description
Secondary Air Injection Controls
Pressure Controls and Range Inputs (4L80-E)
OBDII Symbol Description Notice