GM Service Manual Online
For 1990-2009 cars only

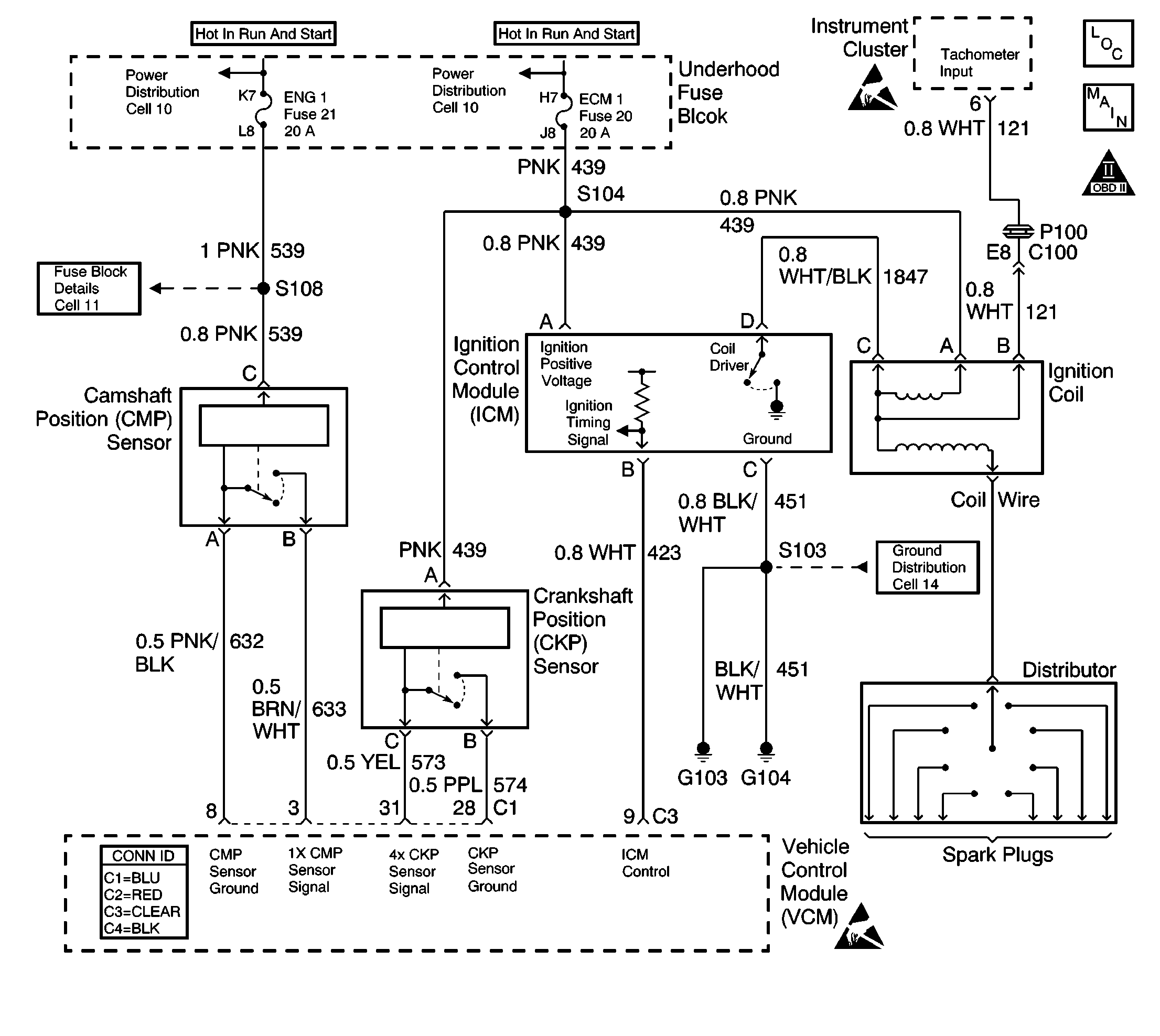
Object Number: 600798  Size: LF
Engine Controls Components
OBD II Symbol Description Notice
VCM Connector End Views
Ignition Controls
Handling ESD Sensitive Parts Notice
Handling ESD Sensitive Parts Notice

Circuit Description

The camshaft position (CMP) sensor is a sensor designed to detect changes in a magnetic field. The control module supplies the CMP sensor with signal and ground circuits. Ignition voltage is supplied to the CMP sensor by an independent circuit. The CMP sensor produces a magnetic field whenever the ignition is ON. The CMP sensor is mounted near a reluctor wheel that is attached to the distributor shaft. When the distributor shaft rotates, or when the engine is cranking or running, the reluctor wheel changes the magnetic field. The CMP sensor converts each change in the magnetic field into a PULSE. The number of teeth on the reluctor wheel determines how many pulses the CMP sensor detects per camshaft rotation. The control module uses the CMP sensor signal in order to calculate the correct timing for sequential fuel injection.

If the vehicle control module (VCM) does not detect the CMP signal while the engine is running, this diagnostic trouble code (DTC) will be set.

Conditions for Running the DTC

The engine is running.

Conditions for Setting the DTC

The camshaft position sensor reference pulse is not detected once in every 2 crankshaft revolutions.

Action Taken When the DTC Sets

    • The control module illuminates the malfunction indicator lamp (MIL) if a failure is detected during 2 consecutive key cycles.
    • The control module sets the DTC and records the operating conditions at the time the diagnostic failed. The failure information is stored in the scan tool Freeze Frame/Failure Records.

Conditions for Clearing the MIL or DTC

    • The control module turns OFF the MIL after 3 consecutive drive trips when the test has run and passed.
    • A history DTC will clear if no fault conditions have been detected for 40 warm-up cycles. A warm-up cycle occurs when the coolant temperature has risen 22°C (40°F) from the startup coolant temperature and the engine coolant reaches a temperature that is more than 70°C (158°F) during the same ignition cycle.
    • Use a scan tool in order to clear the DTCs.

Diagnostic Aids

Electromagnetic interference from the ignition coil or the spark plug wires could cause a poor signal condition in the CMP signal circuit to the VCM. Ensure the routing of the CMP sensor circuitry is correct. Also check for the installation of aftermarket accessories and harnesses creating an electromagnetic interference.

Refer to Symptoms .

Check for the following conditions:

An intermittent may be caused by any of the following conditions:

    • A poor connection
    • Rubbed through wire insulation
    • A broken wire inside the insulation

Thoroughly check any circuitry that is suspected of causing the intermittent complaint. Refer to Testing for Intermittent Conditions and Poor Connections in Wiring Systems.

If a repair is necessary, refer to Wiring Repairs or Connector Repairs in Wiring Systems.

Test Description

The numbers below refer to the step numbers in the diagnostic table.

  1. This step determines if the DTC P0340 is the result of a hard failure or an intermittent condition.

  2. This step will check for a signal output from the CMP sensor. The signal can also be read in AC voltage, approximately 5-7 volts AC.

  3. If there is not any additional DTCs set, refer to Diagnostic Aids for examples of conditions that could cause an intermittent loss of signal from the CMP sensor.

Step

Action

Value(s)

Yes

No

1

Did you perform the Powertrain On-Board Diagnostic (OBD) System Check?

--

Go to Step 2

Go to Powertrain On Board Diagnostic (OBD) System Check

2

  1. Start the engine.
  2. Install the scan tool.
  3. Select the specific DTC function.
  4. Enter this DTC number.
  5. Operate the vehicle as specified in the Conditions for Running this DTC.

Does the scan tool indicate this diagnostic Ran and Passed?

--

Go to Step 8

Go to Step 3

3

  1. Disconnect the CMP sensor harness connector.
  2. Turn ON the ignition, leaving the engine OFF.
  3. Probe the CMP sensor ignition positive voltage circuit at the CMP sensor harness connector with a test lamp connected to a ground.

Is the test lamp ON?

--

Go to Step 4

Go to Step 9

4

Probe the CMP sensor ground circuit at the CMP sensor harness connector with a test lamp connected to B+.

Is the test lamp ON?

--

Go to Step 5

Go to Step 10

5

  1. Turn OFF the ignition.
  2. Install the three gray jumpers from the J 35616 connector test adapter kit between the CMP sensor and the CMP sensor harness connector.
  3. Important: The red, or positive, lead from the DMM must be connected to the 1x CMP sensor signal circuit.

  4. Measure the duty cycle on the 1x CMP sensor signal circuit with a DMM set to the duty cycle position between the 1x CMP sensor signal circuit and the CMP sensor ground circuit. Select the AC scale and press the Hz button twice in order to display the percent of duty cycle.
  5. Start the engine.

Is the duty cycle near the specified value?

50%

Go to Step 6

Go to Step 7

6

  1. Turn OFF the ignition.
  2. Check the 1x CMP sensor signal circuit between the CMP sensor harness connector and the VCM connector for an open.

Did you find a problem?

--

Go to Step 14

Go to Step 13

7

Check for a short to ground or a short to voltage on the 1x CMP sensor signal circuit.

Did you find a problem?

--

Go to Step 14

Go to Step 11

8

This DTC is intermittent.

Are any additional DTCs stored?

--

Go to the applicable DTC table

Go to Diagnostic Aids

9

Repair the open in the CMP sensor ignition positive voltage circuit. Refer to Wiring Repairs in Wiring Systems.

Is the action complete?

--

Go to Step 16

--

10

Repair the open in the CMP sensor ground circuit. Refer to Wiring Repairs in Wiring Systems.

Is the action complete?

--

Go to Step 16

--

11

Check for a poor connection at the CMP sensor.

Did you find a problem?

--

Go to Step 14

Go to Step 12

12

Replace the camshaft position (CMP) sensor. Refer to Camshaft Position Sensor Replacement .

Is the action complete?

--

Go to Step 16

--

13

Check for a poor connection at the VCM.

Did you find a problem?

--

Go to Step 14

Go to Step 15

14

Repair the circuit as necessary. Refer to Wiring Repairs or Connector Repairs in Wiring Systems.

Is the action complete?

--

Go to Step 16

--

15

Important: The replacement VCM must be programmed.

Replace the VCM. Refer to VCM Replacement/Programming .

Is the action complete?

--

Go to Step 16

--

16

  1. Using the scan tool, clear the DTCs.
  2. Start the engine.
  3. Allow the engine to idle until the engine reaches normal operating temperature.
  4. Select DTC and the Specific DTC function.
  5. Enter the DTC number which was set.
  6. Operate the vehicle, with the Conditions for Setting this DTC, until the scan tool indicates the diagnostic Ran.

Does the scan tool indicate the diagnostic Passed?

--

Go to Step 17

Go to Step 2

17

Does the scan tool display any additional undiagnosed DTCs?

--

Go to the applicable DTC table

System OK