GM Service Manual Online
For 1990-2009 cars only
Makes
🢒
Chevrolet
🢒
1997
🢒
Chevy P32 RV/Van Chassis
🢒
Engine
🢒
Engine Cooling
🢒 Engine Cooling System Components
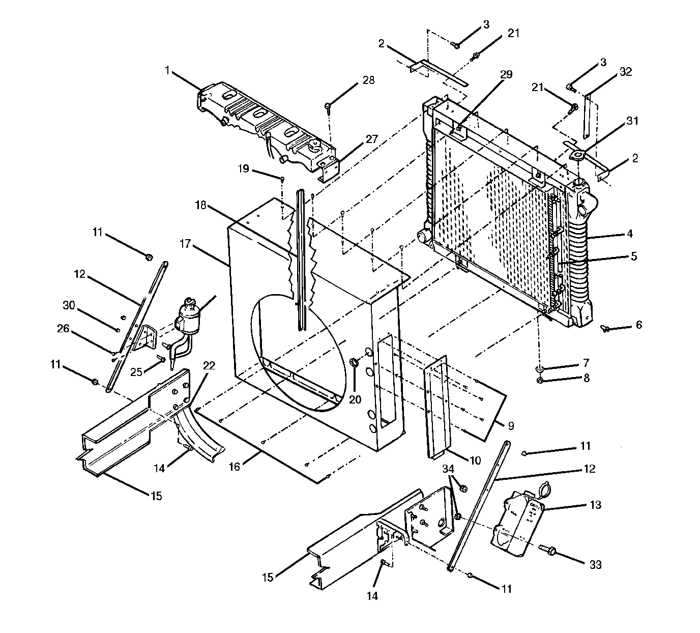
Engine Cooling System Components P72 Radiator and Shroud
(1)
Surge Tank
(2)
Mounting Bracket
(3)
Bolt
(4)
Radiator
(5)
Oil Cooler
(6)
Drain Cock
(7)
Washer
(8)
Nut
(9)
Screws
(10)
Access Panel
(11)
Nut
(12)
Brace
(13)
Coolant Recovery Reservoir
(14)
Bolt
(15)
Frame
(16)
Bolts
(17)
Shroud
(18)
Seal
(19)
Bolts
(20)
Loom
(21)
Bolt
(22)
Crossmember
(23)
Power Steering Reservoir
(24)
Bracket
(25)
Bolts
(26)
Bolts
(27)
Mount
(28)
Bolt
(29)
Bolt
(30)
Nut
(31)
Radiator Cap
(32)
Reservoir Support
(33)
Bolt
(34)
Nut
Engine Cooling System Components P92 Radiator and Shroud
(1)
Surge Tank
(2)
Radiator
(3)
Bolt
(4)
Mount
(5)
Top Radiator Frame
(6)
Right Side Radiator Frame
(7)
Reservoir Support
(8)
Coolant Recovery Reservoir
(9)
Right Side ATAAC Support
(10)
Bolt
(11)
Nut
(12)
Brace
(13)
Bolt
(14)
Frame
(15)
Bottom Radiator Frame
(16)
Washer
(17)
Nut
(18)
Shroud
(19)
Nut
(20)
Air-to-Air Aftercooler (ATAAC)
(21)
Nuts
(22)
Left Side Radiator Frame
(23)
Left Side ATAAC Support
(24)
Bolt
(25)
Bracket
(26)
Power Steering Reservoir
(27)
Rods
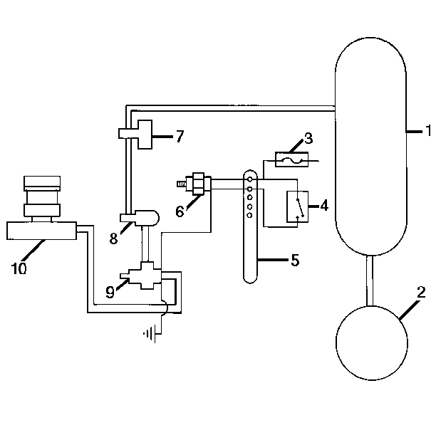
Engine Cooling System Components P92 Fan Clutch Control Circu
(1)
Air Reservoir
(2)
Air Compressor
(3)
12 Volt Power Supply
(4)
Toggle Switch
(5)
Junction Block
(6)
Thermostat
(7)
Pressure Regulator
(8)
Air Filter
(9)
Solenoid
(10)
Fan Clutch
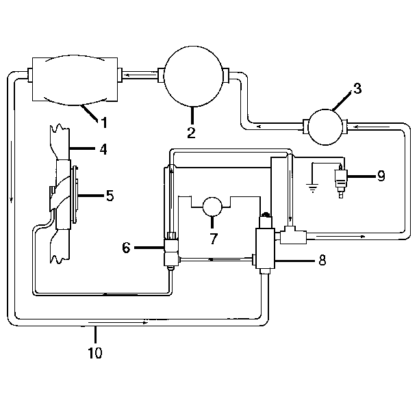
Engine Cooling System Components P72 Fan Clutch Control Circu
(1)
Power Steering Gear
(2)
Power Steering Pump
(3)
Power Steering Fluid Reservoir
(4)
Fan
(5)
Fan Clutch
(6)
Solenoid Valve
(7)
Pressure Regulator Valve
(8)
12 Volt Power Supply
(9)
Alarmstat®
(10)
Fluid Return Hose
Engine Cooling System Components Coolant Pump and Gasket
(1)
Place Anaerobic Seal Here
(2)
Short Bolt
(3)
Coolant Pump
(4)
Long Bolt
(5)
Stud
(6)
Gasket
(7)
Bolt
(8)
Short Stud
(9)
Hidden Bolt
(10)
Coolant Pump Plate