GM Service Manual Online
For 1990-2009 cars only
Makes
🢒
Chevrolet
🢒
1999
🢒
Chevy P32 RV/Van Chassis
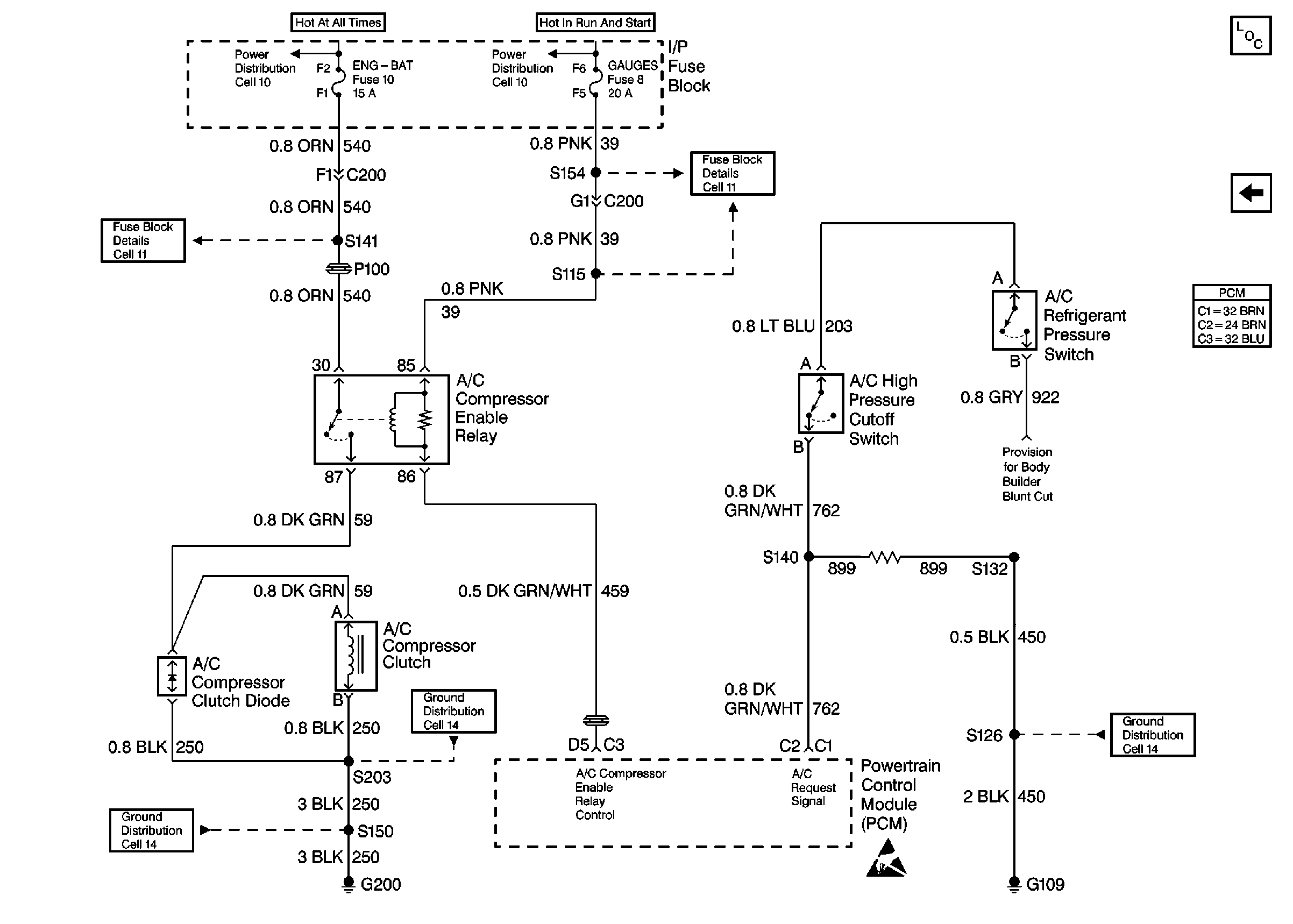
🢒 Engine Controls (Cell 22:A/C Controls)
Engine Controls (Cell 22:A/C Controls)
Engine Controls (Cell 22: A/C Controls)
Engine Controls Components
Engine Controls (Cell 22: A/T Controls 2)
Handling ESD Sensitive Parts Notice