GM Service Manual Online
For 1990-2009 cars only
Makes
🢒
Chevrolet
🢒
1999
🢒
Chevy P32 RV/Van Chassis
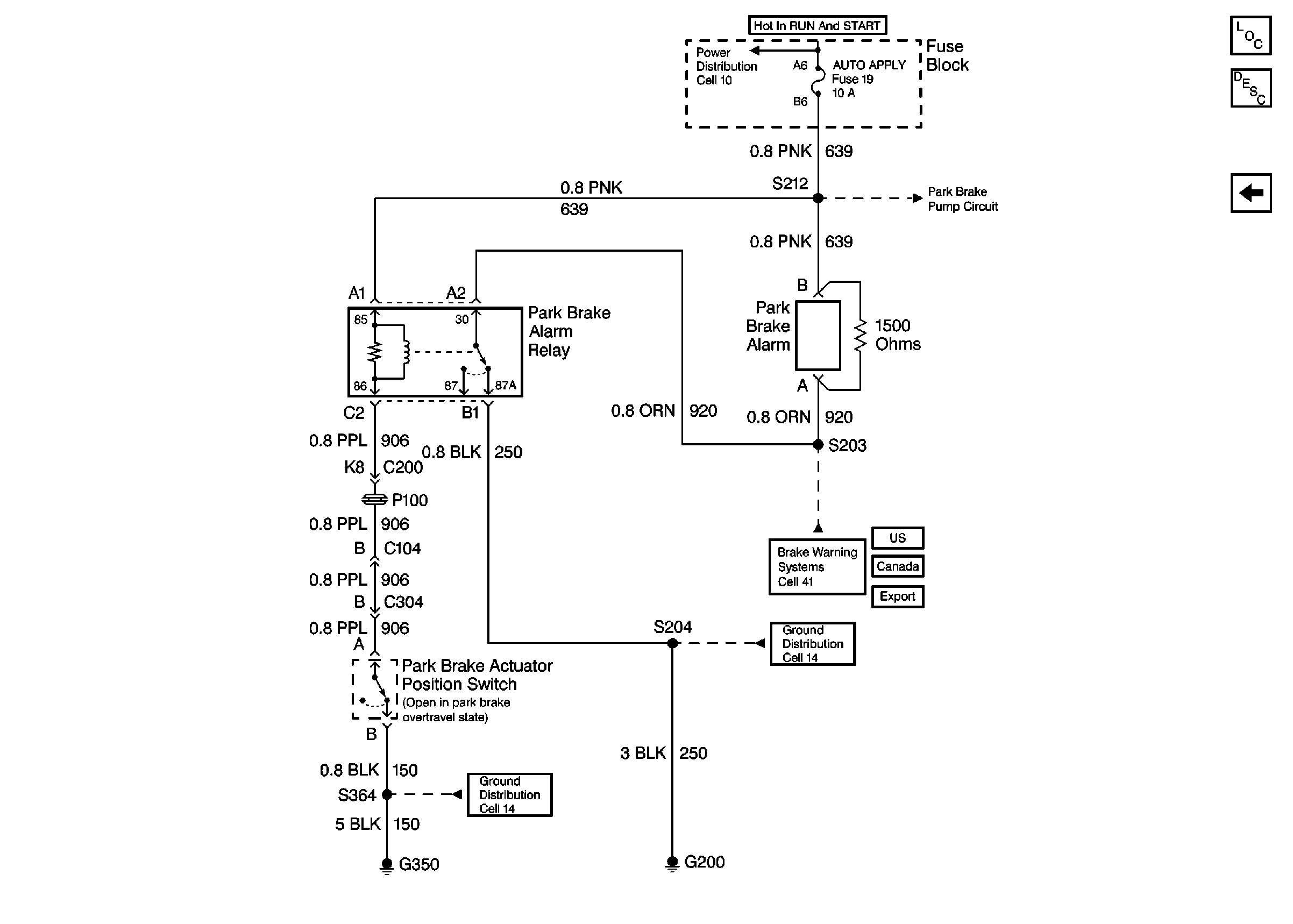
🢒 Cell 41: Park Brake Alarm
Cell 41: Park Brake Alarm
Cell 41: Park Brake Alarm
Park Brake System Components
Electric/Auto Park Circuit Description
Cell 41: AUTO PARK Warning Circuit
Cell 10: Ignition Switch and Fuse Block
Cell 41: Park Brake Pump Control
Cell 41: Brake Warning System - US
Cell 41: Brake Warning System - Canada
Cell 41: Brake Warning System - Export
Cell 14: G200
Cell 14: G350, G400, G401, and G402