GM Service Manual Online
For 1990-2009 cars only
Makes
🢒
Chevrolet
🢒
1998
🢒
Chevy P42 Commercial Chassis
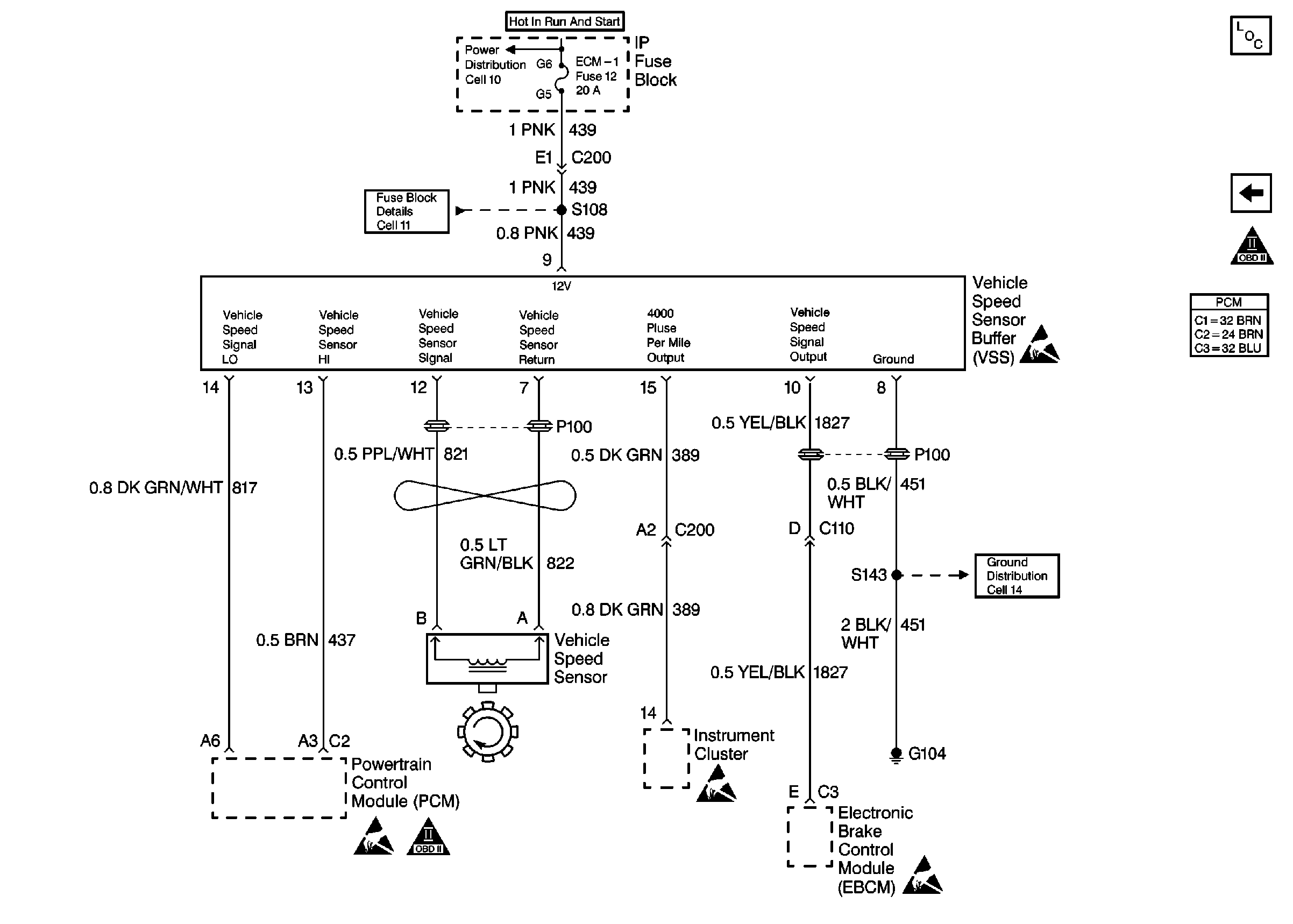
🢒 Cell 23: VSS
Cell 23: VSS
Cell 23: VSS
Engine Controls Components L57 MFI
Cell 23: Miscellaneous
OBD II Symbol Description Notice