GM Service Manual Online
For 1990-2009 cars only

DTC 39 TCC Stuck OFF L57 MFI


Object Number: 372631  Size: MF
Automatic Transmission Components Diesel
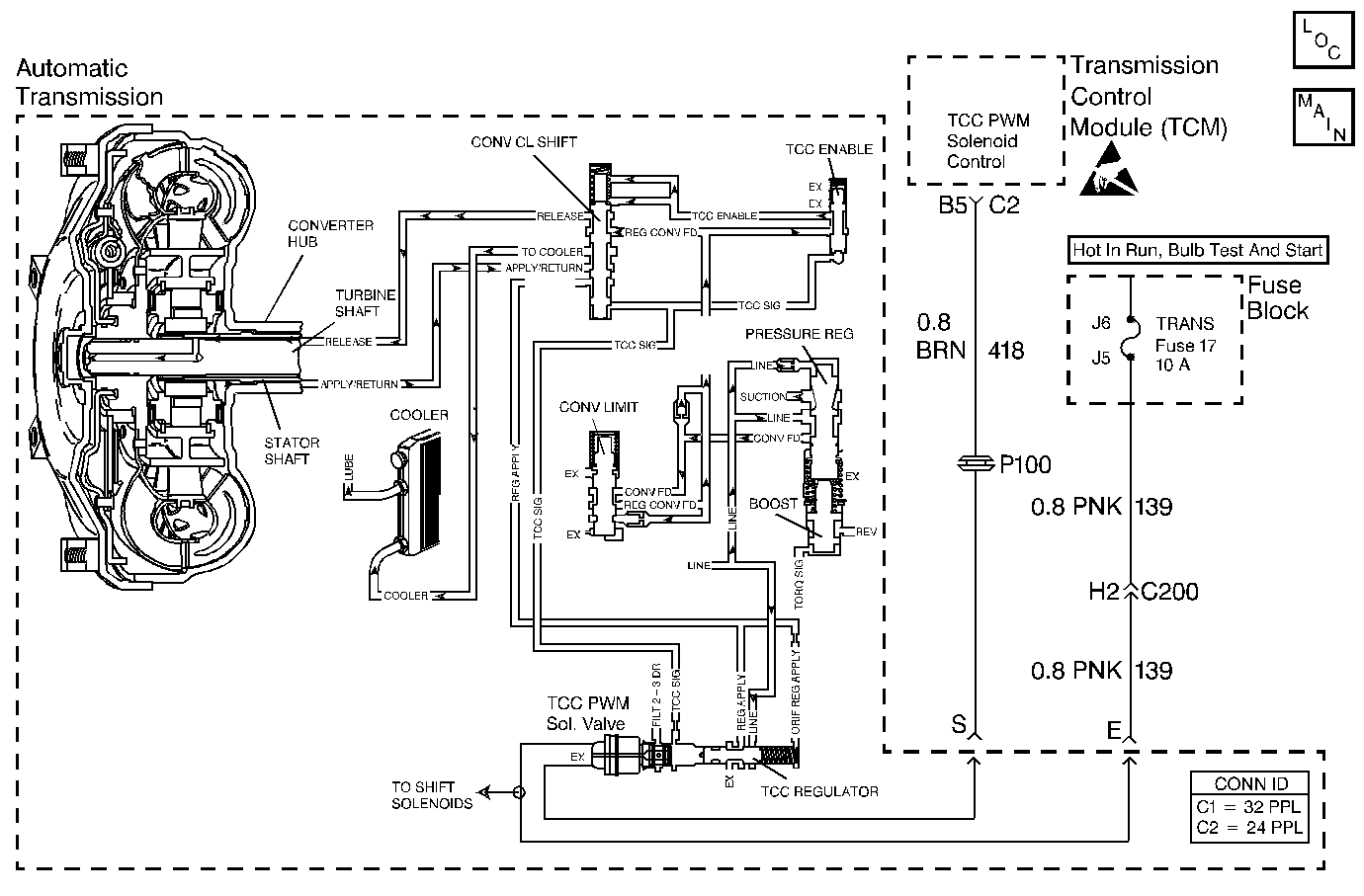
Automatic Transmission Controls Schematics TCM Control
Handling ESD Sensitive Parts Notice

Circuit Description

Important: DTC 39 inspects for high torque converter clutch (TCC) slip in 2nd and 3rd gear only. The transmission must be in hot mode or experiencing a wide open throttle maneuver in order for the TCC to be commanded ON in 2nd and 3rd gear.

The transmission control module (TCM) energizes the torque converter clutch pulse width modulation (TCC PWM) solenoid valve by grounding circuit 418. This blocks the exhaust for TCC signal fluid and allows filtered 23 drive fluid to feed the TCC signal circuit. When the vehicle's operating conditions are appropriate for TCC application, the TCM begins the TCC duty cycle to approximately 30%. This allows TCC signal fluid pressure to move the converter clutch shift valve into the apply position and direct regulated apply fluid to the torque converter. The TCM then increases (ramps) the duty cycle to approximately 60%, where regulated apply fluid pressure applies the converter clutch. The vehicle application determines the TCC apply rate. Once the TCC applies, the duty cycle immediately increases to approximately 70%, to achieve full apply pressure in the regulated apply fluid circuit. The TCC PWM solenoid valve is de-energized by the TCM opening circuit 418. This action allows the TCC signal fluid to exhaust through the solenoid and blocks filtered 23 drive fluid from entering the TCC signal circuit. The loss of fluid pressure in the TCC signal circuit releases the TCC.

If the TCM detects high TCC slip when the TCC is commanded ON, then DTC 39 sets.

Conditions for Running the DTC

    • No TFP manual valve position switch DTC 28.
    • No camshaft position sensor circuit DTC 71.
    • No A/T ISS sensor DTC 74.
    • The gear ratio must indicate 2nd or 3rd.
    • The TFP manual valve position switch must be in D4 or D3.
    • TCC duty cycle greater than 70%.

Conditions for Setting the DTC

    • The TCC slip speed is greater than 65 RPM.
    • All conditions must be met for 2 seconds.

Action Taken When the DTC Sets

    • The TCM does not illuminate the malfunction indicator lamp (MIL).
    • The TCM inhibits 4th gear if in hot mode.
    • The TCM stores DTC 39 in TCM history.

Conditions for Clearing the DTC

    • A scan tool clears the DTC from TCM history.
    • The TCM clears the DTC from TCM history if the vehicle completes 40 consecutive key cycles without a diagnostic fault occurring.
    • The TCM cancels the DTC default actions when the fault no longer exists and the ignition switch is OFF long enough in order to power down the TCM.

Diagnostic Aids

    • Residue or contamination may cause shift valves to stick intermittently.
    • First, diagnose and clear any TP sensor codes that are present. Then inspect for any transmission DTCs that may have reset.

Test Description

The numbers below refer to the step numbers on the diagnostic table.

  1. This step tests for excessive TCC slip when the TCC is commanded on.

  2. This step inspects for possible causes of no TCC apply.

DTC 39

Step

Action

Value(s)

Yes

No

1

Was the Powertrain On-Board Diagnostic (OBD) System Check performed?

--

Go to Step 2

Go to Powertrain On Board Diagnostic (OBD) System Check

2

  1. Install the Scan Tool .
  2. With the engine OFF, turn the ignition switch to the RUN position.
  3. Important:: Before clearing the DTCs, use the scan tool in order to record the Failure Records. Using the Clear Info function erase the Failure Records from the TCM.

  4. Record the Failure Records.
  5. Clear the DTC.
  6. Drive the vehicle in D3.
  7. Record the data using snapshot mode.

Is the TCC slip speed snapshot data greater than the specified value, when the TCC Duty Cycle is commanded greater than 70% for greater than 3 seconds?

140 RPM

Go to Step 3

Go to Diagnostic Aids

3

Inspect the TCC PWM solenoid valve for being mechanically stuck OFF.

Refer to Torque Converter Diagnosis .

Was a condition found?

--

Go to Step 5

Go to Step 4

4

  1. Inspect the TCC PWM solenoid valve for a damaged exhaust orifice.
  2. Inspect for the converter regulated apply valve being stuck in the OFF (release) position.
  3. Inspect the converter clutch shift valve for a stuck condition.
  4. Inspect for a misaligned or damaged valve body gasket.
  5. Inspect for a restricted apply or release passage.
  6. Inspect for the torque converter being mechanically stuck OFF.

Refer to Symptom Diagnosis No TCC Apply.

Was the condition corrected?

--

Go to Step 5

--

5

Perform the following procedure in order to verify the repair:

  1. Select DTC.
  2. Select Clear Info.
  3. Operate the vehicle under the following conditions:
  4. 3.1. Drive the vehicle in D3 with steady acceleration and TP over 12%.
    3.2. TCC duty cycle is greater than 70%.

Does the Scan Tool display a TCC slip of less than 20 RPM for 2 seconds?

--

System OK

Go to Step 1