GM Service Manual Online
For 1990-2009 cars only
Makes
🢒
Chevrolet
🢒
1999
🢒
Chevy P42 Commercial Chassis
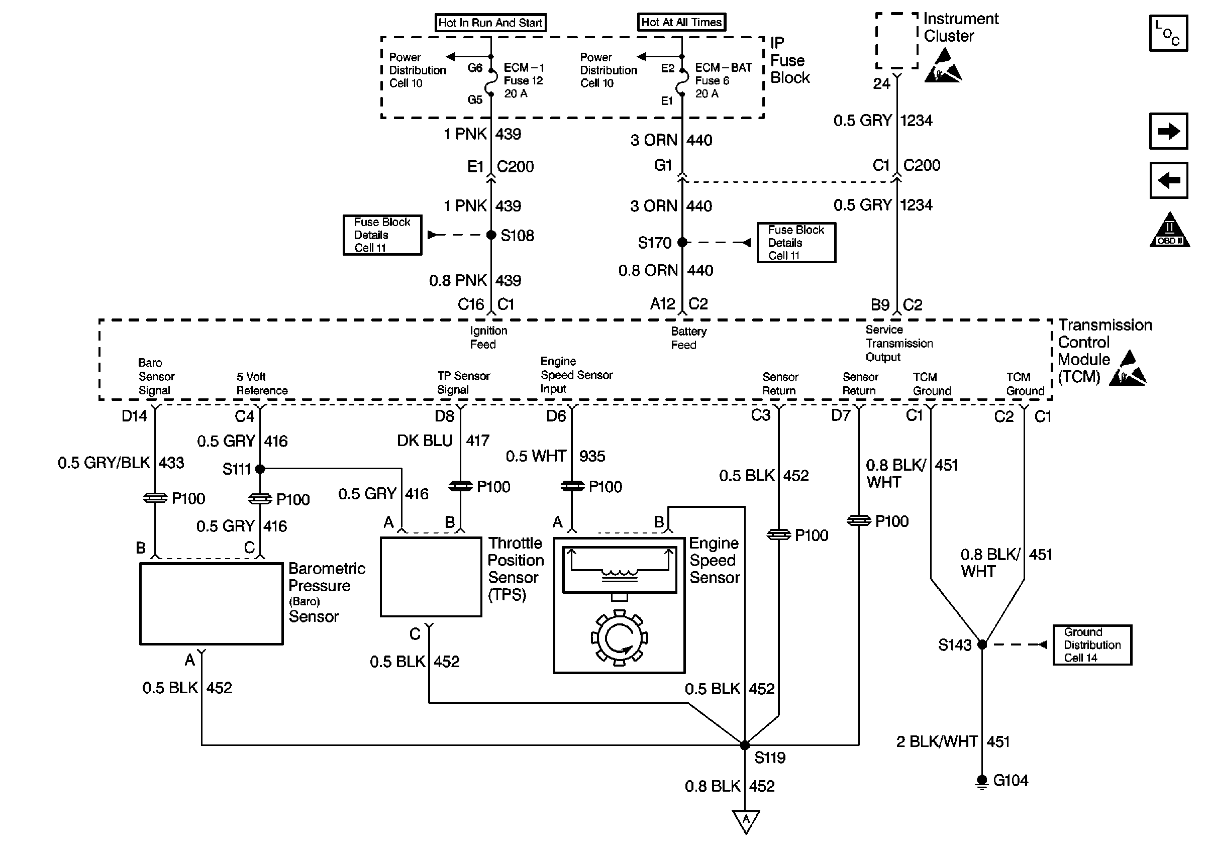
🢒 Cell 22: TCM, Sensors
Cell 22: TCM, Sensors
Cell 22: TCM, Sensors
Engine Controls Components L57 MFI
Cell 22: TCM, VSS
Cell 22: A/T Controls
OBD II Symbol Description Notice