GM Service Manual Online
For 1990-2009 cars only

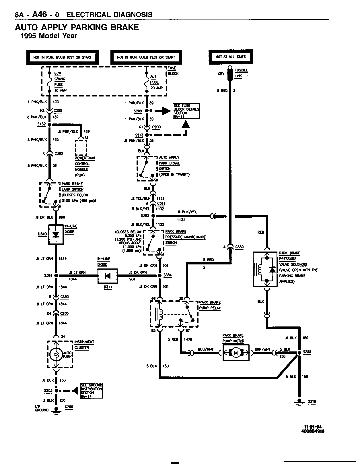
SMU - SECTION 8A-A46 - AUTO APPLY PARKING BRAKE

SUBJECT: SERVICE MANUAL UPDATE - SECTION 8A-A46 - AUTO APPLY PARKING BRAKE - ADDED INFORMATION

MODELS: 1995-96 CHEVROLET AND GMC P3 COMMERCIAL MODELS

THIS BULLETIN INCLUDES NEW INFORMATION FOR SECTION 8A-A46 FOR THE 1995-96 P32/P42 SERVICE MANUAL.

FIGURES: 0 ATTACHMENTS: 9


Object Number: 169141  Size: FS


Object Number: 169142  Size: FS


Object Number: 169143  Size: FS


Object Number: 169144  Size: FS


Object Number: 169145  Size: FS


Object Number: 169146  Size: FS


Object Number: 169147  Size: FS


Object Number: 169148  Size: FS


Object Number: 169149  Size: FS

GENERAL MOTORS BULLETINS ARE INTENDED FOR USE BY PROFESSIONAL TECHNICIANS, NOT A "DO-IT-YOURSELFER". THEY ARE WRITTEN TO INFORM THOSE TECHNICIANS OF CONDITIONS THAT MAY OCCUR ON SOME VEHICLES, OR TO PROVIDE INFORMATION THAT COULD ASSIST IN THE PROPER SERVICE OF A VEHICLE. PROPERLY TRAINED TECHNICIANS HAVE THE EQUIPMENT, TOOLS, SAFETY INSTRUCTIONS AND KNOW-HOW TO DO A JOB PROPERLY AND SAFELY. IF A CONDITION IS DESCRIBED, DO NOT ASSUME THAT THE BULLETIN APPLIES TO YOUR VEHICLE, OR THAT YOUR VEHICLE WILL HAVE THAT CONDITION. SEE A GENERAL MOTORS DEALER SERVICING YOUR BRAND OF GENERAL MOTORS VEHICLE FOR INFORMATION ON WHETHER YOUR VEHICLE MAY BENEFIT FROM THE INFORMATION.

COPYRIGHT 1997 GENERAL MOTORS CORPORATION. ALL RIGHTS RESERVED.