GM Service Manual Online
For 1990-2009 cars only

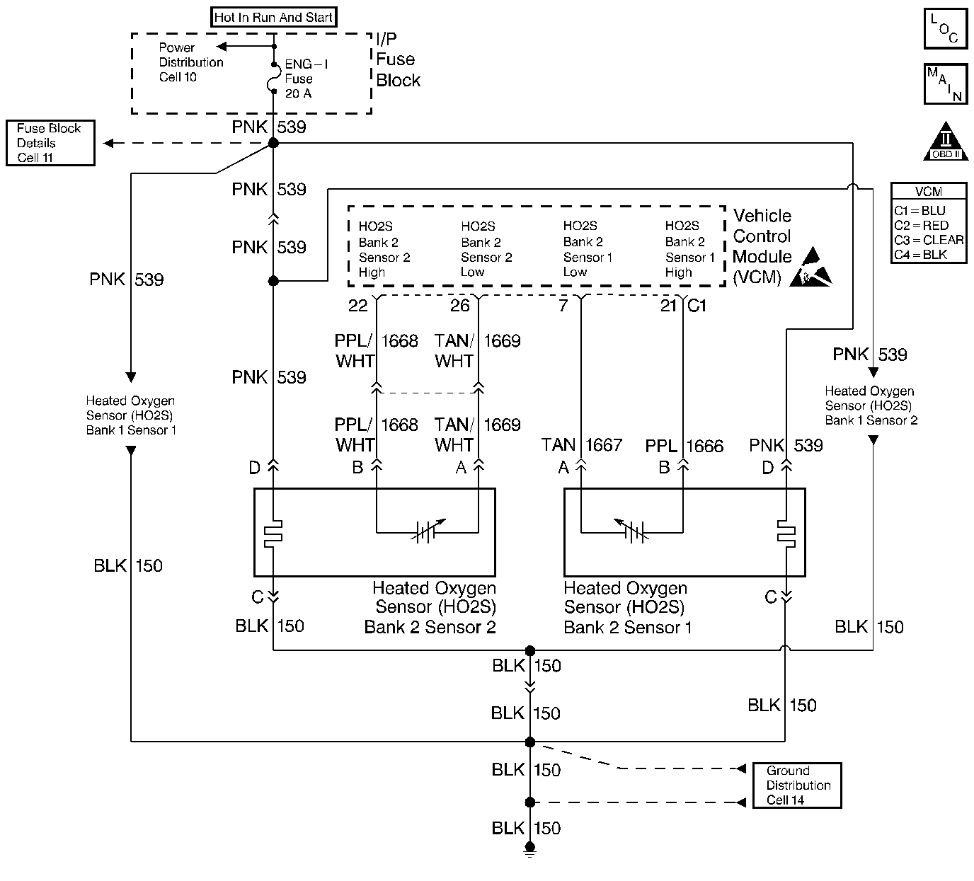
Object Number: 237426  Size: LF
HO2S (5.7L) - Comp Loc Figure
Engine Controls Schematics
OBD II Symbol Description Notice
Handling ESD Sensitive Parts Notice

Circuit Description

This diagnostic test is designed in order to measure the efficiency of the three-way catalytic converter (TWC) system. Catalytic convertor efficiency is a measure of its ability to store oxygen after converting the levels of hydrocarbon (HC), carbon monoxide (CO), and oxides of nitrogen (NOx) to less harmful gases. The control module is able to evaluate the catalyst efficiency once the vehicle has met the enable criteria and the vehicle is at idle instead of the steady cruise speeds used in the past.

Once the conditions for running this diagnostic trouble code (DTC) are met, the control module commands either a lean or rich air/fuel ratio depending on the current state of the exhaust oxygen level. The control module issues a rich command if the exhaust is currently lean, or a lean command if the exhaust is currently rich. After completion of the first command, a second and opposite command is issued.

For example, if the control module were to command a rich mixture, the upstream heated oxygen sensor (HO2S) voltage would increase immediately. The rich mixture is delayed in reaching the downstream HO2S due to the conversion process occurring within the converter. The higher the efficiency, the more the delay before the rich or lean mixture is detected by the downstream oxygen (O2) sensor. As a result of the lower conversion efficiency within a damaged or poisoned catalyst, the delay in the rich or lean mixture reaching the downstream O2 sensor is significantly shorter. This DTC monitors the amount of time required for both the upstream and downstream HO2S voltages to cross a calibrated voltage threshold in response to the rich or lean command.

Conditions for Running the DTC

    • No active secondary AIR DTCs
    • No active CMP sensor DTCs
    • No active ECT sensor DTCs
    • No active EGR DTCs
    • No active fuel trim DTCs
    • No active IAC DTCs
    • No active IAT sensor DTCs
    • No active MAF sensor DTCs
    • No active MAP sensor DTCs
    • No active O2 sensor DTCs
    • No active transmission DTCs
    • No active EVAP system DTCs
    • No active TP sensor DTCs
    • No active VS sensor DTCs
    • No active misfire DTCs
    • The engine speed is 900 RPM or greater for more than 35 seconds since last idle period
    • The engine has been running for at least 346 seconds and the long term fuel trim is stable
    • The predicted catalyst temperature is at least 475°C(887°F)
    • The system is in closed loop
    • The BARO is 73 kPa or greater
    • The IAT is between -7°C-117°C(20°F-167°F)
    • The ECT is between 75°C-117°C(167°F-243°F)
    • The engine has been idling for less than 60 seconds
    • The actual engine speed is within 100 RPM of the desired idle speed

Conditions for Setting the DTC

The VCM determines that the oxygen storage capacity of the catalyst has degraded below a calibrated threshold.

Action Taken When the DTC Sets

The VCM will turn ON the Malfunction Indicator Lamp (MIL).

Conditions for Clearing the MIL or DTC

    • The control module turns OFF the MIL after 3 consecutive drive trips when the test has run and passed.
    • A history DTC will clear if no fault conditions have been detected for 40 warm-up cycles. A warm-up cycle occurs when the coolant temperature has risen 22°C (40°F) from the startup coolant temperature and the engine coolant reaches a temperature that is more than 70°C (158°F) during the same ignition cycle.
    • Use a scan tool in order to clear the DTCs.

Diagnostic Aids

Difficulty running the OBD II status DTC P0430 test may be encountered in areas where test conditions cannot be maintained easily, especially in urban areas. To minimize the amount of driving required to complete the test, use the following procedure

    • Catalyst can be warmed up in service bay previous to drive cycle.
    • Engine also can be warmed up in bay also. HO2S 2 activity test: Using a scan tool, monitor MAP, HO2S 1, and HO2S 2 displays in Park or Neutral above idle. Compare HO2S 1 and HO2S 2 activity (amplitude and frequency) to each other during a 30 second period. If HO2S 2 activity is nearly as great as HO2S 1 activity, a problem exists; use diagnostic table on facing page. If much less activity is noted, system is functioning properly.

Test Description

Number(s) below refer to the step number(s) on the Diagnostic Table.

  1. This table includes checks for conditions that can cause the three-way catalytic converter efficiency to appear degraded. Inspect and repair exhaust system as necessary per Exhaust System. Also inspect the HO2S 2 pigtail and engine harness for any damage that can cause an intermittent fault in HO2S 2 sensor signal HIGH and LOW circuits.

  2. If the three-way catalytic converter needs to be replaced, make sure that another condition is not present which caused the catalyst to be damaged. These conditions include misfire, high engine oil consumption or coolant consumption, retarded spark timing or weak spark. To avoid damaging the replacement three-way catalytic converter, correct engine misfire or mechanical fault before replacing three-way catalytic converter.

Step

Action

Value(s)

Yes

No

1

Important: Before clearing the DTCs, use the scan tool in order to record the Freeze Frame and the Failure Records for reference. This data will be lost when the Clear DTC Information function is used.

Was the Powertrain On-Board Diagnostic (OBD) System Check performed?

--

Go to Step 2

Go to the Powertrain On Board Diagnostic (OBD) System Check

2

Important: If any MAP sensor, HO2S 1 or HO2S 2, Misfire, Fuel Trim, Vehicle Speed sensor, or ECT sensor DTC(s) are set, diagnose those DTC(s) before using this table.

Are any other DTC(s) set?

--

Go to applicable DTC Table

Go to Step 3

3

Visually/physically check the following:

    • Verify that the Three-Way Catalytic Converter is an OEM part.
    • Three-Way Catalytic Converter for damage (dents, severe discoloration caused by excessive temperatures, holes, etc).
    • Ensure that internal converter rattle (caused by damaged catalyst) is not present.
    • Exhaust system between the Three-Way Catalytic Converter and the rear converter flange for leaks, damage, or loose or missing hardware.
    • Ensure that the HO2S 2 is secure and that the HO2S 2 pigtail and wiring is not damaged or contacting the exhaust.

Was a problem found?

--

Go to Step 8

Go to Step 4

4

Check all the VCM grounds and repair as necessary. Refer to Wiring Repairs in Repair Instructions.

Was a problem found?

--

Go to Step 9

Go to Step 5

5

Check all the sensor grounds and repair as necessary. Refer to Wiring Repairs in Repair Instructions.

Was a problem found?

--

Go to Step 9

Go to Step 6

6

Check the H02S 2 sensor high and low circuits for a intermittent short to ground and repair as necessary. Refer to Wiring Repairs in Repair Instructions.

Was a problem found?

--

Go to Step 9

Go to Step 7

7

Important: If Three-Way Catalytic Converter needs to be replaced, check for a possible misfire (refer to DTC P0300 Table) or an engine mechanical problem (refer to Engine Mechanical).

Replace the Three-Way Catalytic Converter.

Is the action complete?

--

Go to Step 9

--

8

Repair the problem as necessary.

Is the action complete?

--

Go to Step 9

--

9

  1. Use the scan tool in order to select the DTC and the Clear DTC Information functions.
  2. Start the engine.
  3. Allow the engine to idle until normal operating temperature is reached.
  4. Select the DTC and the Specific DTC functions.
  5. Enter the DTC number which was set.
  6. Operate the vehicle within the conditions for setting this DTC as specified in the supporting text.

Does the scan tool indicate that this diagnostic ran and passed?

--

Go to Step 10

Go to Step 2

10

Use the scan tool in order to display the Capture Info and the Review Capture Info functions.

Are there any DTCs displayed that have not been diagnosed?

--

Go to the Applicable DTC Table

System OK