GM Service Manual Online
For 1990-2009 cars only
Makes
🢒
Chevrolet
🢒
1999
🢒
Chevy Suburban 4WD - RHD
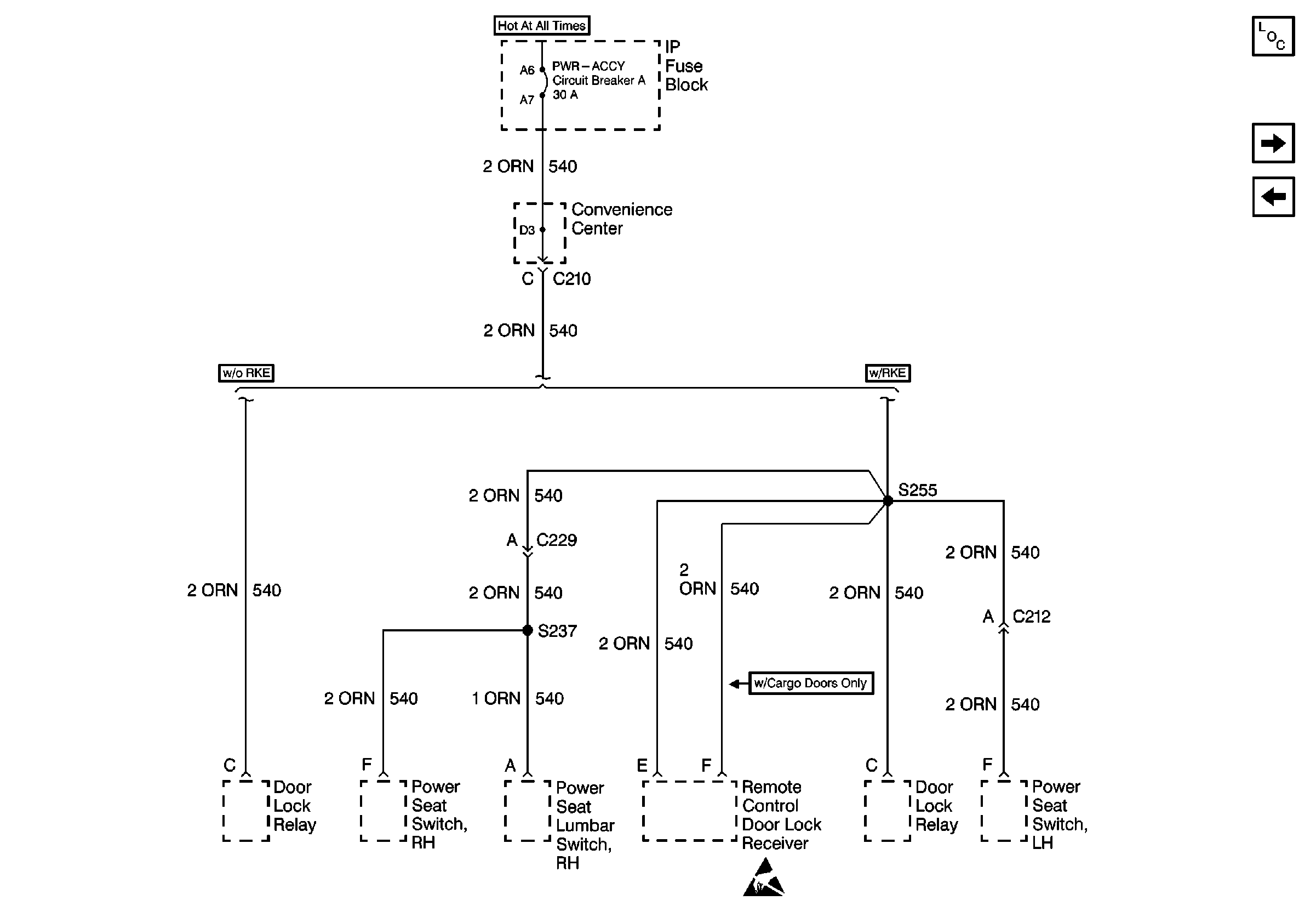
🢒 Cell 10: PWR-ACCY Circuit Breaker
Cell 10: PWR-ACCY Circuit Breaker
Cell 10: PWR-ACCY Circuit Breaker
Power and Grounding Components
Cell 10: TRANS & GAUGES Fuses
Cell 10: E/GATE & RADIO BATTERY Fuses
Handling ESD Sensitive Parts Notice