GM Service Manual Online
For 1990-2009 cars only
Makes
🢒
Chevrolet
🢒
1999
🢒
Chevy Suburban 4WD - RHD
🢒 Cell 41
Cell 41
Cell 41
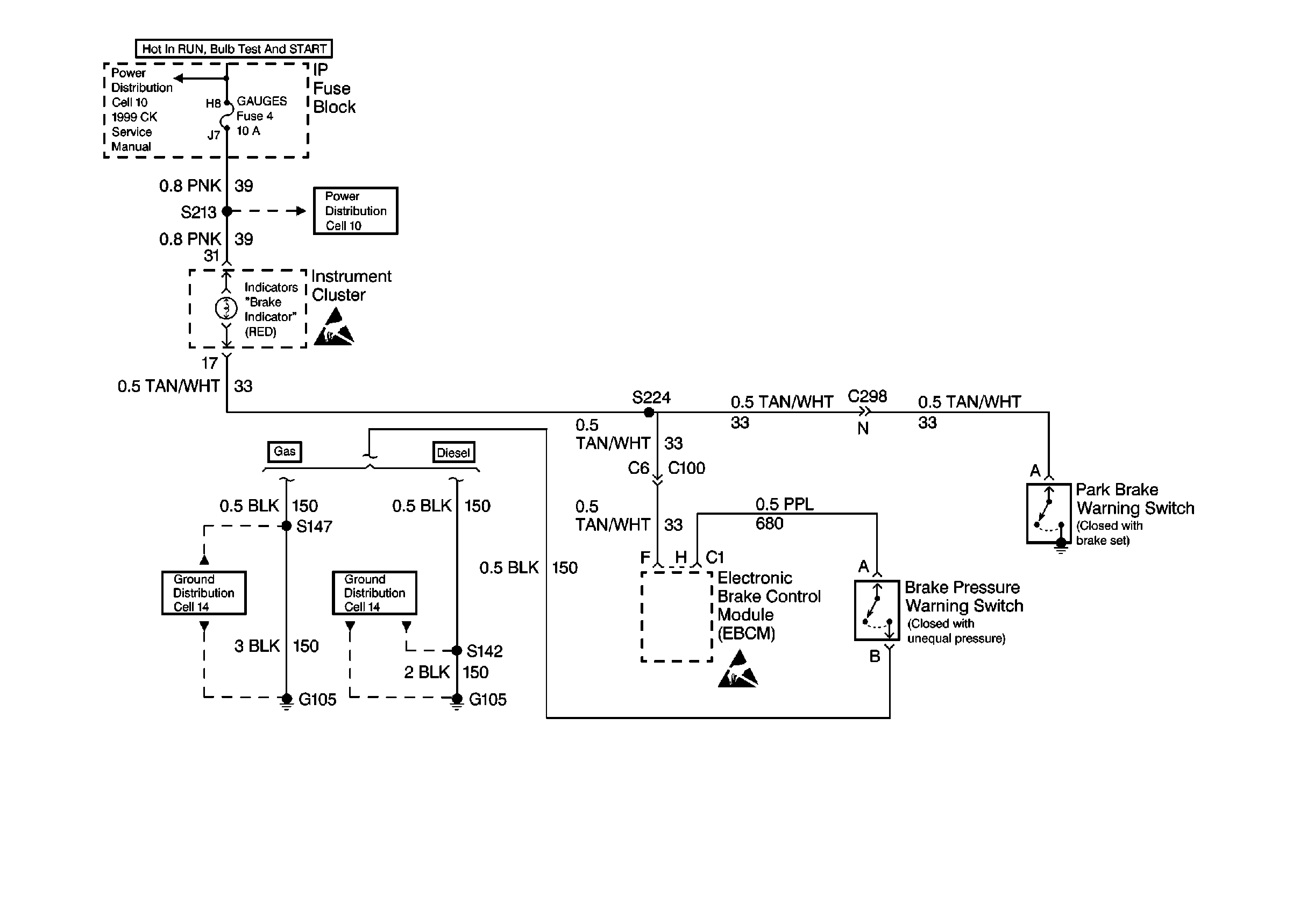
Hydraulic Brakes Components
Brake Warning System Circuit Description
Cell 10: TRANS & GAUGES Fuses
Cell 10: TRANS & GAUGES Fuses
Handling ESD Sensitive Parts Notice
Cell 14: G105, Gas
Cell 14: G105, Diesel
Handling ESD Sensitive Parts Notice