GM Service Manual Online
For 1990-2009 cars only

DTC P0742 TCC System Stuck On 6.5L Diesel


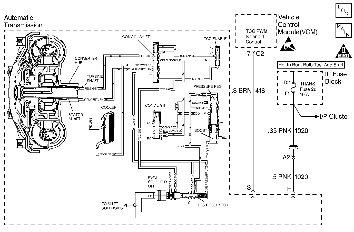
Object Number: 69015  Size: MF
Automatic Transmission Components Diesel
Automatic Transmission Controls Schematics 6.5 L Diesel Schematics
OBD II Symbol Description Notice
Handling ESD Sensitive Parts Notice

Circuit Description

The Powertrain Control Module (PCM) energizes the Torque Converter Clutch Pulse Width Solenoid Valve (TCC PWM Sol. Valve) by creating a ground path on circuit 418. When grounded by the PCM, the TCC PWM Sol. Valve stops the converter signal oil from exhausting, which causes the converter signal oil pressure to increase and move the TCC Shift Valve. The TCC PWM Sol. Valve de-energizes when the PCM no longer provides a ground path. When the TCC PWM Sol. Valve de-energizes, it exhausts fluid and releases the TCC.

If the PCM detects low torque converter slip when the TCC is commanded OFF, then DTC P0742 sets. DTC P0742 is a type B DTC.

Conditions for Setting the DTC

The following conditions occur once per TCC cycle two consecutive times:

    • No engine speed DTC P0219
    • No A/T ISS Sensor DTCs P0716 or P0717
    • No TCC PWM Sol. Valve DTCs P0741 or P1860
    • No TFP Valve Position Sw. DTC P1810
    • No MAP Sensor DTCs P0106, P0107, or P0108
    • The engine speed is less than 3650 RPM.
    • The engine must run more than 475 RPM for greater than 7 seconds.
    • The engine torque must be 100-565 N·m (80-450 lb ft).
    • The gear range is D4.
    • The commanded gear must be 2nd, 3rd, or 4th.
    • The APP Angle must be greater than 20%.
    • The TCC slip speed must be -15 to +20 RPM for at least 4 seconds.
    • All conditions met for 2 occurrences.

Action Taken When the DTC Sets

    • The PCM commands maximum line pressure.
    • The PCM freezes shift adapts.
    • The PCM illuminates the Malfunction Indicator Lamp (MIL).

Conditions for Clearing the MIL/DTC

  1. The PCM turns OFF the MIL after three consecutive ignition cycles without a failure reported.
  2. A scan tool can clear the DTC from the PCM history. The PCM clears the DTC from the PCM history if the vehicle completes 40 warm-up cycles without a failure reported.
  3. The PCM cancels the DTC default actions when the fault no longer exists and the ignition is OFF long enough in order to power down the PCM

Diagnostic Aids

    • If the TCC is mechanically stuck On with the parking brake applied and any gear range selected, the TCC fluid mechanically applies the TCC. TCC fluid mechanically applying the TCC can cause an engine stall.
    • A stuck or skewed APP Sensor may set DTC P0742.
    • First diagnose and clear any engine DTCs that are present. Then inspect for any transmission DTCs that may have reset.

Test Description

The numbers below refer to the step numbers on the diagnostic table.

  1. This step tests the mechanical state of the TCC. When the PCM commands the TCC solenoid OFF, the slip speed should increase.

P0742

Step

Action

Value(s)

Yes

No

1

Was the Powertrain On-Board Diagnostic (OBD) System Check performed?

--

Go to Step 2

Go to Powertrain On Board Diagnostic (OBD) System Check

2

  1. Install the Scan Tool ®.
  2. With the engine OFF, turn the ignition switch to the RUN position.
  3. Important: Before clearing the DTCs, use the scan tool in order to record the Freeze Frame and Failure Records for reference. The Clear Info function will erase the data.

  4. Record the DTC Freeze Frame and Failure Records.
  5. Verify the APP Sensor Operation. Use the scan tool.

Are the APP Angle values within the specified range?

0% at Closed Throttle

100% at Wide Open Throttle (WOT)

Go to Step 3

Refer to Diagnostic Aids

3

Drive the vehicle in the D4 drive range in fourth gear under steady acceleration with a APP Angle greater than 20%.

Does the scan tool display a TCC Slip Speed of -15 to +20 RPM while the displayed TCC Duty Cycle is 0%?

--

Go to Step 4

Go to Diagnostic Aids

4

The TCC is mechanically stuck ON.

Perform the following inspections:

  1. Inspect the exhaust orifice in the TCC PWM Sol. Valve for any clogging.
  2. Inspect the converter clutch shift valve for the possibility of being stuck in the apply position.
  3. Inspect the valve body gasket for misalignment or damage.
  4. Inspect for a restricted release or apply passage.
  5. Refer to On-Vehicle Service.

Did you find and correct a problem?

--

Go to Step 5

--

5

In order to verify your repair, perform the following procedure:

  1. Select DTC.
  2. Select Clear Info.
  3. Operate the vehicle under the following conditions:
  4. • Operate the vehicle in D2, D3, or D4 with the TCC OFF and APP Angle above 20%.
    • Ensure that the TCC slip speed is 150-2500 RPM for 5 seconds.
  5. Select Specific DTC. Enter DTC P0742.

Has the test run and passed?

--

System OK

Begin the diagnosis again. Go to Step 1

DTC P0742 TCC System Stuck On 5.7L and 7.4L Gas


Object Number: 69046  Size: MF
Automatic Transmission Components Gas
Automatic Transmission Controls Schematics 5.7 and 7.4 L Gas Schematics
OBD II Symbol Description Notice
Handling ESD Sensitive Parts Notice

Circuit Description

When the Vehicle Control Module (VCM) detects low torque converter slip when the Torque Converter Clutch (TCC) is commanded OFF, then DTC P0742 sets. DTC P0742 is a type D DTC. For California emission vehicles DTC P0742 is a type B DTC.

Conditions for Setting the DTC

The following conditions occur once per TCC cycle two consecutive times:

    • No Throttle Position (TP) Sensor DTCs P0121 or P0122
    • No OSS DTC P0502
    • No A/T ISS Sensor DTCs P0716 or P0717
    • No TCC DTCs P0741 or P1860
    • No TFP Valve Position Sw. DTC P1810
    • No MAP Sensor DTCs P0106, P0107, or P0108
    • The engine must run more than 475 RPM for greater than 7 seconds and not in fuel cutoff.
    • The engine torque must be 75 N·m (60 lb ft) to:
       - 333 N·m (265 lb ft) 5.7L
       - 455 N·m (355 lb ft) 7.4L
    • The TFP Val. Position Sw. must indicate D4.
    • The commanded gear must be 2nd, 3rd, or 4th.
    • The Throttle Position must be greater than 10%.
    • The TCC slip speed must be -15 to +20 RPM for at least 3.25 seconds.
    • All conditions met for 3 occurrences.

Action Taken When the DTC Sets

    • The VCM commands D2 maximum line pressure.
    • The VCM freezes shift adapts.
    • The VCM illuminates the Malfunction Indicator Lamp (MIL) for California emissions vehicles.

Conditions for Clearing the DTC

  1. The VCM turns OFF the MIL after three consecutive ignition cycles without a failure reported.
  2. A scan tool can clear the DTC from the VCM history. The VCM clears the DTC from the VCM history if the vehicle completes 40 warm-up cycles without a failure reported.
  3. The VCM cancels the DTC default actions when the fault no longer exists and the ignition is OFF long enough in order to power down the VCM.

Diagnostic Aids

    • If the TCC is mechanically stuck On with the parking brake applied and any gear range selected, the TCC fluid mechanically applies the TCC. TCC fluid mechanically applying the TCC can cause an engine stall.
    • A stuck TP Sensor sets DTC P0742.
    • First diagnose and clear any engine DTCs or TP Sensor codes that are present. Then inspect for any transmission DTCs that may have reset.

Test Description

The numbers below refer to the step numbers on the diagnostic table.

  1. This step tests the mechanical state of the TCC. When the VCM commands the TCC solenoid OFF, the slip speed should increase.

P0742

Step

Action

Value(s)

Yes

No

1

Was the Powertrain On-Board Diagnostic (OBD) System Check performed?

--

Go to Step 2

Go to Powertrain On Board Diagnostic (OBD) System Check

2

  1. Install the Scan Tool ®.
  2. With the engine OFF, turn the ignition switch to the RUN position.
  3. Important: Before clearing the DTCs, use the scan tool in order to record the Freeze Frame and Failure Records for reference. The Clear Info function will erase the data.

  4. Record the DTC Freeze Frame and Failure Records.
  5. Record the DTC Freeze Frame and Failure Records.
  6. Verify the TP Sensor Operation. Use the scan tool.

Are the TP Sensor values within the specified range? (Refer to Line Pressure specification table.)

0% at 0.6 volts to 100% at 5.0 volts

Go to Step 3

Go to Diagnostic Aids

3

Drive the vehicle in the D4 drive range in fourth gear under steady acceleration with a TP Sensor angle greater than 15%.

Does the scan tool display a TCC Slip Speed of -15 to +20 RPM while the displayed TCC Duty Cycle is 0%?

--

Go to Step 4

Go to Diagnostic Aids

4

The TCC is mechanically stuck ON.

Perform the following inspections:

  1. Inspect the exhaust orifice in the TCC PWM Solenoid Valve for any clogging.
  2. Inspect the converter clutch apply valve for the possibility of being stuck in the apply position.
  3. Inspect the valve body gasket for misalignment or damage.
  4. Inspect for a restricted release or apply passage.
  5. Refer to On-Vehicle Service.

Did you find and correct a problem?

--

Go to Step 5

--

5

In order to verify your repair, perform the following procedure:

  1. Select DTC.
  2. Select Clear Info.
  3. Operate the vehicle under the following conditions:
  4. • Operate the vehicle in D4 with the TCC OFF and throttle above 15%.
    • Ensure that the TCC slip speed is 225-2500 RPM for 5 seconds.
  5. Select Specific DTC. Enter DTC P0742.

Has the test run and passed?

--

System OK

Begin the diagnosis again. Go to Step 1