GM Service Manual Online
For 1990-2009 cars only
Makes
🢒
Chevrolet
🢒
2000
🢒
Chevy Suburban - 2WD
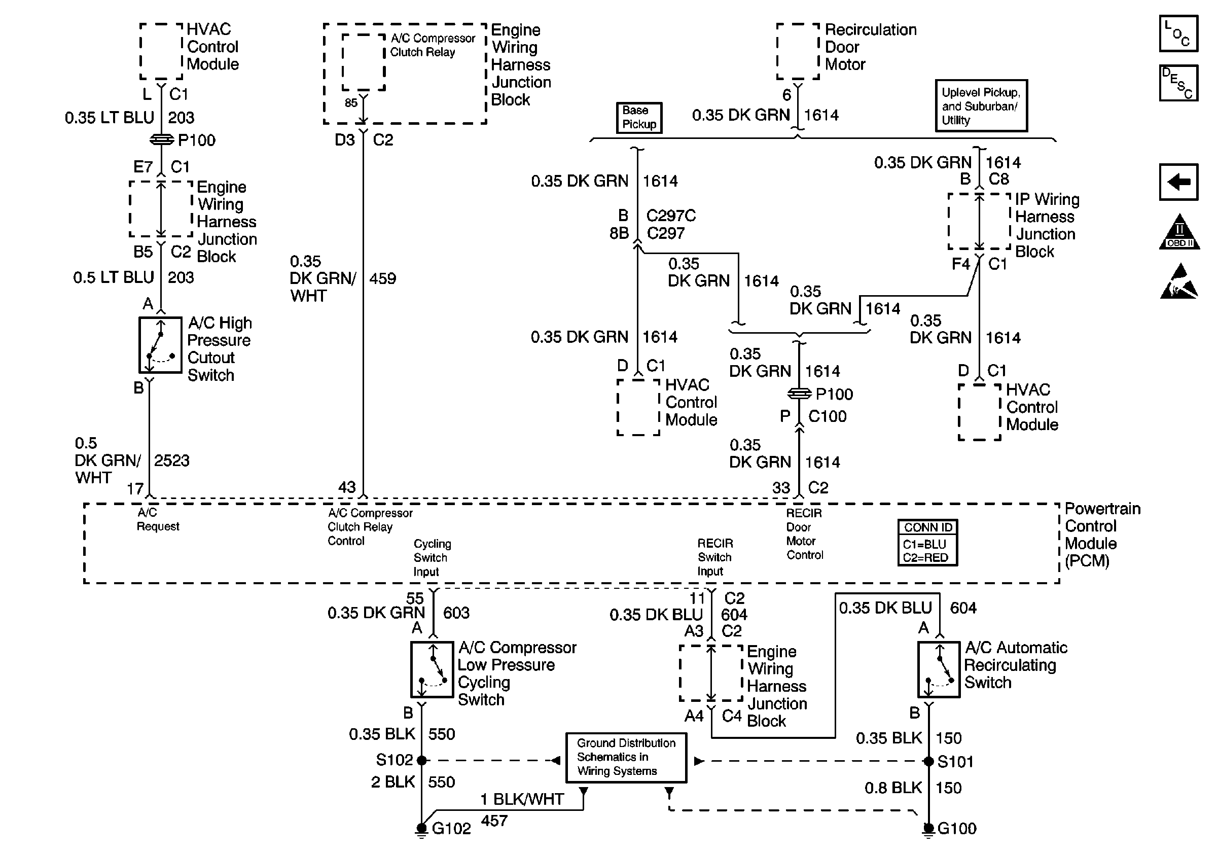
🢒 HVAC Module, A/C Pressure Switches, Mode Door Motors
HVAC Module, A/C Pressure Switches, Mode Door Motors
HVAC Module, A/C Pressure Switches, Mode Door Motors
Engine Controls Components
Evaporative Emission Control System Operation Description
CPP, EBCM, Suspension Control Module, Stoplamp Switch
OBD II Symbol Description Notice
Handling ESD Sensitive Parts Notice
Ground Distribution Schematics