GM Service Manual Online
For 1990-2009 cars only
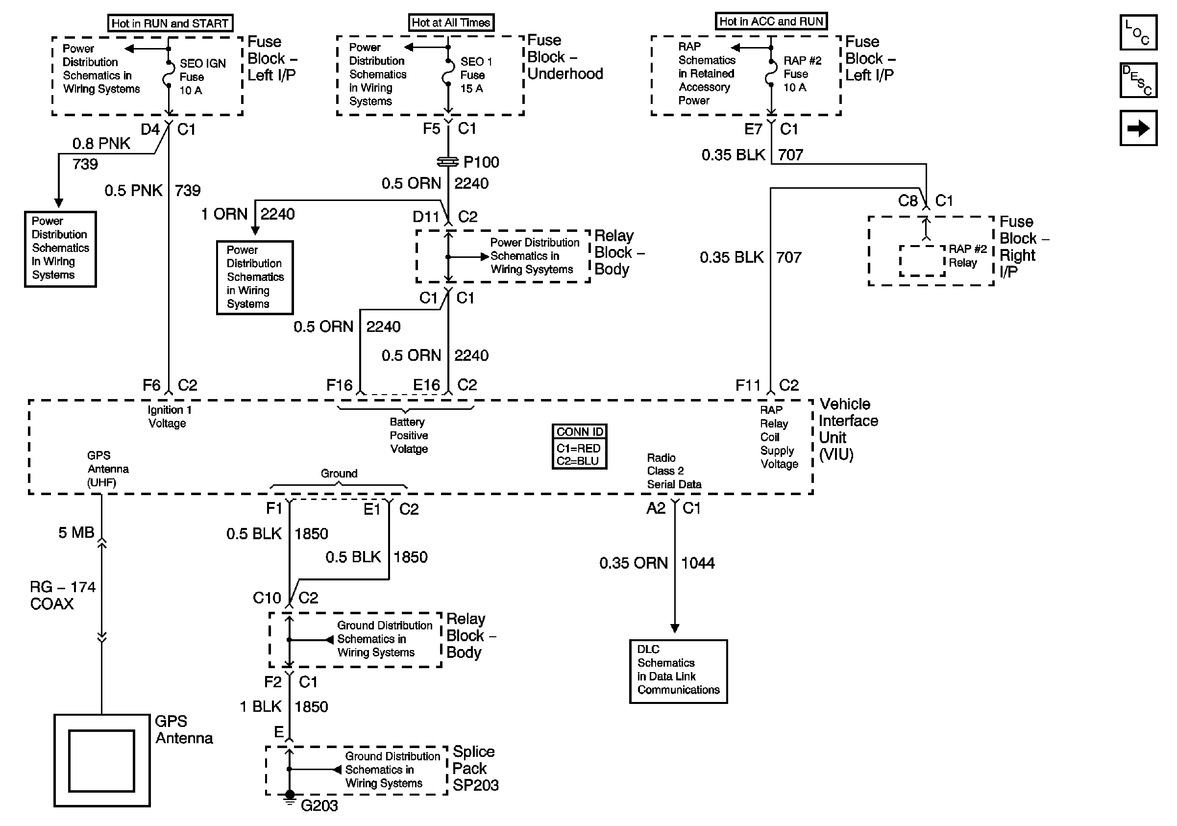
Figure 1:

Power, Ground, and Serial Data


Object Number: 745184  Size: FS
Master Electrical Component List
OnStar Description and Operation
Communication Signals and Control
IGNITION, RUN, and START Bus Bar
ABS, HAZ LP, STUD 1, STUD 2, CTSY LP, and PARK LP Fuses
RAP #2 relay Control
SEO 1, SEO 2, and AUX PWR Fuses
SEO 1, SEO 2, and AUX PWR Fuses
G203 - 4 of 4
G203 - 1 of 4
Splice Pack SP205
Figure 2:

Communication Signals and Control


Object Number: 701587  Size: FS
Master Electrical Component List
OnStar Description and Operation
Radio Interrupt and Broadcast Signals - YE9 w/o Remote Playback Device - CD Player
Power, Ground and Serial Data
Figure 3:

Radio Interrupt and Broadcast Signals - YE9 w/o Remote Playback Device - CD Player


Object Number: 828150  Size: FS
Master Electrical Component List
OnStar Description and Operation
Radio Interrupt and Broadcast Signals - YE9 w/Remote Playback Device - CD Player
Communication Signals and Control
Figure 4:

Radio Interrupt and Broadcast Signals - YE9 w/Remote Playback Device - CD Player


Object Number: 745190  Size: FS
Master Electrical Component List
OnStar Description and Operation
Radio Interrupt and Broadcast Signals - Y91
Radio Interrupt and Broadcast Signals - YE9 w/o Remote Playback Device - CD Player
Figure 5:

Radio Interrupt and Broadcast Signals - w/Y91


Object Number: 828151  Size: FS
Master Electrical Component List
OnStar Description and Operation
Radio Interrupt and Broadcast Signals - YE9 w/Remote Playback Device - CD Player