GM Service Manual Online
For 1990-2009 cars only
Makes
🢒
Chevrolet
🢒
2006
🢒
Chevy Suburban - 2WD
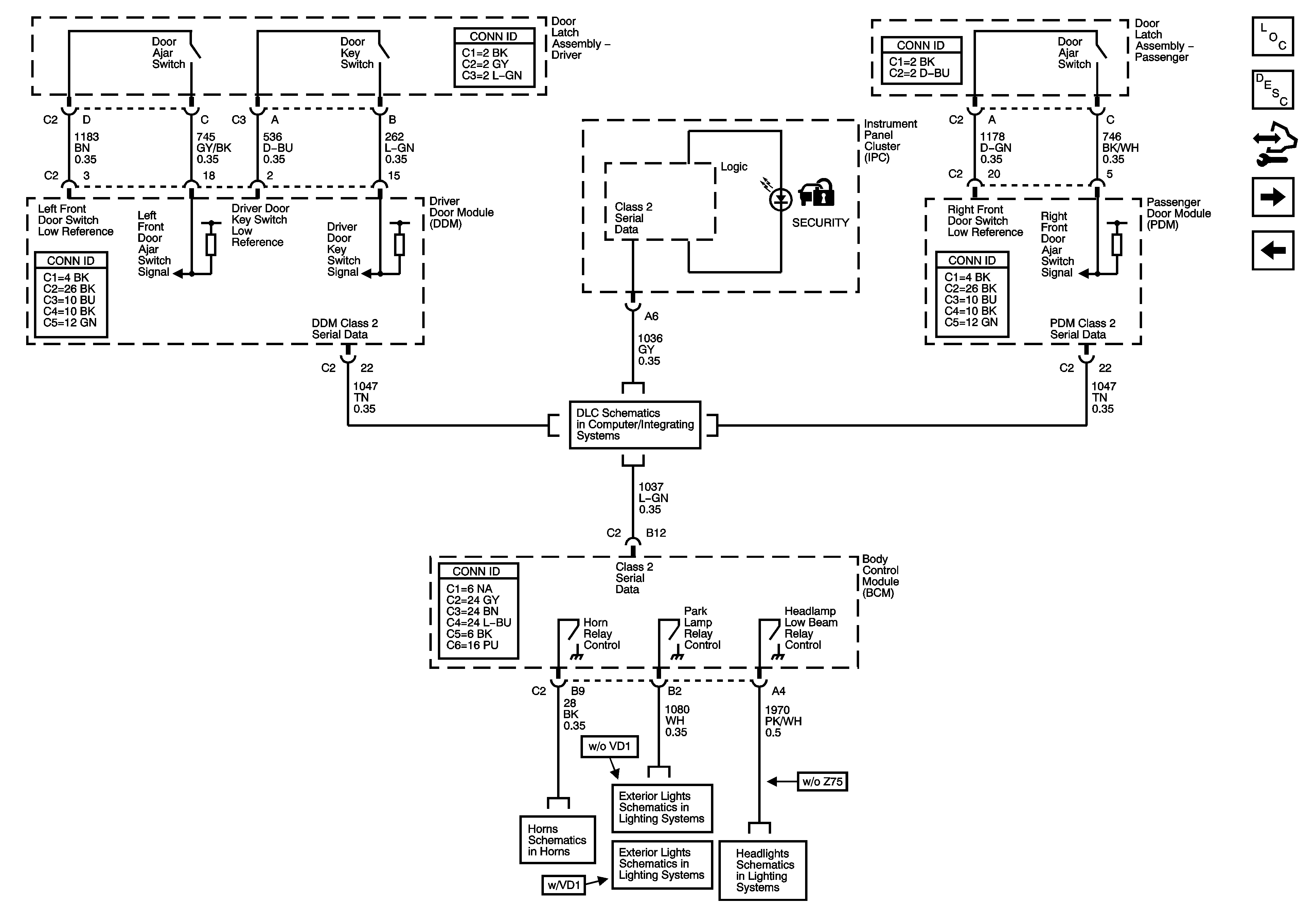
🢒 Content Theft Deterrent - 1 of 2
Content Theft Deterrent - 1 of 2
Content Theft Deterrent - 1 of 2
Master Electrical Component List
Content Theft Deterrent (CTD) Description and Operation
Control Module References
Content Theft Deterrent - 2 of 2
Vehicle Theft Deterrent
Power, Ground, DLC and Splice Pack SP205
Headlights - except Z75
Park Lamp Relay - w/o VD1
Park Lamp Relay - w/ VD1
Horns Schematics