GM Service Manual Online
For 1990-2009 cars only
Makes
🢒
Chevrolet
🢒
1998
🢒
Chevy Suburban - 4WD
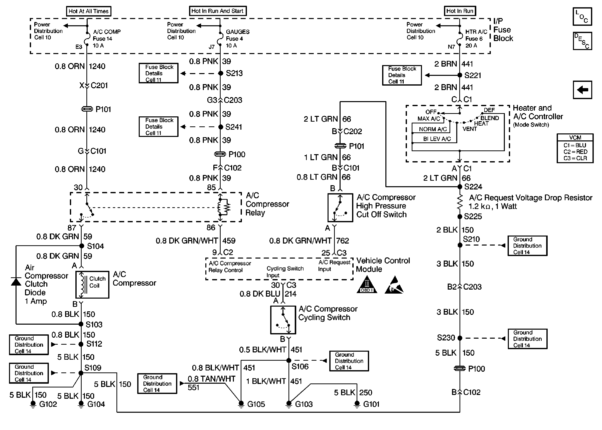
🢒 A/C Controls
A/C Controls
A/C Controls
Engine Controls Components
Vehicle Control Module VCM
Automatic Transmission Range Inputs
OBD II Symbol Description Notice
Handling Electrostatic Discharge Sensitive Parts Notice