GM Service Manual Online
For 1990-2009 cars only
Makes
🢒
Chevrolet
🢒
2001
🢒
Chevy Suburban - 4WD
🢒
Body and Accessories
🢒
Instrument Panel, Gauges, and Console
🢒 Audible Warnings Schematics
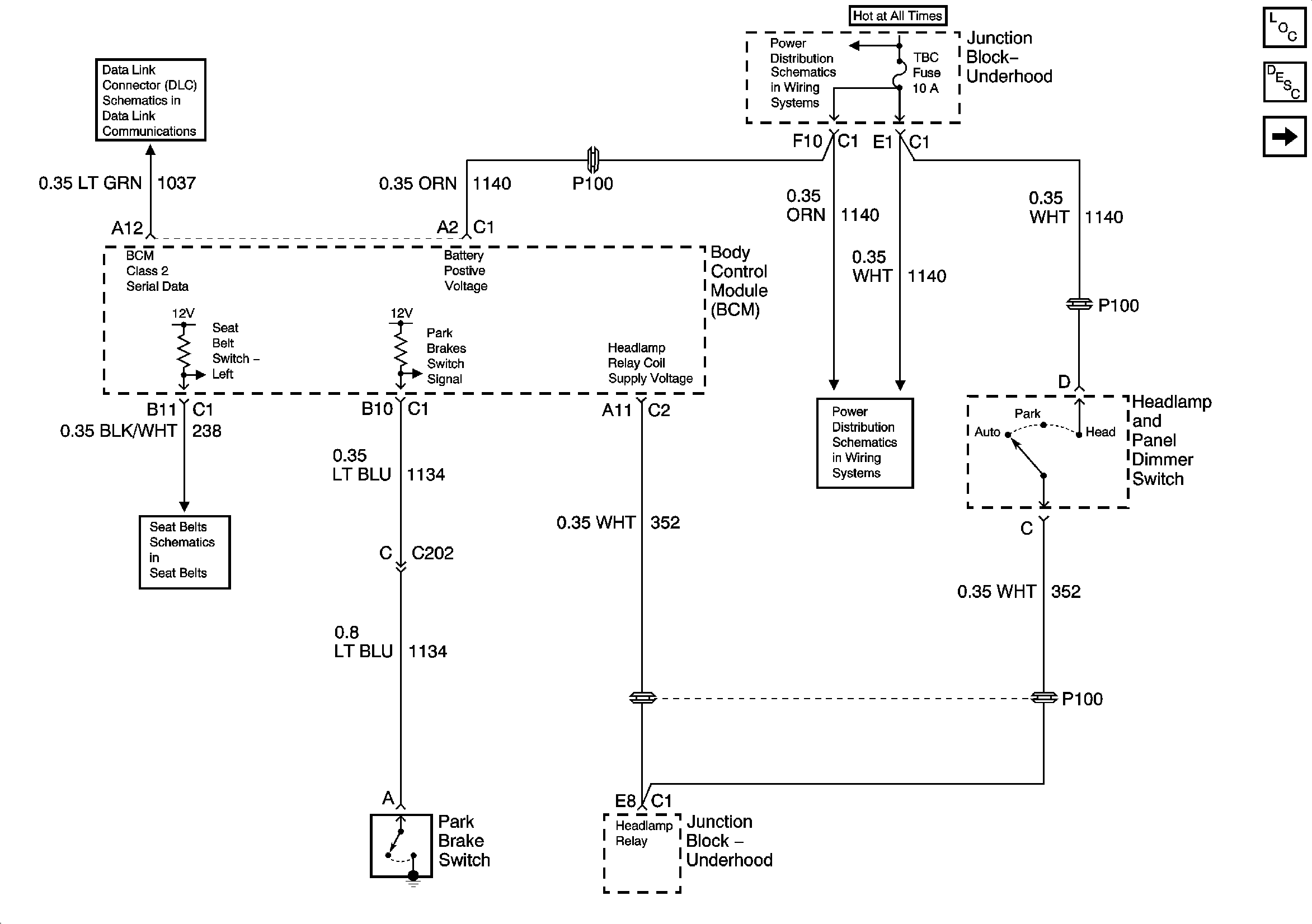
Figure
1:
Headlamps, Seatbelt, and Park Brake Chime
Master Electrical Component List
Audible Warnings Description and Operation
Key In Ignition and Turn Signal Shime
SP205
B+ Bus Bar
Seat Belt Schematics
HDLP Relay, TBC, FOG LP, LT HDLP, and RT HDLP Fuses
Figure
2:
Key In Ignition and Turn Signal Chime
Master Electrical Component List
Audible Warnings Description and Operation
Headlamps, Seatbelt, and Park Brake Chime
BRAKE, CRUISE, HTR A/C, RR WPR, WS WPR, and SEO ACCY Fuses
BRAKE, CRUISE, HTR A/C, RR WPR, WS WPR, and SEO ACCY Fuses
IGNITION, RUN, and START Bus Bar
IGN 1, AIR BAG, and SEO IGN Fuses
Park/Turn Signal Lamps, RT TURN Fuse and LT TURN Fuse
LT TURN Fuse, RT TURN Fuse, and Turn Signal Lamps
G203 - 2 of 4
G203 - 2 of 4
G203 - 2 of 4
G203 - 2 of 4
G203 - 1 of 4
G203 - 3 of 4 - Base Pickup
G203 - 3 of 4 - Base Pickup
G203 - 1 of 4