GM Service Manual Online
For 1990-2009 cars only
Makes
🢒
Chevrolet
🢒
2001
🢒
Chevy Suburban - 4WD
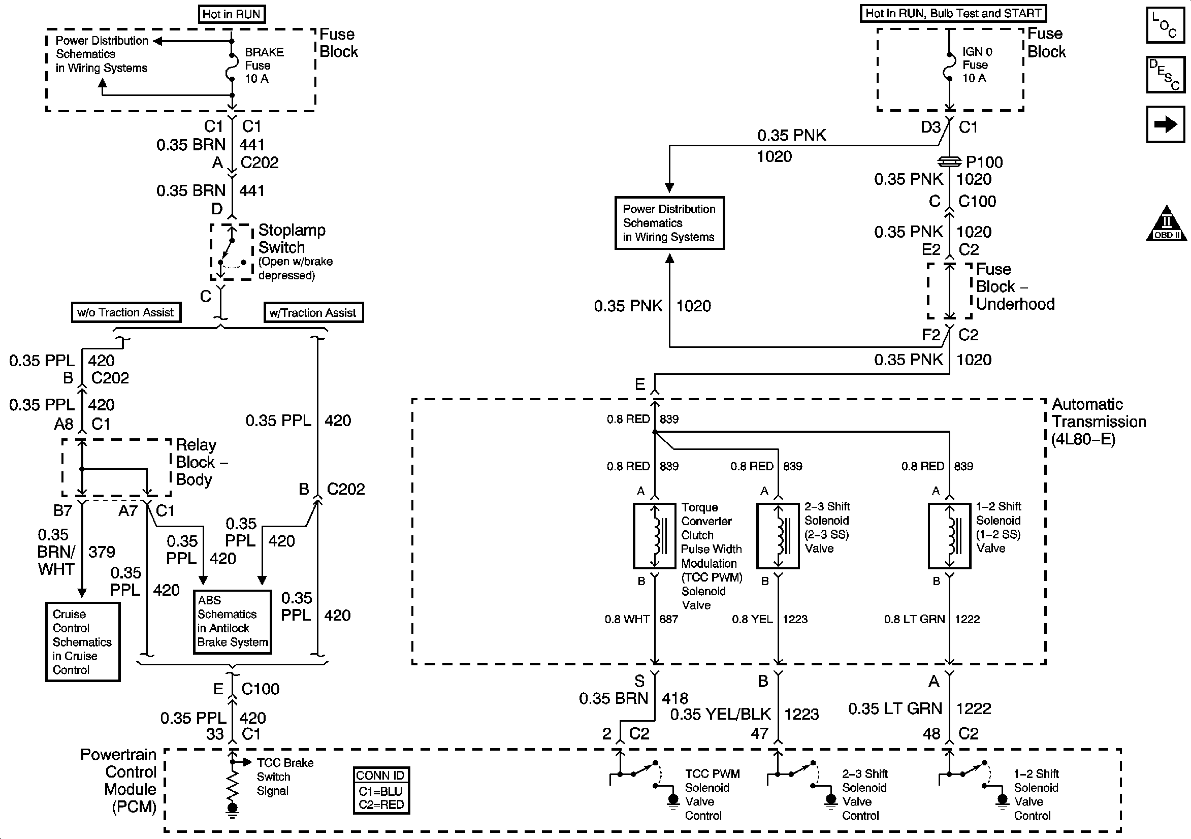
🢒 Brake Switch Signal and Valve Controls
Brake Switch Signal and Valve Controls
Brake Switch Signal and Valve Controls
Master Electrical Component List
Electronic Component Description
TFT Sensor, Pressure Control Solenoid, and ISS Sensor
OBD II Symbol Description Notice
IGNITION, RUN, ACCESSORY, and RAP Bus Bars, RAP #1 and RAP #2 Fuses
RTD, RDO AMP, CRANK, and IGN 0 Fuses
Cruise Control Module (CCM), Clutch Pedal Position (CPP) Switch, Stoplamp Switch
Power, Ground, Serial Data - w/o Traction Assist