GM Service Manual Online
For 1990-2009 cars only
Makes
🢒
Chevrolet
🢒
2004
🢒
Chevy Suburban - 4WD
🢒 Left Rear (ULT) - 4 of 4
Left Rear (ULT) - 4 of 4
Left Rear (ULT) - 4 of 4
Master Electrical Component List
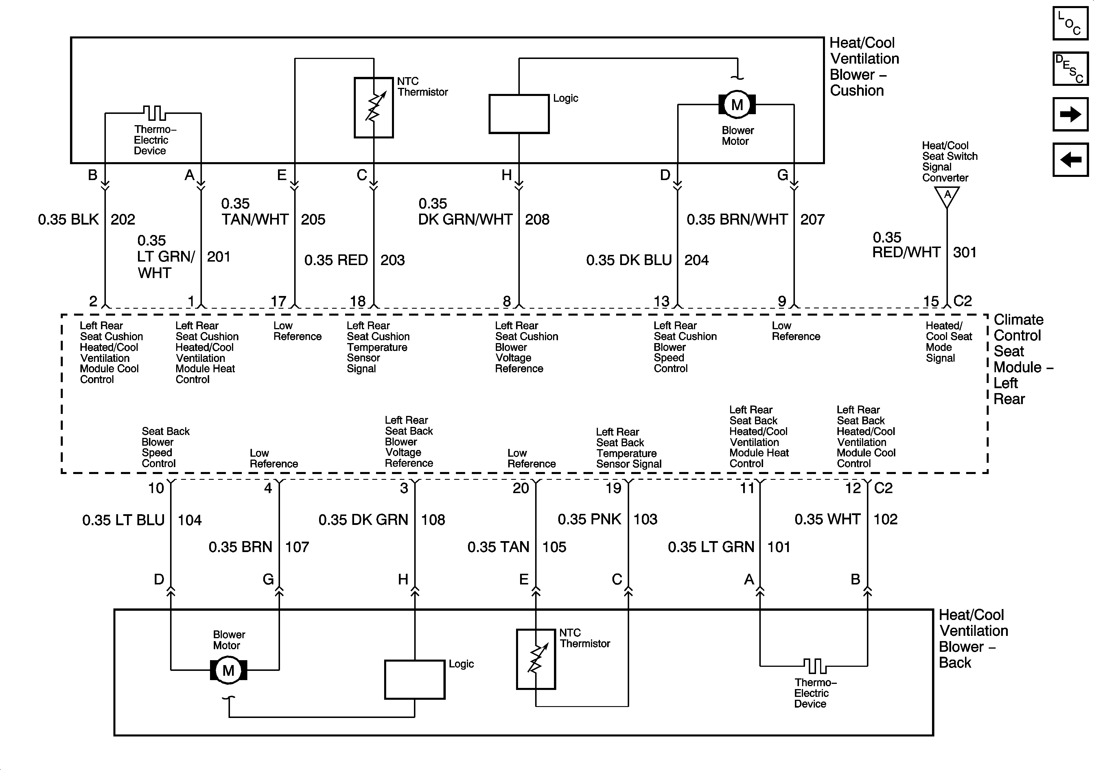
Heated/Cooled Seats Description and Operation
Right Rear (ULT) - 1 of 4
Left Rear (ULT) - 3 of 4
Left Rear (ULT) - 3 of 4