GM Service Manual Online
For 1990-2009 cars only
Makes
🢒
Chevrolet
🢒
2004
🢒
Classic
🢒 Data Link Communication
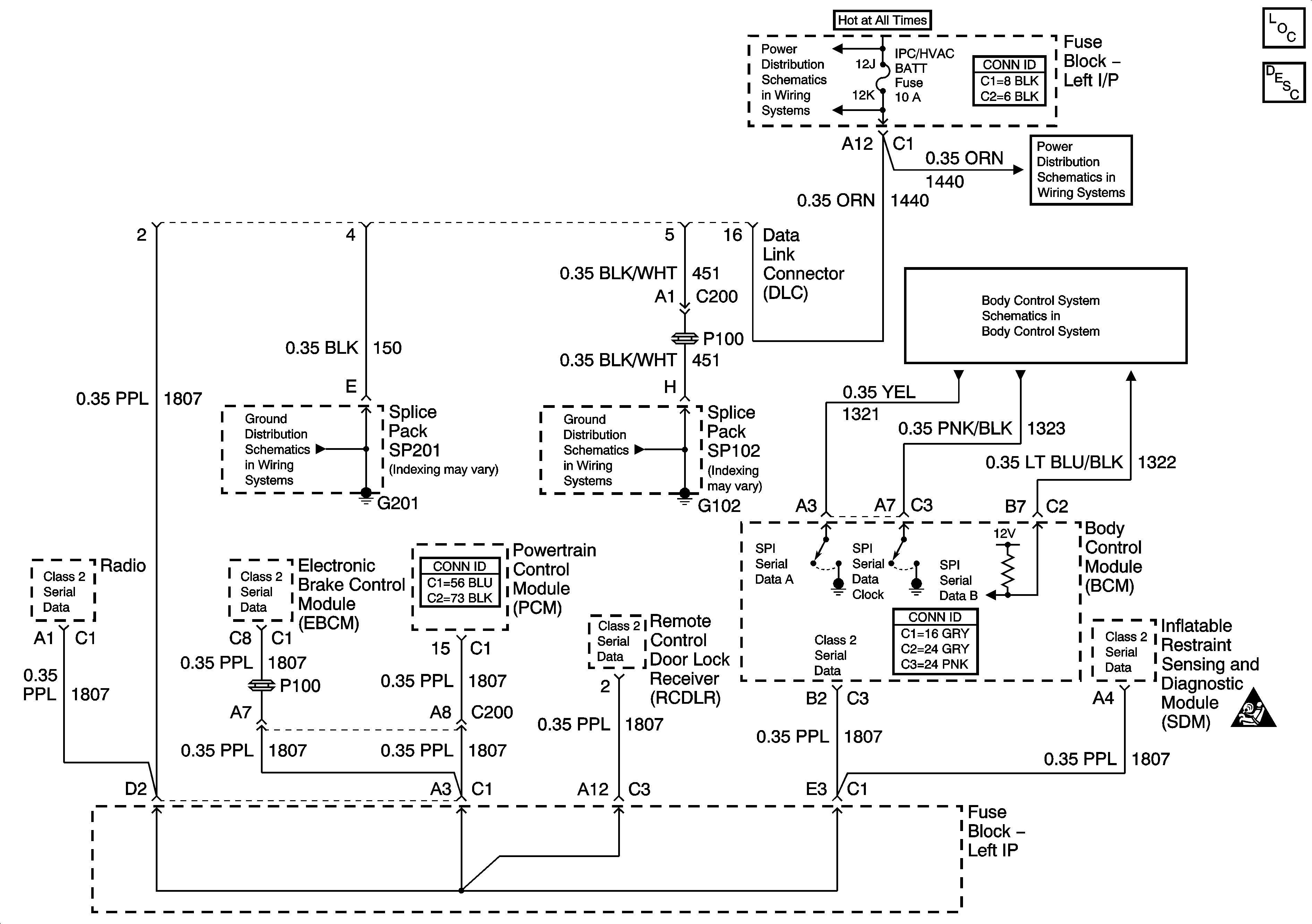
Data Link Communication
Master Electrical Component List
Data Link Communications Description and Operation
LH BFC BATT 2, STOP LPS, HAZARD LPS, IPC/HVAC BATT, BFC BATT Fuses
SP201
SP102
LH BFC BATT 2, STOP LPS, HAZARD LPS, IPC/HVAC BATT, BFC BATT Fuses
Powers, Grounds, and Communication
SIR Caution