GM Service Manual Online
For 1990-2009 cars only
Makes
🢒
Chevrolet
🢒
2005
🢒
Classic
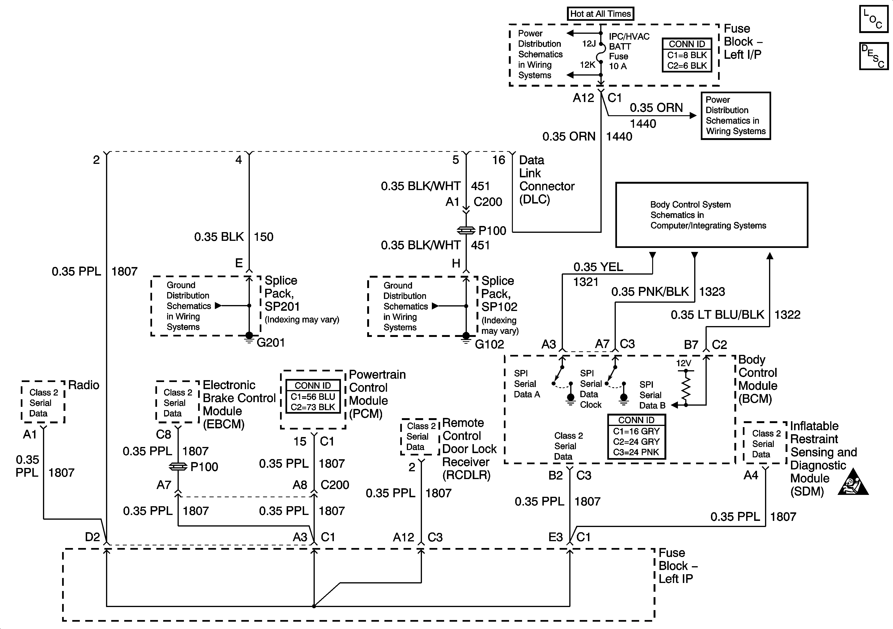
🢒 Data Link Connector (DLC) Schematics
Data Link Connector (DLC) Schematics
Master Electrical Component List
Data Link Communications Description and Operation
LH BFC BATT 2, STOP LPS, HAZARD LPS, IPC/HVAC BATT Fuses
LH BFC BATT 2, STOP LPS, HAZARD LPS, IPC/HVAC BATT Fuses
Power, Ground and Communication
SP201
SP102
Computer/Integrating Systems Schematic Icons