GM Service Manual Online
For 1990-2009 cars only
Makes
🢒
Chevrolet
🢒
2004
🢒
Colorado Pickup - 2WD
🢒 Horns
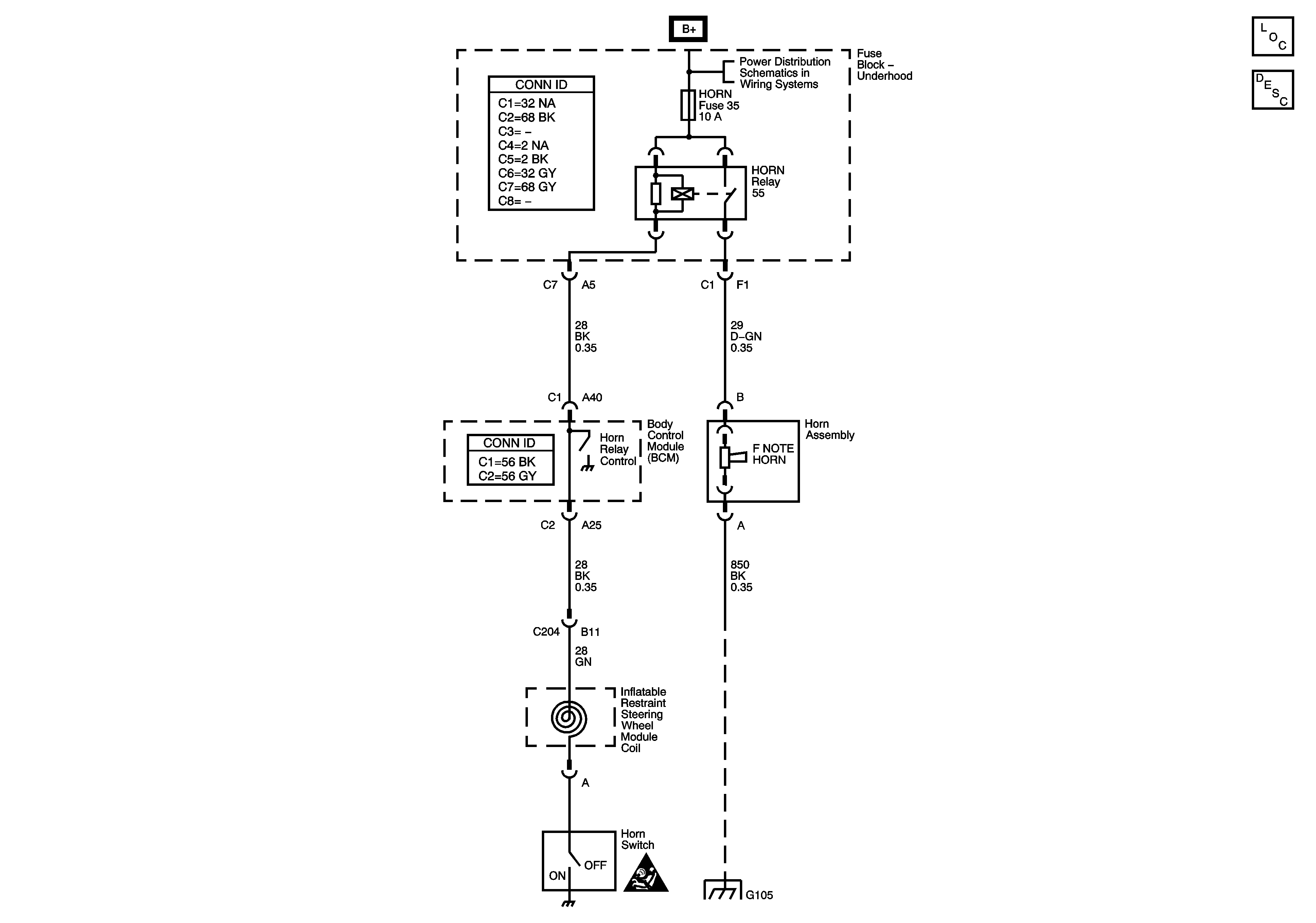
Horns
Master Electrical Component List
Horns System Description and Operation
B+ Bus - Underhood Fuse Block
SIR Caution for Zoning
Splice Pack SP105 and G105 - 1 of 2