GM Service Manual Online
For 1990-2009 cars only
Makes
🢒
Chevrolet
🢒
2005
🢒
Colorado Pickup - 2WD
🢒
Vehicle Control Systems
🢒
Vehicle DTC Information
🢒 Instrument Cluster Schematics
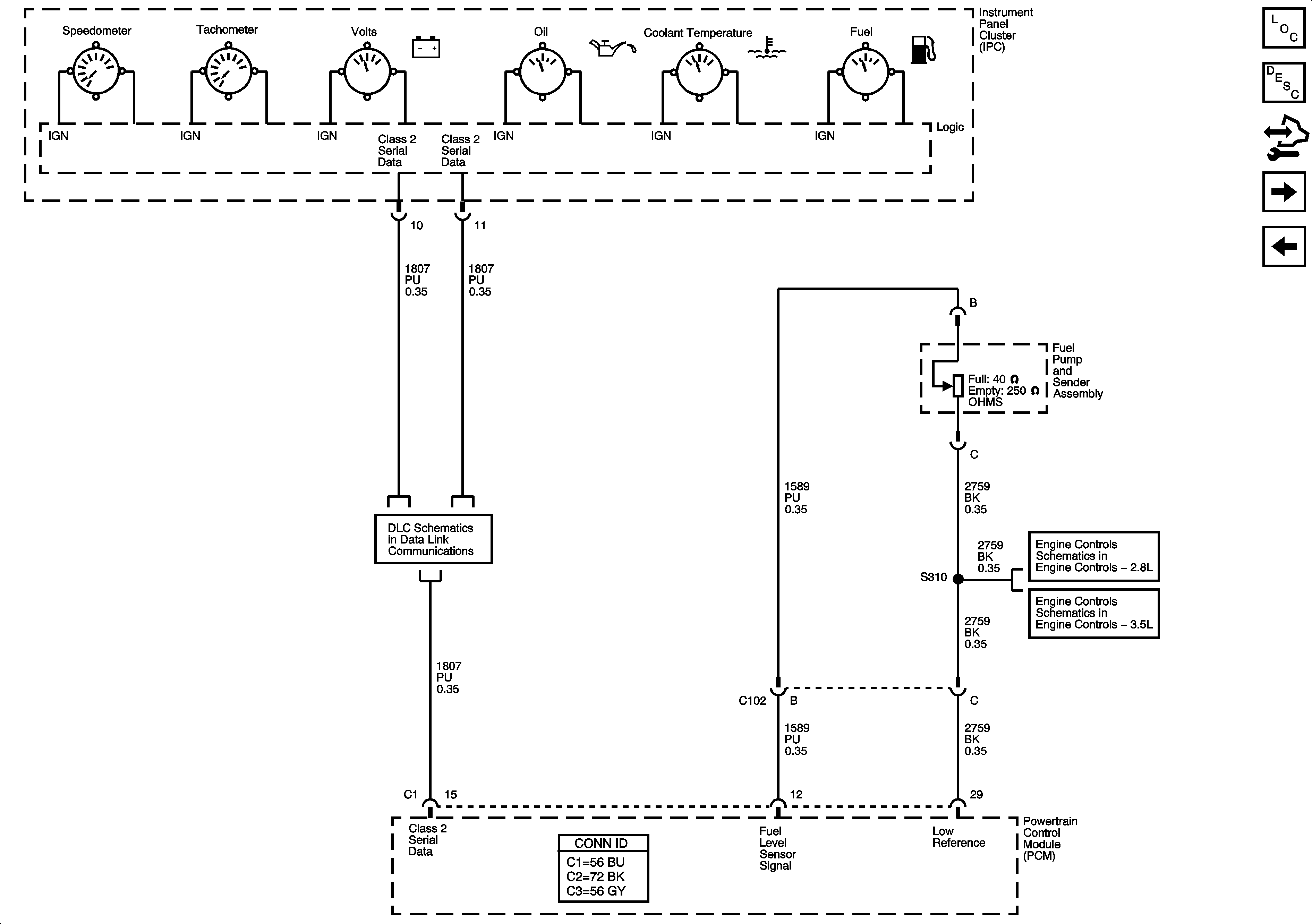
Figure
1:
Power, Ground, Serial Data, MIL, and Security
Master Electrical Component List
Instrument Cluster Description and Operation
Body Control Module (BCM) Programming/RPO Configuration
Gages
B+ Bus - Underhood Fuse Block
Module Power, Ground, Serial Data, and MIL
Module Power, Ground, Serial Data, and MIL
Vehicle Theft Deterrent
Data Link Connector (DLC) Schematics
G300, G301, G302, and G303
Figure
2:
Gages
Master Electrical Component List
Instrument Cluster Description and Operation
Body Control Module (BCM) Programming/RPO Configuration
Indicators
Power, Ground, Serial Data, MIL, and Security.
Data Link Connector (DLC) Schematics
Figure
3:
Indicators
Master Electrical Component List
Instrument Cluster Description and Operation
Body Control Module (BCM) Programming/RPO Configuration
Gages
Turn Signal Lamps
Data Link Connector (DLC) Schematics