GM Service Manual Online
For 1990-2009 cars only
Makes
🢒
Chevrolet
🢒
2005
🢒
Colorado Pickup - 2WD
🢒 Horns Schematics
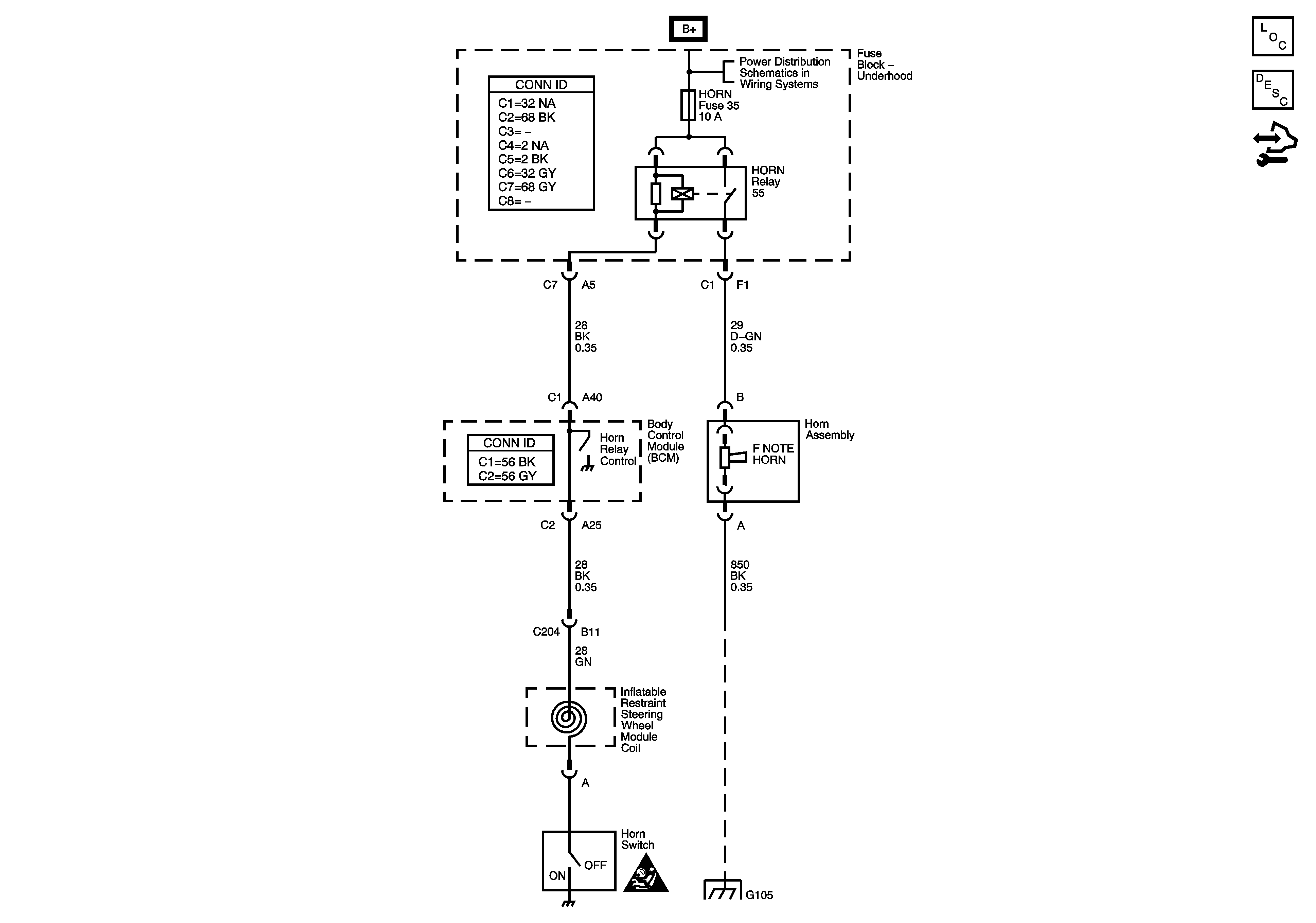
Horns Schematics
Master Electrical Component List
Horns System Description and Operation
Body Control Module (BCM) Programming/RPO Configuration
B+ Bus - Underhood Fuse Block
SIR Caution for Zoning
Splice Pack SP105 and G105 - 1 of 2