GM Service Manual Online
For 1990-2009 cars only
Makes
🢒
Chevrolet
🢒
1996
🢒
Corsica
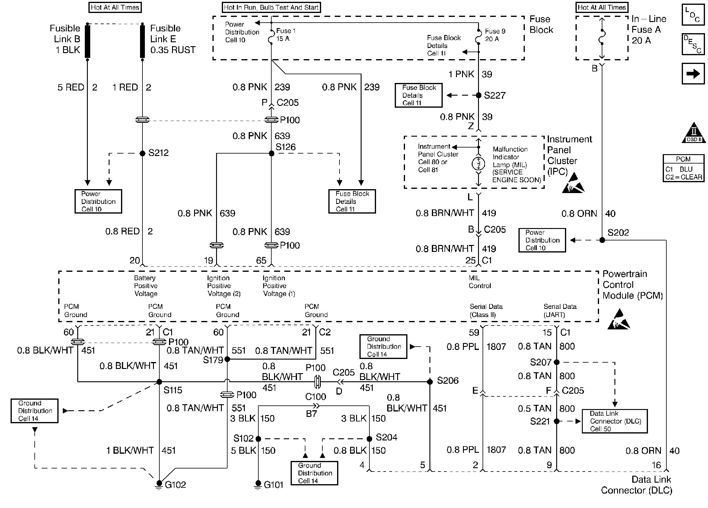
🢒 Instrument Panel Cluster and Data Link Connector
Instrument Panel Cluster and Data Link Connector
Instrument Panel Cluster and Data Link Connector
Knock Sensor, Instrument Cluster, CMP, CKPs, and Ignition Control Module
OBD II Symbol Description Notice