GM Service Manual Online
For 1990-2009 cars only
Makes
🢒
Chevrolet
🢒
1996
🢒
Corsica
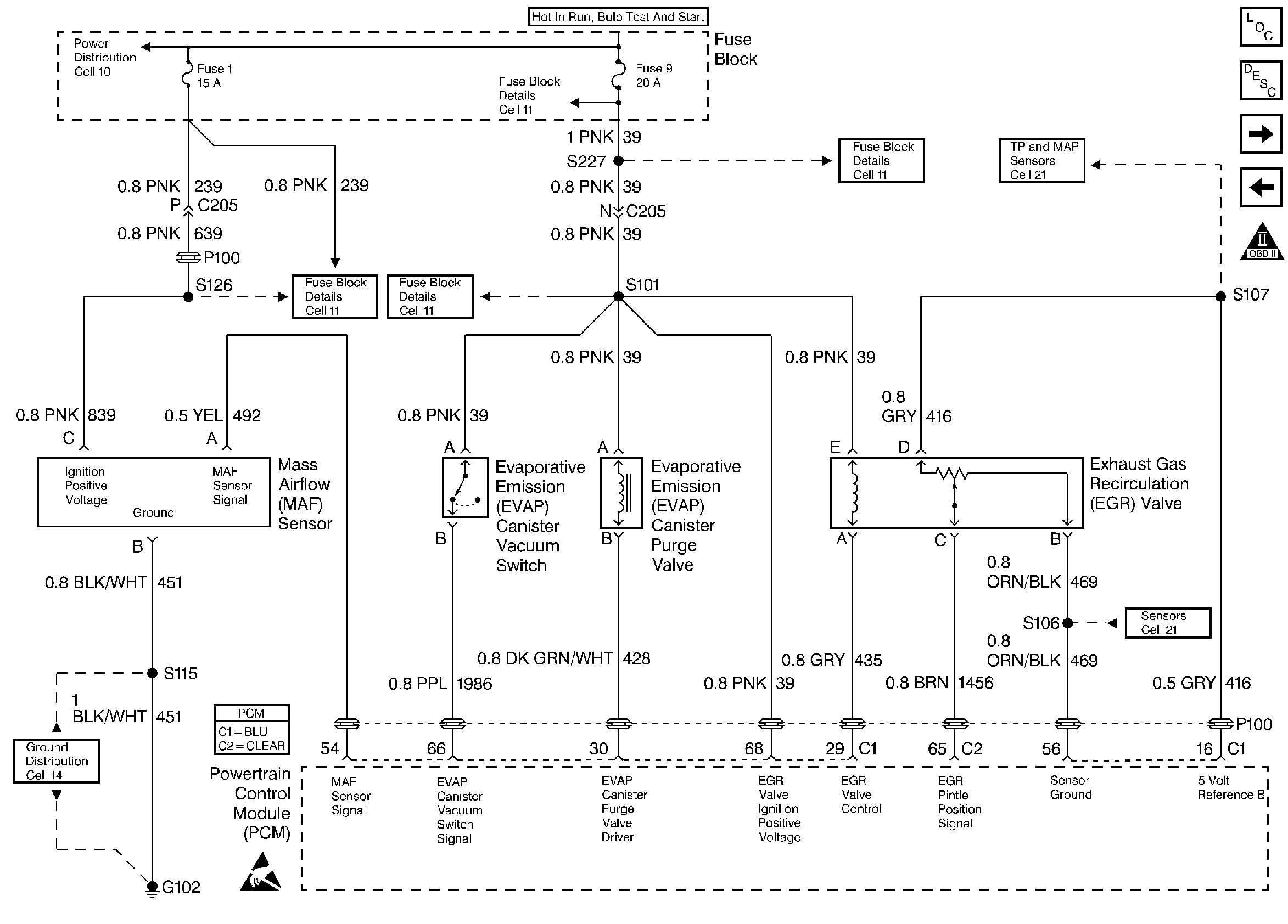
🢒 MAF Sensor, EVAP Canister Vacuum Switch, EVAP Canister Purge Valve, and EGR Valve
MAF Sensor, EVAP Canister Vacuum Switch, EVAP Canister Purge Valve, and EGR Valve
MAF Sensor, EVAP Canister Vacuum Switch, EVAP Canister Purge Valve, and EGR Valve
Heated Oxygen Sensors
A/C Refrigerant Pressure, TP, MAP, ECT, and IAT Sensors
OBD II Symbol Description Notice
Handling ESD Sensitive Parts Notice