GM Service Manual Online
For 1990-2009 cars only

SERV MANUAL UPDATE-SEC.8A ELECTRICAL DIAGNOSIS

Subject: ELECTRICAL DIAGNOSIS

Model and Year: 1990 CORVETTE

TO: ALL CHEVROLET DEALERS

The 1990 Corvette Service Manual incorrectly shows the ECM A/C Request Input sourced to voltage, instead of ground, in ELECTRICAL DIAGNOSIS (SECTIONS 8A-64 and 8A-67). Refer to the attached pages (listed below) for the correct information.

Page 8A-64-0 Page 8A-64-5 Page 8A-64-6 Page 8A-64-7 Page 8A-64-8 Page 8A-67-1 Page 8A-67-4 Page 8A-67-5 Page 8A-67-7

CHART #1 A/C COMPRESSOR CLUTCH ALWAYS ENGAGED

CHART #2 A/C COMPRESSOR CLUTCH WILL NOT ENGAGE

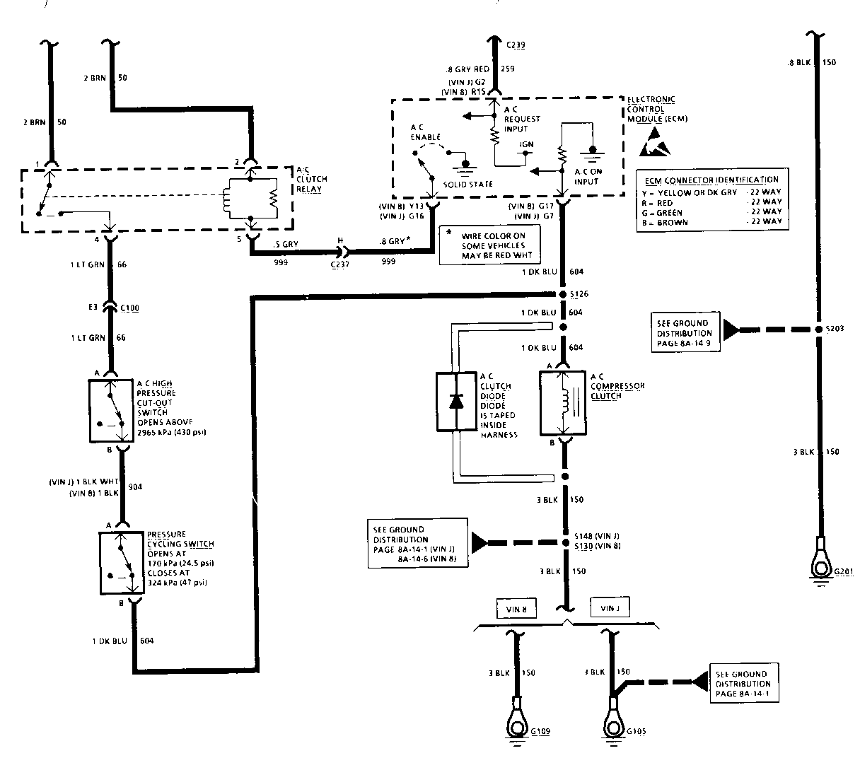
CIRCUIT OPERATION

The Compressor for the Air Conditioning system is belt-driven by the engine through the A/C Compressor Clutch. The Clutch allows the Compressor to be disengaged when Air Conditioning is not required or when the Air Conditioning load should be removed from the engine, such as during full throttle.

Whether or not the A/C Compressor should operate depends on both the particular mode selected at the Heater and A/C Control Head and the Control Head temperature setting. When and A/C or Defrost mode is selected, ground is applied to the Electronic Control Module (ECM) A/C Request Signal input. The ECM then applies ground to one end of the A/C Clutch Relay coil energizing the Relay.

When energized, voltage is applied to one end of the A/C Compressor Clutch Coil by way of the A/C Clutch Relay contacts, the A/C High Pressure Cut-Out Switch and the Pressure Cycling Switch. With this voltage applied, the clutch is engaged to the engine.

The voltage that is applied to the A/C Compressor Clutch Coil is also applied to the A/C "ON" input of the ECM. The ECM uses this signal to adjust idle speed when the compressor clutch is engaged and also to disengage the compressor clutch during full throttle operation.

The Compressor Clutch Diode is connected across the A/C Compressor Clutch. Whenever the Clutch is de-energized, an unwanted voltage spike is induced in the Clutch coil by the collapsing magnetic field. The Diode keeps this voltage spike at .7 volt, thus protecting the vehicle's electrical equipment.

The Pressure Cycling Switch turns the compressor off when the evaporator temperature is low enough to cause icing. It opens when the refrigerant pressure is less than 170 kPa (25 psi). This opens the circuit to the A/C Compressor Clutch. This switch also closes to cycle the compressor on again when the evaporator temperature and pressure rise enough to require more cooling.

The A/C High Pressure Cut-Out Switch will open if the pressure is above 2965 kPa. This disengages the A/C Compressor Clutch and prevents the engine from overheating.

CHART #1 A/C COMPRESSOR CLUTCH ALWAYS ENGAGED

CHART #2 A/C COMPRESSOR CLUTCH WILL NOT ENGAGE

CHART#3 A/C COMPRESSOR CLUTCH ENGAGES IN A NON-A/C OR DEFROST MODE, OR ENGAGES IN SOME BUT NOT ALL A/C MODES

CIRCUIT OPERATION

The Compressor for the Air Conditioning system is belt driven by the engine through the A/C Compressor Clutch. The Clutch allows the Compressor to be disengaged when Air Conditioning is not required or when the Air Conditioning load should be removed from the engine, such as during full throttle.

Whether or not the A/C Compressor should operate depends on both the particular mode selected at the Heater and A/C Control Head and the Control Head temperature setting.

The Heater and A/C Control Head sends signals to the Heater and A/C Programmer by way of the Entertainment and Comfort Data Line (E & C Bus) whenever a particular Heating or A/C mode is selected. Each mode has a unique signal which is decoded by the Heater and A/C Programmer.

When an A/C or Defrost mode is selected, ground is applied to the Electronic Control Module (ECM) A/C Request Signal input from the Heater and A/C Programmer. The ECM then applies ground to one end of the A/C Clutch Relay coil energizing the Relay.

When energized, voltage is applied to one end of the A/C Compressor Clutch coil by way of the A/C Clutch Relay contacts, the A/C High Pressure Cut-Out Switch and the Pressure Cycling Switch. With this voltage applied, the clutch is engaged to the engine.

The voltage that is applied to the A/C Compressor Clutch coil is also applied to the A/C "ON" input of the ECM. The ECM uses this signal to adjust idle speed when the compressor clutch is engaged and also disengages the compressor clutch during full throttle operation.

The Compressor Clutch Diode is connected across the A/C Compressor Clutch. Whenever the Clutch is de-energized, an undesirable voltage spike is induced in the Clutch coil by the collapsing magnetic field. The Diode will keep the voltage spike at .7 volt, thus protecting the vehicle's electrical equipment.

The Pressure Cycling Switch turns the compressor off when the evaporator temperature is low enough to cause icing. It opens when the refrigerant pressure is less than 170 kPa (25 psi). This opens the circuit to the A/C Compressor Clutch. This switch also closes to cycle the compressor on again when the evaporator temperature and pressure rise enough to require more cooling.

The A/C High Pressure Cut-Out Switch will open if the pressure is above 2965 kPa. This disengages the A/C Compressor Clutch and prevents the engine from overheating.


Object Number: 75407  Size: FS


Object Number: 75820  Size: FS


Object Number: 75728  Size: FS


Object Number: 90329  Size: LF


Object Number: 90450  Size: LF


Object Number: 76218  Size: FS


Object Number: 89005  Size: MF


Object Number: 89745  Size: MF


Object Number: 90963  Size: LF


Object Number: 91321  Size: LF


Object Number: 94919  Size: LH

General Motors bulletins are intended for use by professional technicians, not a "do-it-yourselfer". They are written to inform those technicians of conditions that may occur on some vehicles, or to provide information that could assist in the proper service of a vehicle. Properly trained technicians have the equipment, tools, safety instructions and know-how to do a job properly and safely. If a condition is described, do not assume that the bulletin applies to your vehicle, or that your vehicle will have that condition. See a General Motors dealer servicing your brand of General Motors vehicle for information on whether your vehicle may benefit from the information.