GM Service Manual Online
For 1990-2009 cars only
Makes
🢒
Chevrolet
🢒
1996
🢒
Corvette
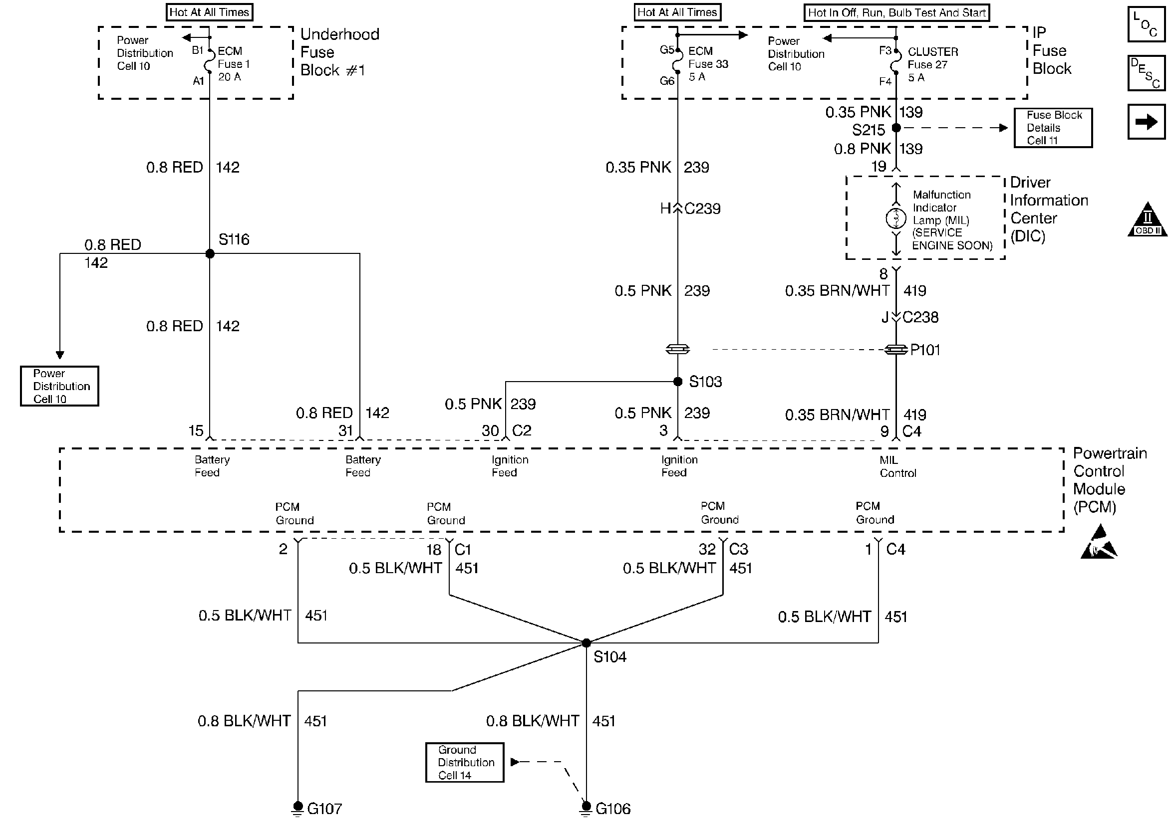
🢒 Power, Ground and MIL
Power, Ground and MIL
Power, Ground and MIL
Engine Controls Components
Powertrain Control Module (PCM)
Data Link Connector - DLC
OBD II Symbol Description Notice
Handling ESD Sensitive Parts Notice