GM Service Manual Online
For 1990-2009 cars only
Table 1: Shift Solenoid Valve State and Gear Ratio 4L60-E
Table 2: DTC P0756 2-3 Shift Solenoid Valve - Performance

Object Number: 13286  Size: SF

Circuit Description

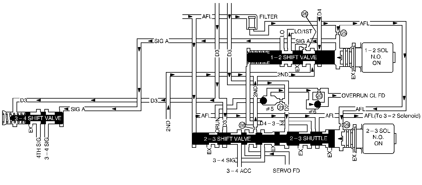
The 2-3 Shift Solenoid Valve (2-3 SS Valve) controls the fluid flow acting on the 2-3 shift valves. The solenoid is a normally-open exhaust valve. The combination of the 2-3 SS Valve and the 1-2 Shift Solenoid Valve allows four different shift combinations.

DTC P0756 detects a 1-2-2-1 only shift pattern or a 4-3-3-4 only shift pattern depending on the mechanical failure. DTC P0756 is a type B DTC.

Conditions for Setting the DTC

    • No TP DTCs P0122 or P0123
    • No VSS DTC P0502
    • No TFT Sensor DTCs P0712 or P0713
    • No TCC Stuck ON DTC P0742
    • No 2-3 SS Valve DTC P0758
    • No TFP Valve Position Switch DTC P1810
    • The vehicle speed is greater than 24 km/h (15 mph).
    • The gear range is D4.
    • The engine vacuum is between 20 and 99 kPa.
    • The engine speed is greater than 450 RPM for 2 seconds and less than 5500 RPM.
    • The transmission fluid temperature is between 20° and 130°C (68° and 266°F).
    • The TCC is OFF.

All of the above conditions are met and either one of the following fail-conditions occurs:

    • The solenoid is stuck ON and Conditions 2 and 3 occur two consecutive times.
    • The solenoid is stuck OFF and Conditions 1 and 3 occur two consecutive times.

Condition 1:

    • The TP angle is greater than 38%.
    • First gear is commanded for 2.5 seconds.
    • The speed ratio is between 0.5 and 2.59 (speed ratio is engine speed divided by output speed).
    • The transmission output speed is between 600 and 1500 RPM.
    • The TCC slip speed is between -93 and -2000 RPM for 1.6 seconds.

Condition 2:

    • The TP angle is between 13 and 55%.
    • The TP angle is within +/- 3%.
    • Third gear is commanded for 1 second.
    • Third gear speed ratio is greater than the last 2nd gear speed ratio minus 0.2.
    • Third gear TCC slip speed is greater than or equal to the last 2nd gear TCC slip speed plus 200 RPM for 1.3 seconds.
    • Discontinue the test if the time since shift commanded is 6 seconds.

Condition 3:

    • TP angle is greater than 18%.
    • Fourth gear is commanded for 1 second.
    • Speed ratio is between 2.05 and 8.
    • Transmission output speed is between 1400 and 2500 RPM.
    • TCC slip speed is between 1000 and 4000 RPM for 3 second.

Action Taken When the DTC Sets

    • Maximum line pressure.
    • The freeze shift adapts from being updated.
    • The PCM illuminates the Malfunction Indicator Lamp (MIL).

Conditions for Clearing the DTC

    • The PCM turns OFF the MIL after three consecutive ignition cycles without a failure reported.
    • A scan tool can clear the DTC from the PCM history. The PCM clears the DTC from the PCM history if the vehicle completes 40 warm-up cycles without a failure reported.
    • The PCM cancels the DTC default actions when the fault no longer exists and the ignition is OFF long enough in order to power down the PCM.

Diagnostic Aids

    • Verify that the transmission meets the specifications in the 4L60-E shift speed chart.
    • Other internal transmission failures may cause more than one shift to occur.

Shift Solenoid Valve State and Gear Ratio 4L60-E

Gear

1-2 Shift Solenoid

2-3 Shift Solenoid

Gear Ratio

1

ON

ON

3.059:1

2

OFF

ON

1.625:1

3

OFF

OFF

1.000:1

4

ON

OFF

0.696:1

Test Description

The numbers below refer to the step numbers on the diagnostic chart.

  1. This Step verifies that the TFP Valve Position Switch is functioning normally.

  2. This Step tests for a selected gear ratio vs a ratio not obtainable under normal driving conditions.

DTC P0756 2-3 Shift Solenoid Valve - Performance

Step

Action

Value(s)

Yes

No

1

Was the Powertrain On-Board Diagnostic (OBD) System Check performed?

--

Go to Step 2

Go to Powertrain On Board Diagnostic (OBD) System Check

2

  1. Install the scan tool (tech 1) .
  2. With the engine OFF, turn the ignition switch to the RUN position.
  3. Important: Before clearing the DTCs, use the scan tool in order to record the Freeze Frame and Failure Records for reference. The Clear Info function will erase the data.

  4. Record the DTC Freeze Frame and Failure Records.
  5. While the engine is operating, apply the brake pedal and select each transmission range Low, Dr 2, Dr 3, Overdrive, Reverse, and Park.

Does each selected transmission range match the TR Switch on the scan tool?

--

Go to Step 3

Go to Pressure Switch Assembly Resistance Check

3

  1. While the engine is operating, raise the drive wheels.
  2. With the transmission in D4 range, use the scan tool in order to command 1st, 2nd, 3rd, and 4th gears while accelerating the vehicle.

Was 1st gear commanded and not achieved, or 4th gear commanded and other than 4th gear occurred? (Road testing the vehicle may be necessary).

--

Go to Step 4

Go to Diagnostic Aids

4

Check the shift circuit for the following conditions:

    • An internal malfunction in the shift solenoids.
    • Damaged seals on the shift solenoids.
    • Refer to the diagnosis charts.

Did you find and correct a problem?

--

Go to Step 5

--

5

  1. After the repair is complete, select DTC.
  2. Select Clear Info.
  3. Operate the vehicle under the following conditions (only if driving conditions allow you):
  4. • Hold the throttle at 50% and accelerate to 88 km/h (55 mph). If the throttle moves more than 3%, stop the vehicle and start again.
    • Hold the throttle at 20% and accelerate to 88 km/h (55 mph).
  5. Select Specific DTC. Enter DTC P0756.

Has the test run and passed?

--

The repairis verified. Exit the DTC Table.

Begin the diagnosis again. Go to Step 1