GM Service Manual Online
For 1990-2009 cars only
Makes
🢒
Chevrolet
🢒
1997
🢒
Corvette
🢒
Engine
🢒
Engine Electrical
🢒 Starting and Charging Schematics
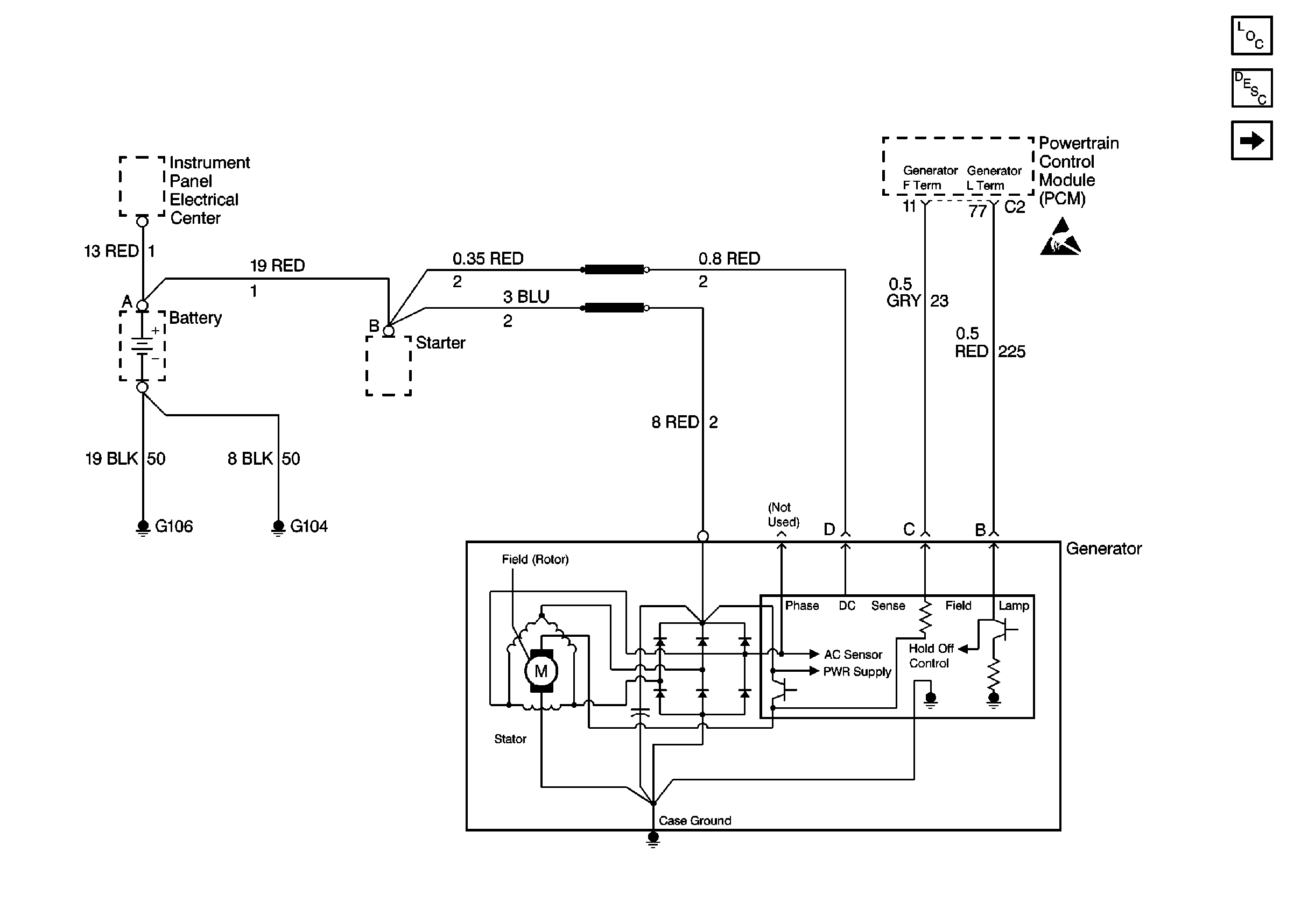
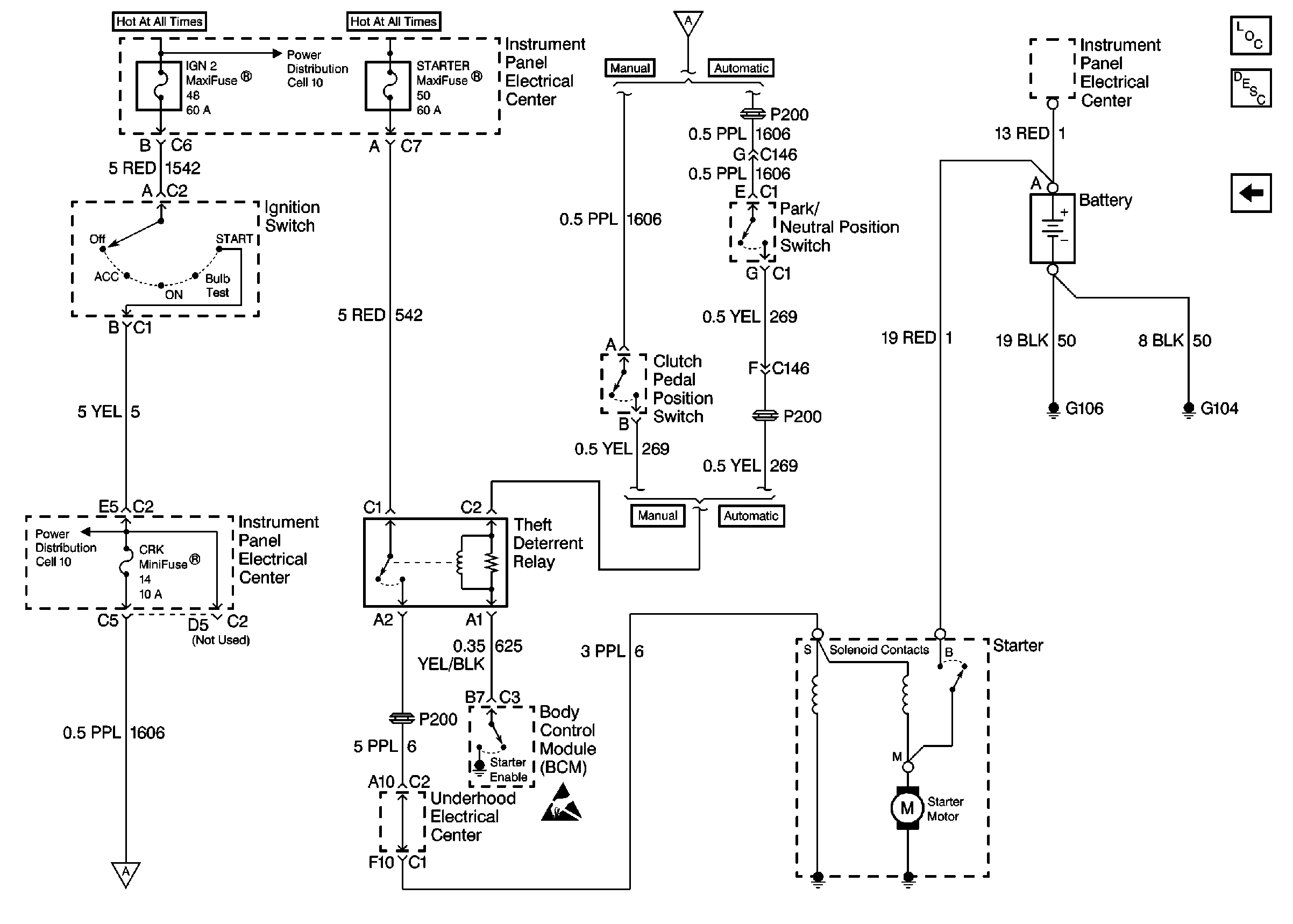
Starting and Charging Schematics Rear Mounted EBTCM/BPMV
Figure
1:
Cell 30: Charging System
Figure
2:
Cell 30: Starting System