GM Service Manual Online
For 1990-2009 cars only
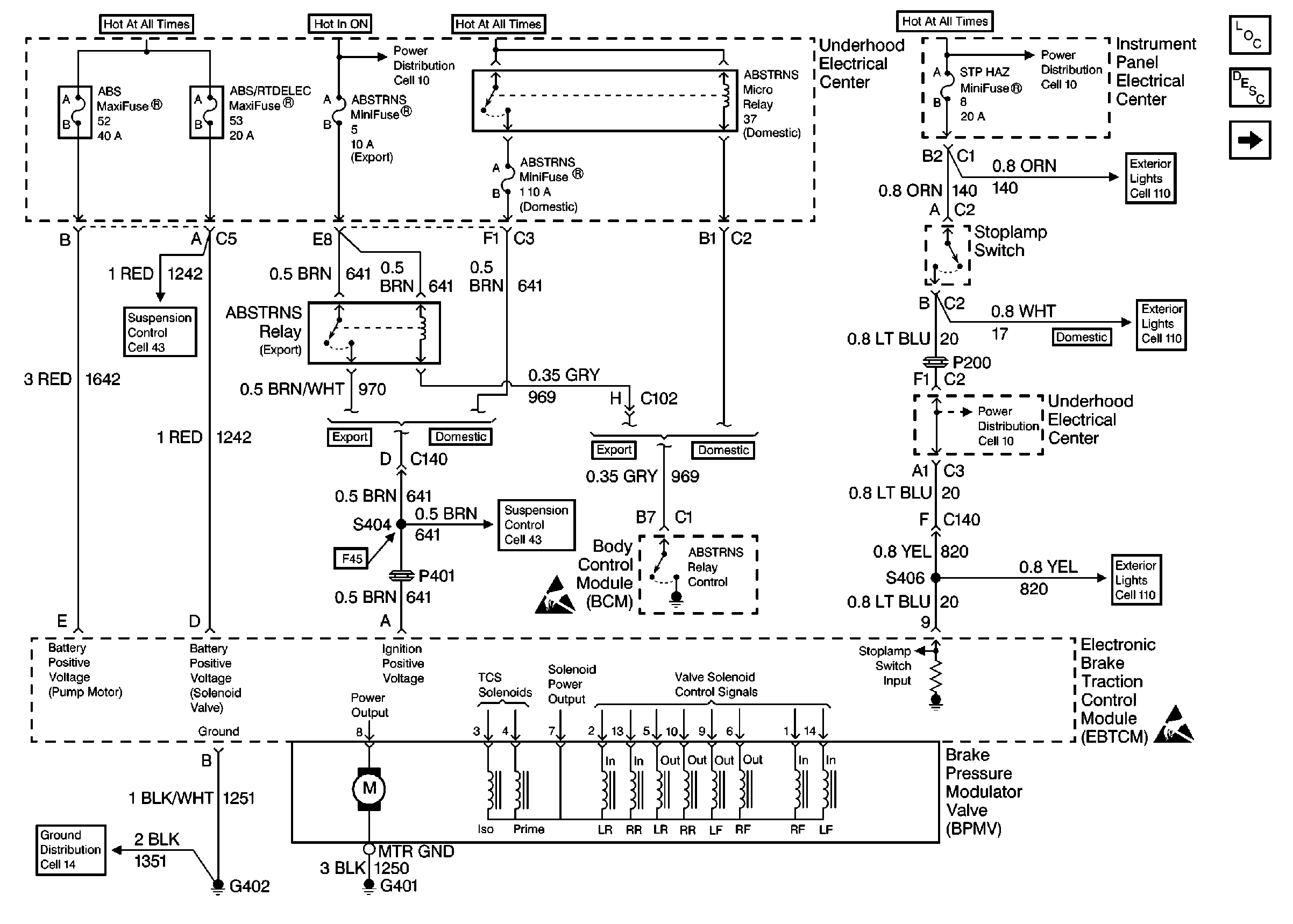
Figure 1:

Cell 44: Power and Ground


Object Number: 63556  Size: FS
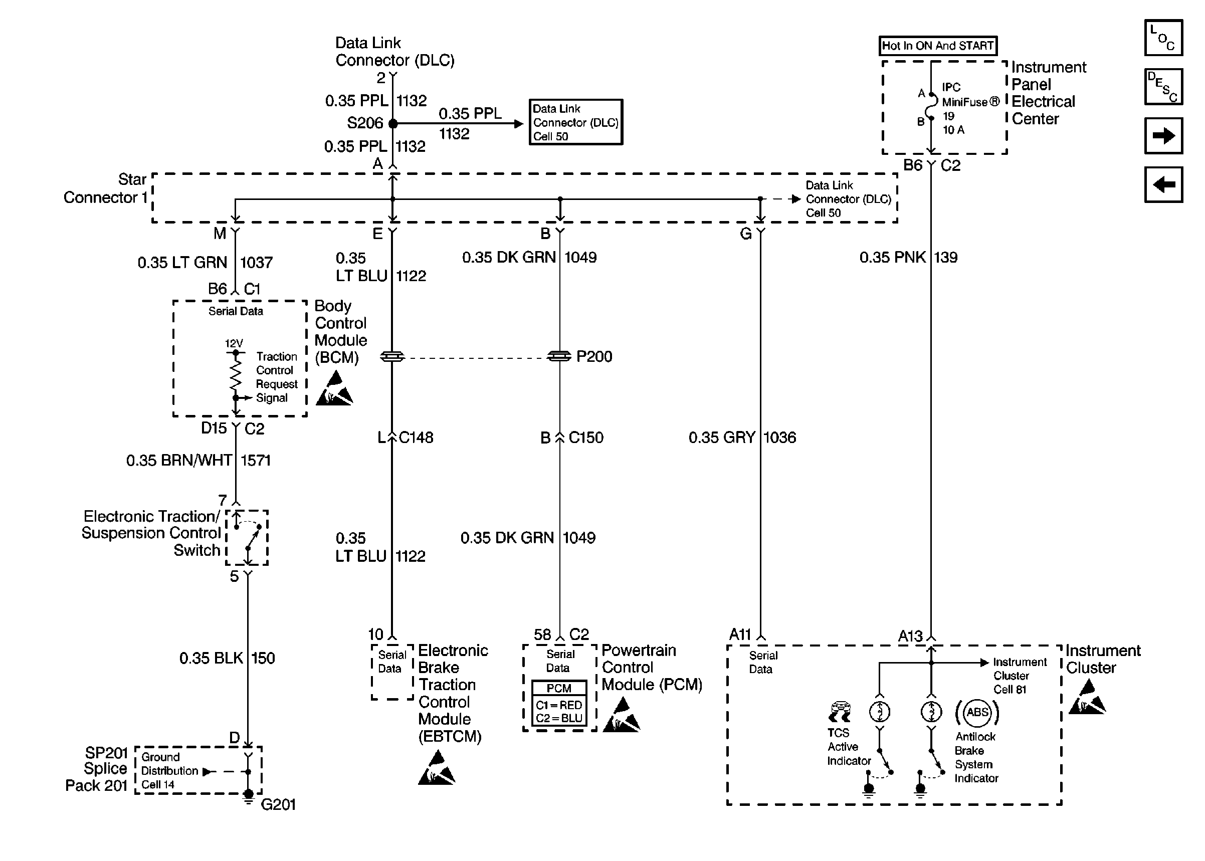
Figure 2:

Cell 44: DLC and Instrument Cluster


Object Number: 73615  Size: FS
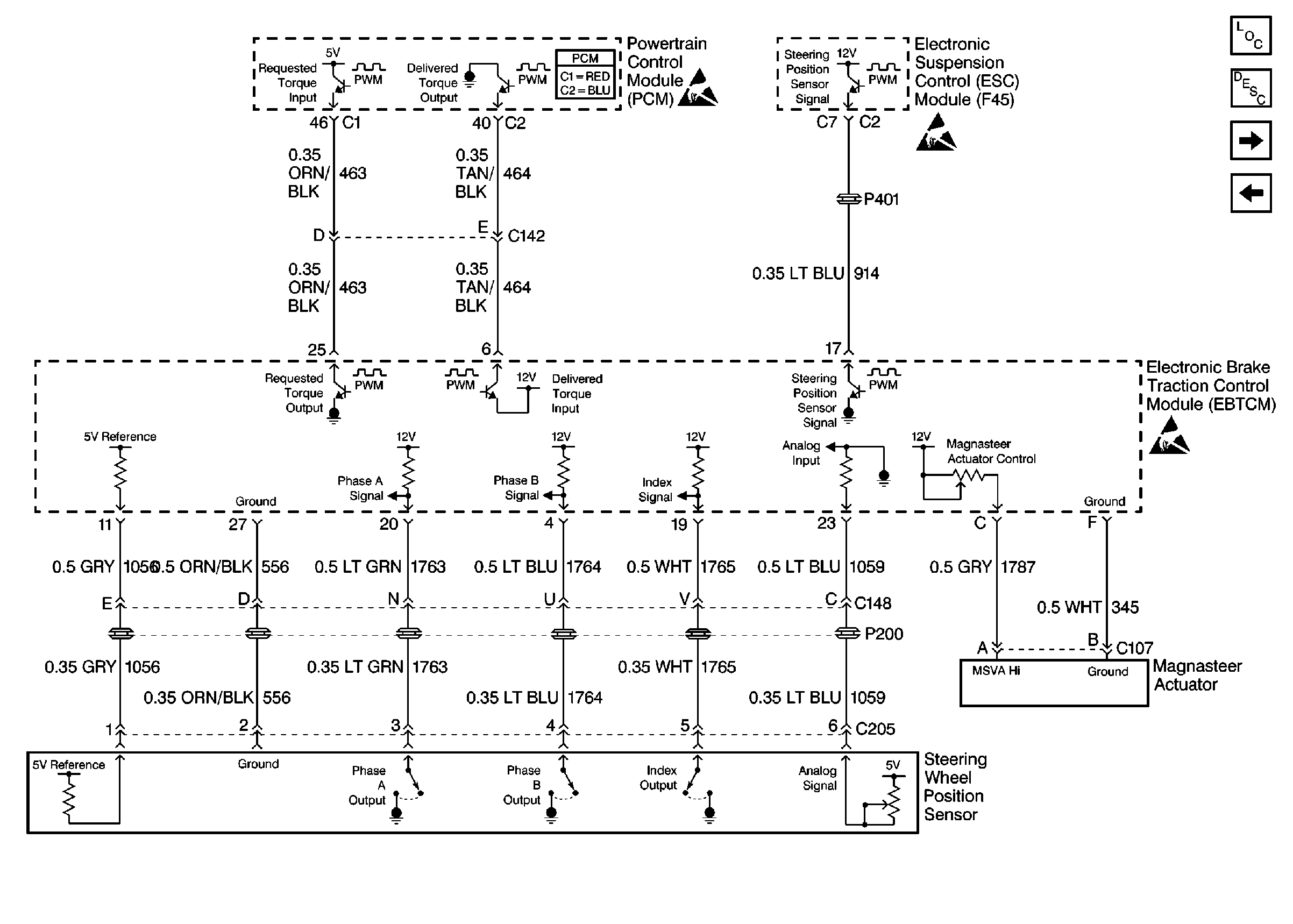
Figure 3:

Cell 44: Magnasteer System


Object Number: 175566  Size: FS
Figure 4:

Cell 44: Wheel Speed Sensors


Object Number: 63558  Size: FS