GM Service Manual Online
For 1990-2009 cars only
Makes
🢒
Chevrolet
🢒
1997
🢒
Corvette
🢒
Body and Accessories
🢒
Keyless Entry
🢒 Keyless Entry Schematics
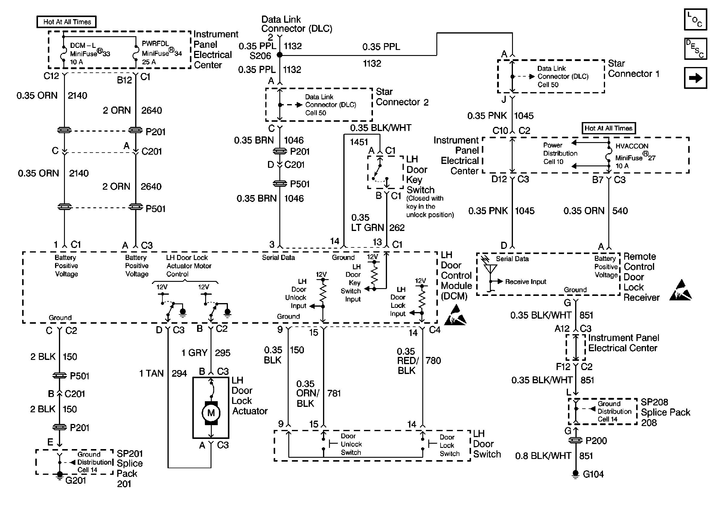
Figure
1:
Cell 132: Power, Ground and LH Door Control Module (DCM)
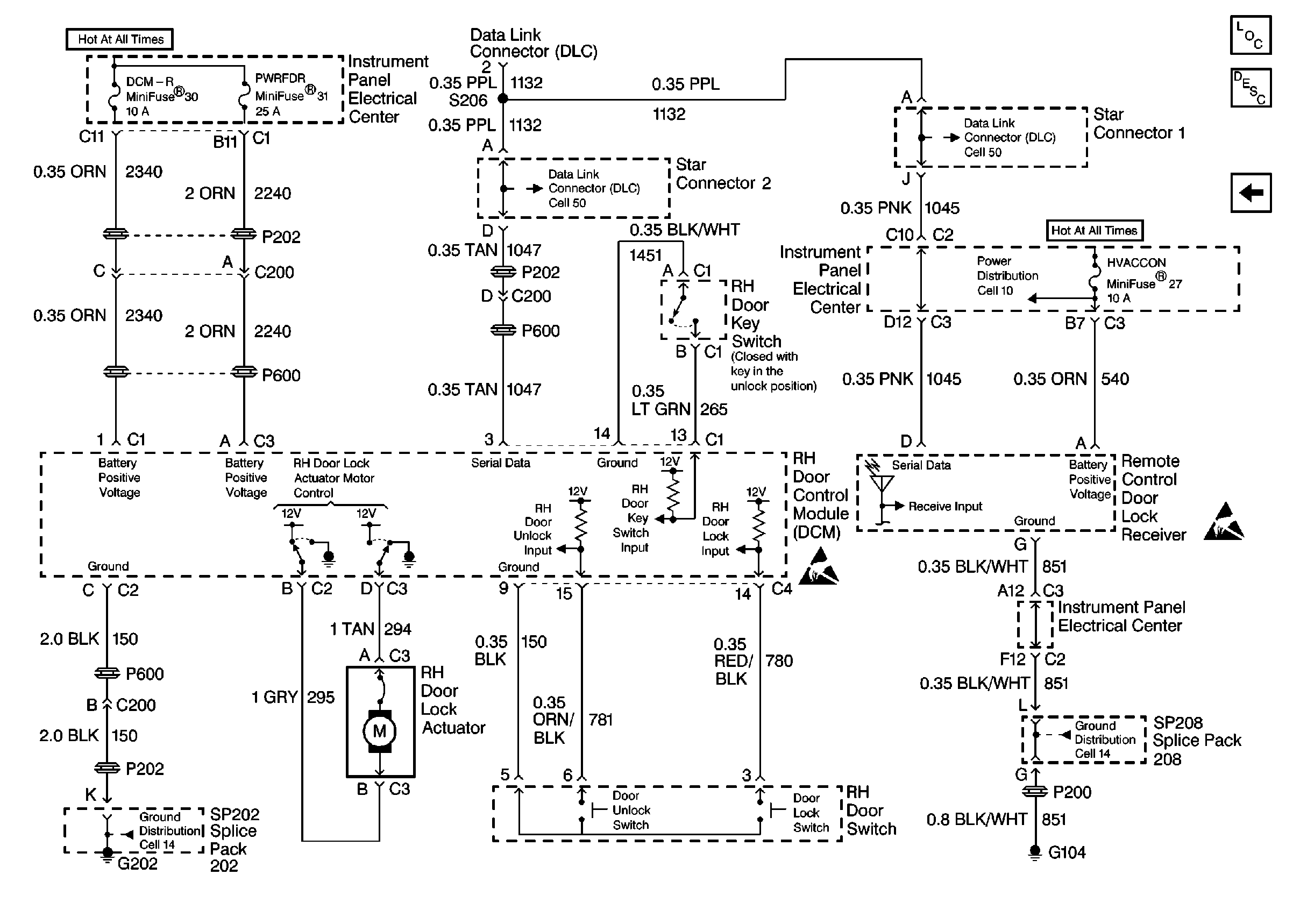
Figure
2:
Cell 132: Power, Ground and RH Door Control Module (DCM)