Step | Action | Value(s) | Yes | No |
|---|---|---|---|---|
1 |
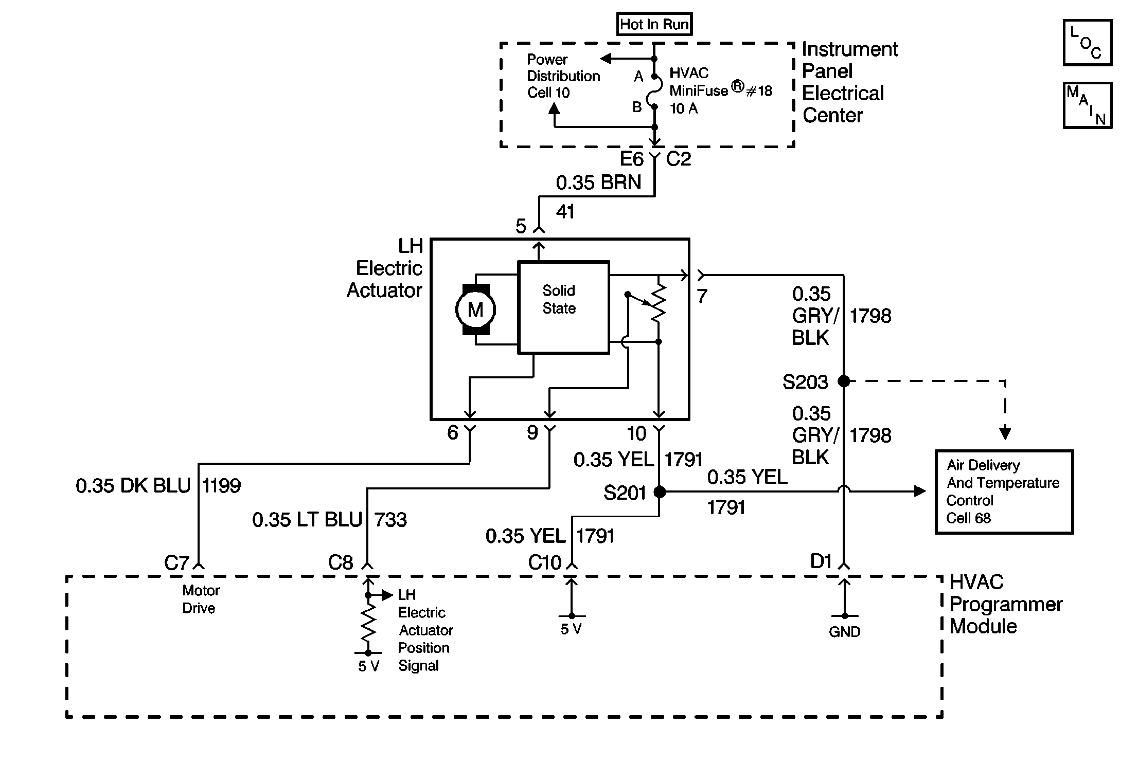
Is the voltage within the specified range? | 4.5 - 5.5V | ||
2 | Locate and repair an open or a high resistance in CKT 1791 between the LH electric actuator connector and S201. Is the repair complete? | -- | -- | |
3 | Use a DMM to measure the voltage between terminal 9 of the LH electric actuator connector and ground. Is the voltage within the specified range? | 4.5 - 5.5V | ||
4 | Locate and repair a short to ground in CKT 783. If CKT is OK, replace the HVAC programmer module. Refer to HVAC Programmer Module in Automatic Air Conditioning. Is the repair complete? | -- | -- | |
5 | Locate and repair an open or high resistance in CKT 1796. If the CKT is OK, replace the LH electric actuator. Refer to LH Electric Actuator in Automatic Air Conditioning. Is the replacement complete? | -- | -- | |
6 |
Are the DTCs cleared from memory? | -- | Recheck the System Operation | -- |