GM Service Manual Online
For 1990-2009 cars only

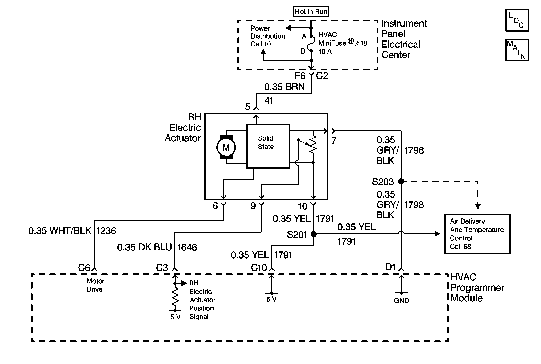
Object Number: 107317  Size: MF

DTC B0446 - RH Electric Actuator Out Of Range (CJ2)

Step

Action

Value(s)

Yes

No

1

  1. Disconnect the RH electric actuator connector.
  2. Start the engine.
  3. Allow the engine to reach its operating temperature.
  4. Set the HVAC programmer module AUTO mode to 16°C (60°F).
  5. Use a DMM to measure the voltage between terminal 10 of the RH electric actuator connector and ground.

Is the voltage within the specified range?

4.5 - 5.5V

Go to Step 3

Go to Step 2

2

Locate and repair an open or a high resistance in CKT 1791 between the RH electric actuator connector and S201.

Is the repair complete?

--

Go to Step 6

--

3

Use a DMM to measure the voltage between terminal 9 of the RH electric actuator connector and ground.

Is the voltage within the specified range?

4.5 - 5.5V

Go to Step 5

Go to Step 4

4

Locate and repair a short to ground in CKT 1646. If CKT is OK, replace the HVAC programmer module. Refer to HVAC Programmer Module in Automatic Air Conditioning.

Is the repair complete?

--

Go to Step 6

--

5

Locate and repair an open or high resistance in CKT 1798. If the CKT is OK, replace the RH electric actuator. Refer to RH Electric Actuator in Automatic Air Conditioning.

Is the replacement complete?

--

Go to Step 6

--

6

  1. Press the A/C mode button on the HVAC programmer module. OR
  2. Use a scan tool to clear the DTCs from memory.

Are the DTCs cleared from memory?

--

Recheck the System Operation

--