GM Service Manual Online
For 1990-2009 cars only
Makes
🢒
Chevrolet
🢒
1999
🢒
Corvette
🢒
Body and Accessories
🢒
Lighting Systems
🢒 Interior Lights Dimming Schematics
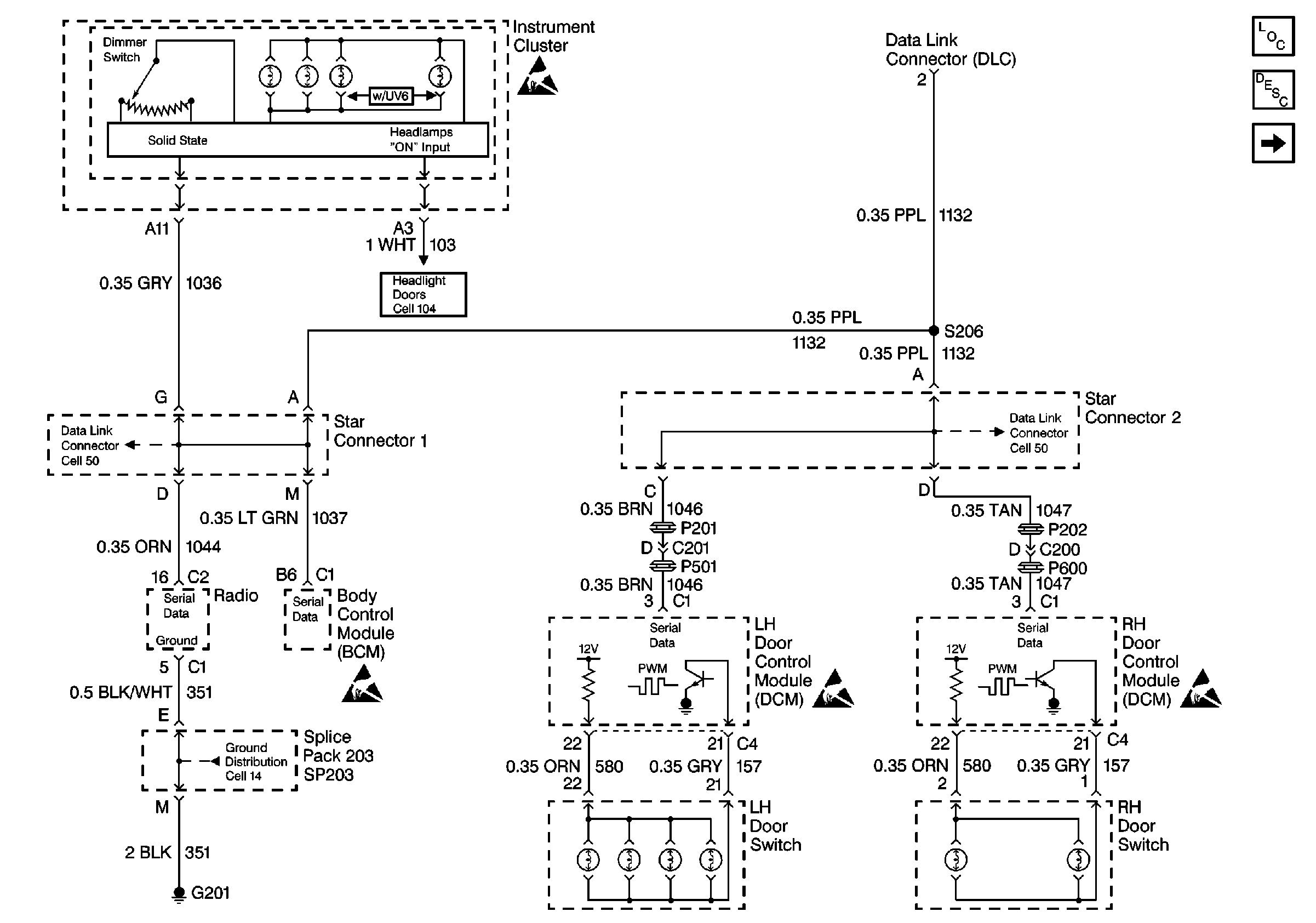
Figure
1:
Cell 117: Door and Radio Dimming Control
Lighting Systems Components
Interior Lights Dimming Circuit Description
Cell 117: ALC PRK LP Relay
Handling ESD Sensitive Parts Notice
Class 2 Serial Data Cell 50
Handling ESD Sensitive Parts Notice
Handling ESD Sensitive Parts Notice
Cell 14: SP201, SP203, G201
Class 2 Serial Data Cell 50
Cell 104: Power and Ground
Handling ESD Sensitive Parts Notice
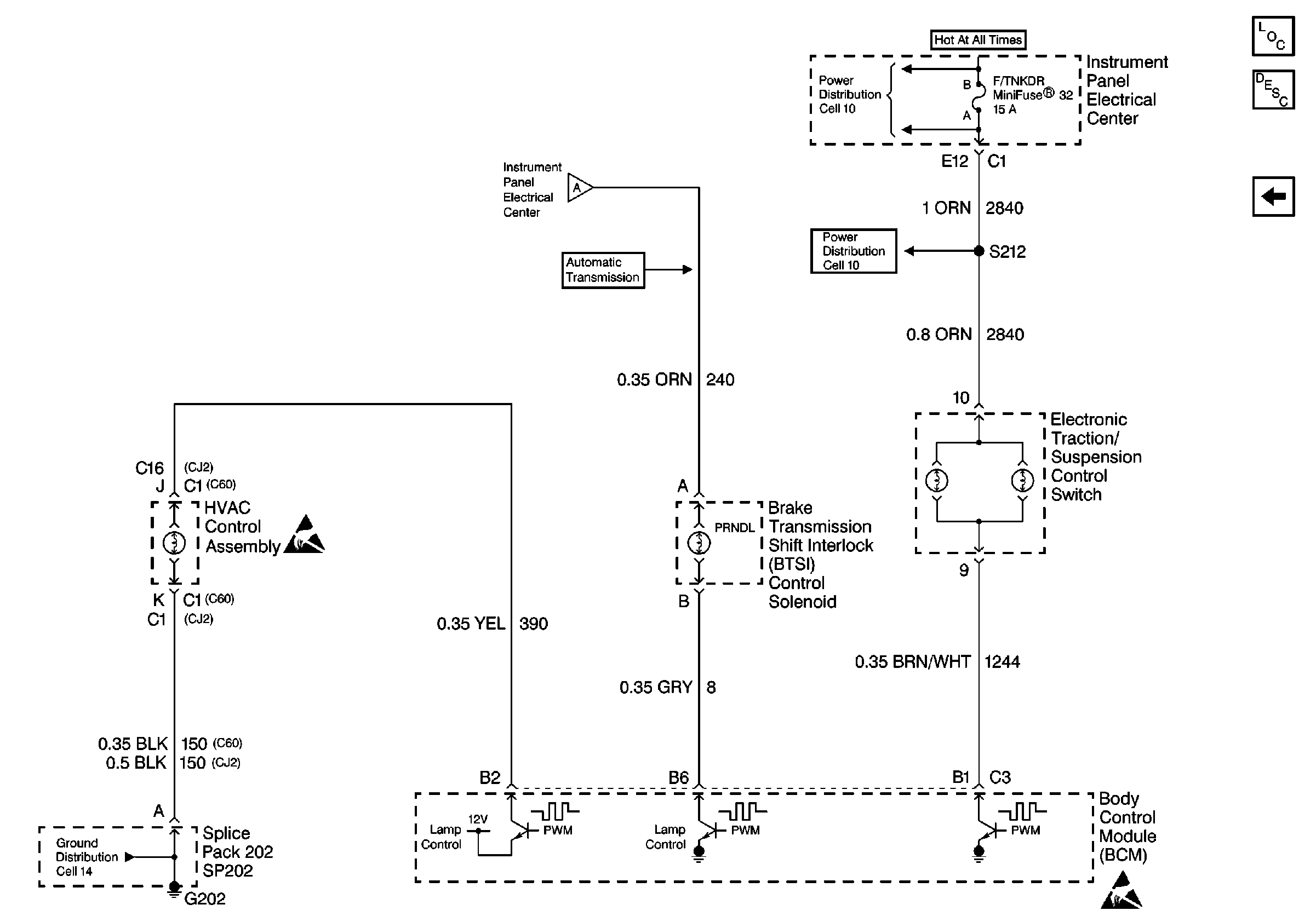
Figure
2:
Cell 117: ALC PRK LP Relay
Lighting Systems Components
Interior Lights Dimming Circuit Description
Cell 117: Miscellaneous Dimming Control
Cell 117: Door and Radio Dimming Control
Cell 110: Front Park Lamps
Handling ESD Sensitive Parts Notice
Handling ESD Sensitive Parts Notice
Cell 117: Miscellaneous Dimming Control
Cell 10: I/P Fuses 52, 6, Relays 43, 44, Circuit Breaker 54
Figure
3:
Cell 117: Miscellaneous Dimming Control
Lighting Systems Components
Interior Lights Dimming Circuit Description
Cell 117: ALC PRK LP Relay
Handling ESD Sensitive Parts Notice
Cell 10: I/P Fuses 32, 26, Relay 39
Cell 10: I/P Fuses 32, 26, Relay 39
Cell 117: ALC PRK LP Relay
Handling ESD Sensitive Parts Notice
Cell 14: SP202, G202