GM Service Manual Online
For 1990-2009 cars only
Makes
🢒
Chevrolet
🢒
1999
🢒
Corvette
🢒
Body and Accessories
🢒
Keyless Entry
🢒 Keyless Entry Schematics
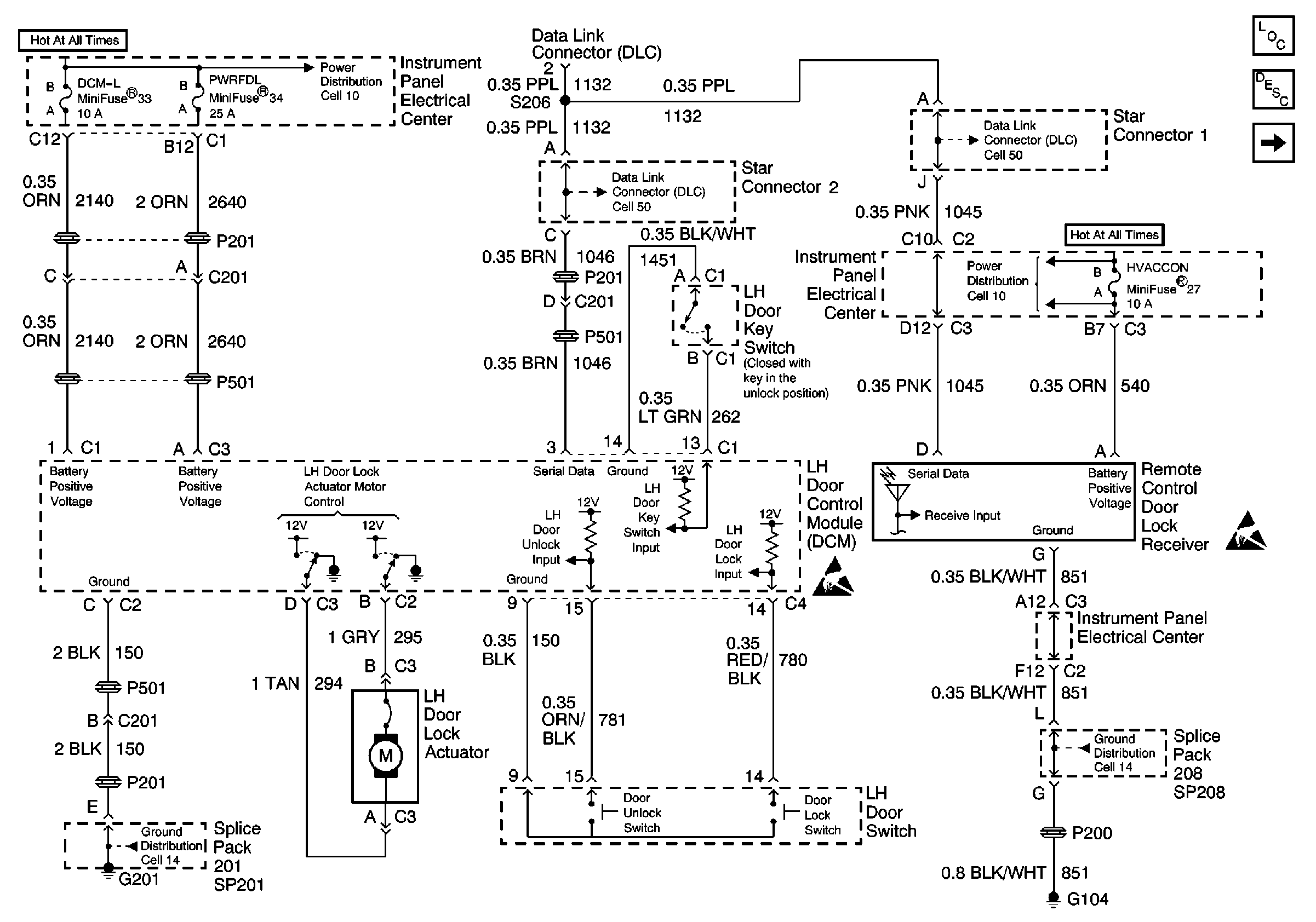
Figure
1:
Cell 132: LH Door Control Module
Keyless Entry Components
Keyless Entry System Description
Cell 132: RH Door Control Module
Class 2 Serial Data Cell 50
Handling ESD Sensitive Parts Notice
Cell 14: SP102, SP208, G104
Handling ESD Sensitive Parts Notice
Class 2 Serial Data Cell 50
Cell 10: I/P Fuses 33, 34, 30, 31, 4, Circuit Breaker 35
Cell 14: SP201, SP203, G201
Cell 10: I/P Fuses 51, 27, 17, Relay 41
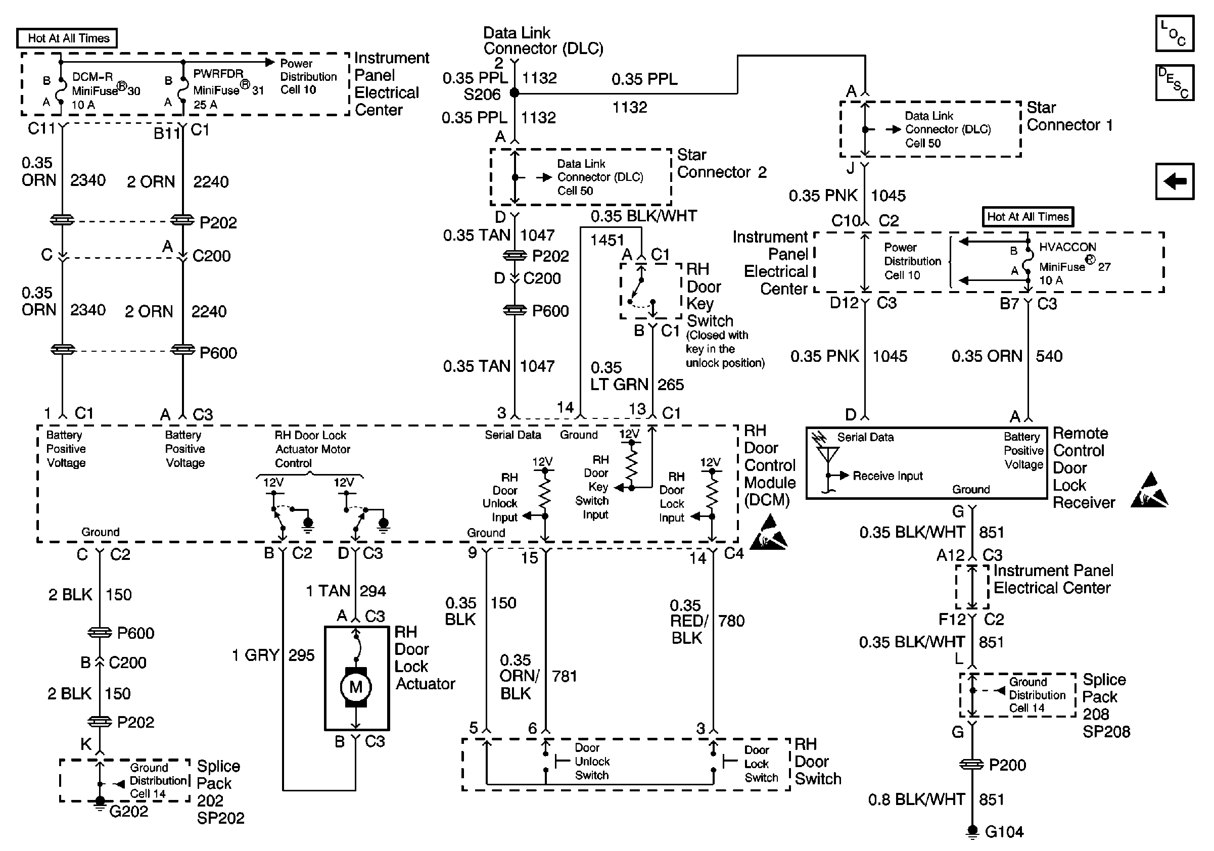
Figure
2:
Cell 132: RH Door Control Module
Keyless Entry Components
Keyless Entry System Description
Cell 132: LH Door Control Module
Class 2 Serial Data Cell 50
Handling ESD Sensitive Parts Notice
Cell 14: SP102, SP208, G104
Handling ESD Sensitive Parts Notice
Class 2 Serial Data Cell 50
Cell 10: I/P Fuses 33, 34, 30, 31, 4, Circuit Breaker 35
Cell 14: SP201, SP203, G201
Cell 10: I/P Fuses 51, 27, 17, Relay 41