GM Service Manual Online
For 1990-2009 cars only
Makes
🢒
Chevrolet
🢒
1999
🢒
Corvette
🢒
Body and Accessories
🢒
Retained Accessory Power
🢒 Retained Accessory Power (RAP) Schematics
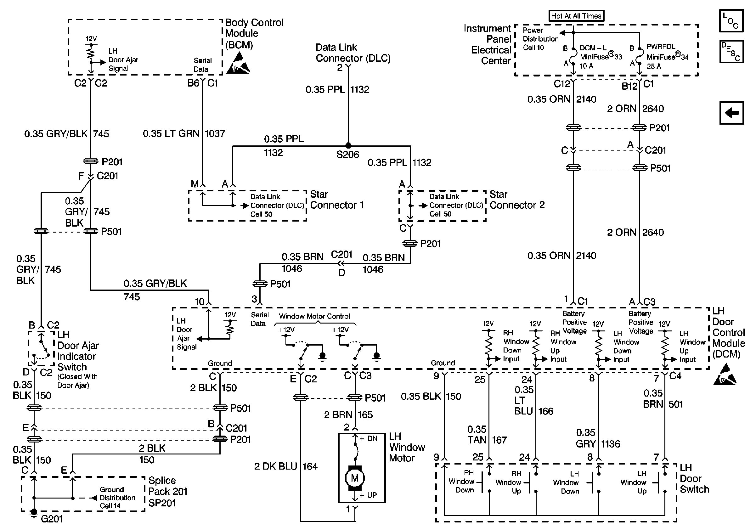
Figure
1:
Cell 15: Power and Ground
Retained Accessory Power (RAP) Components
Cell 15: RH Door Control Module (DCM)
Handling ESD Sensitive Parts Notice
Cell 10: I/P Fuses 3, 5, 24, Circuit Breaker 36
Cell 14: SP202, G202
Cell 14: SP102, SP208, G104
Cell 14: SP202, G202
Cell 14: SP201, SP203, G201
Class 2 Serial Data Cell 50
Power And Ground Cell 50
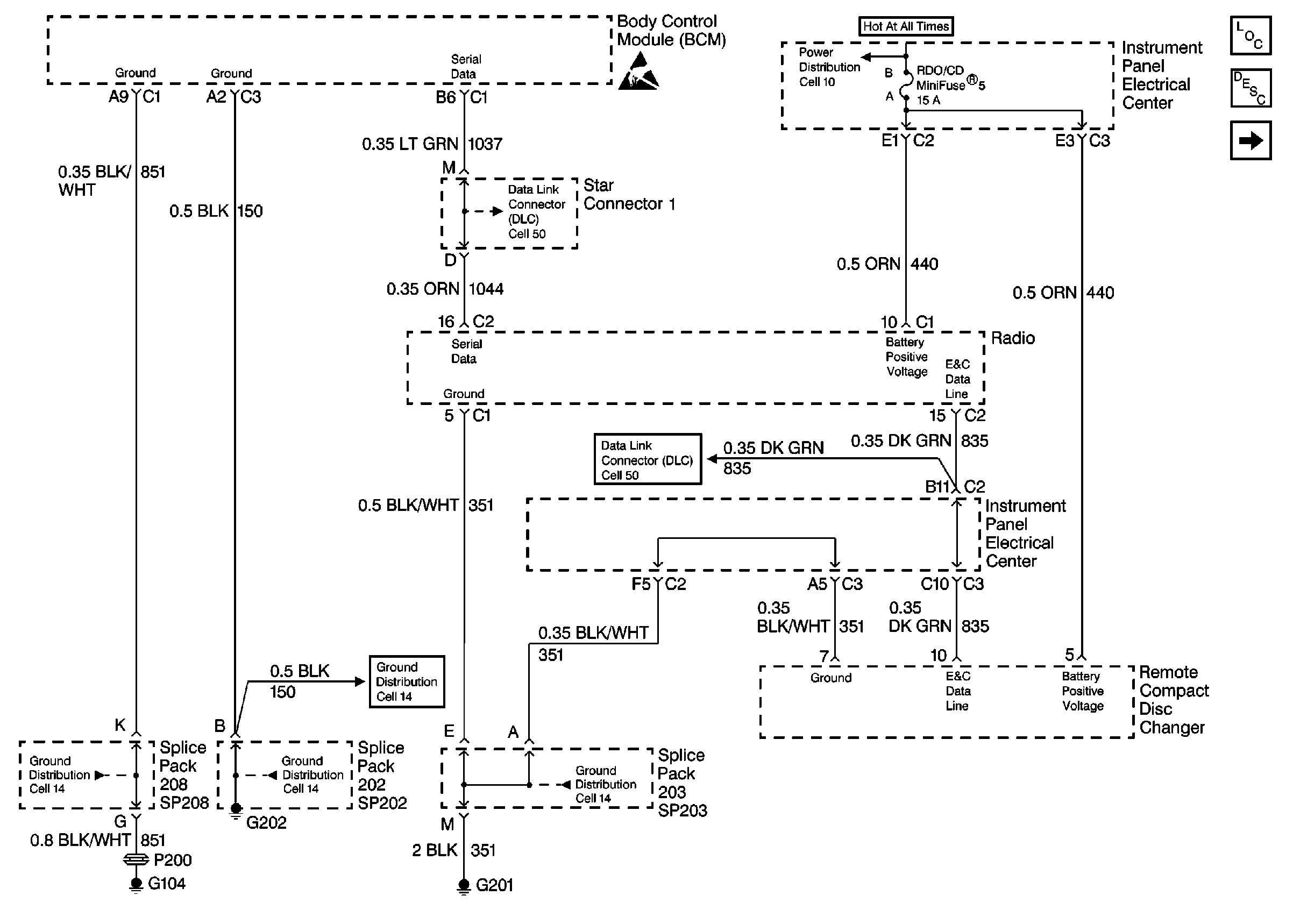
Figure
2:
Cell 15: RH Door Control Module (DCM)
Retained Accessory Power (RAP) Components
Cell 15: LH Door Control Module (DCM)
Cell 15: Power and Ground
Cell 10: I/P Fuses 33, 34, 30, 31, 4, Circuit Breaker 35
Cell 10: I/P Fuses 25, 23, 29, Relay 42
Cell 81: Power, Ground and DLC
Cell 51: Power, Ground and DLC
Class 2 Serial Data Cell 50
Class 2 Serial Data Cell 50
Handling ESD Sensitive Parts Notice
Handling ESD Sensitive Parts Notice
Cell 14: SP202, G202
Figure
3:
Cell 15: LH Door Control Module (DCM)
Retained Accessory Power (RAP) Components
Cell 15: RH Door Control Module (DCM)
Handling ESD Sensitive Parts Notice
Class 2 Serial Data Cell 50
Class 2 Serial Data Cell 50
Handling ESD Sensitive Parts Notice
Cell 14: SP201, SP203, G201