GM Service Manual Online
For 1990-2009 cars only
Makes
🢒
Chevrolet
🢒
1999
🢒
Corvette
🢒 Cell 44: Data Link Connector (DLC)
Cell 44: Data Link Connector (DLC)
Cell 44: Data Link Connector (DLC)
ABS Components
ABS Description
Cell 44: Wheel Speed Sensors
Cell 44: Magnasteer System (W/O JL4)
Handling ESD Sensitive Parts Notice
Handling ESD Sensitive Parts Notice
Powertrain Control Module Connector End Views
Handling ESD Sensitive Parts Notice
Cell 14: SP201, SP203, G201
Handling ESD Sensitive Parts Notice
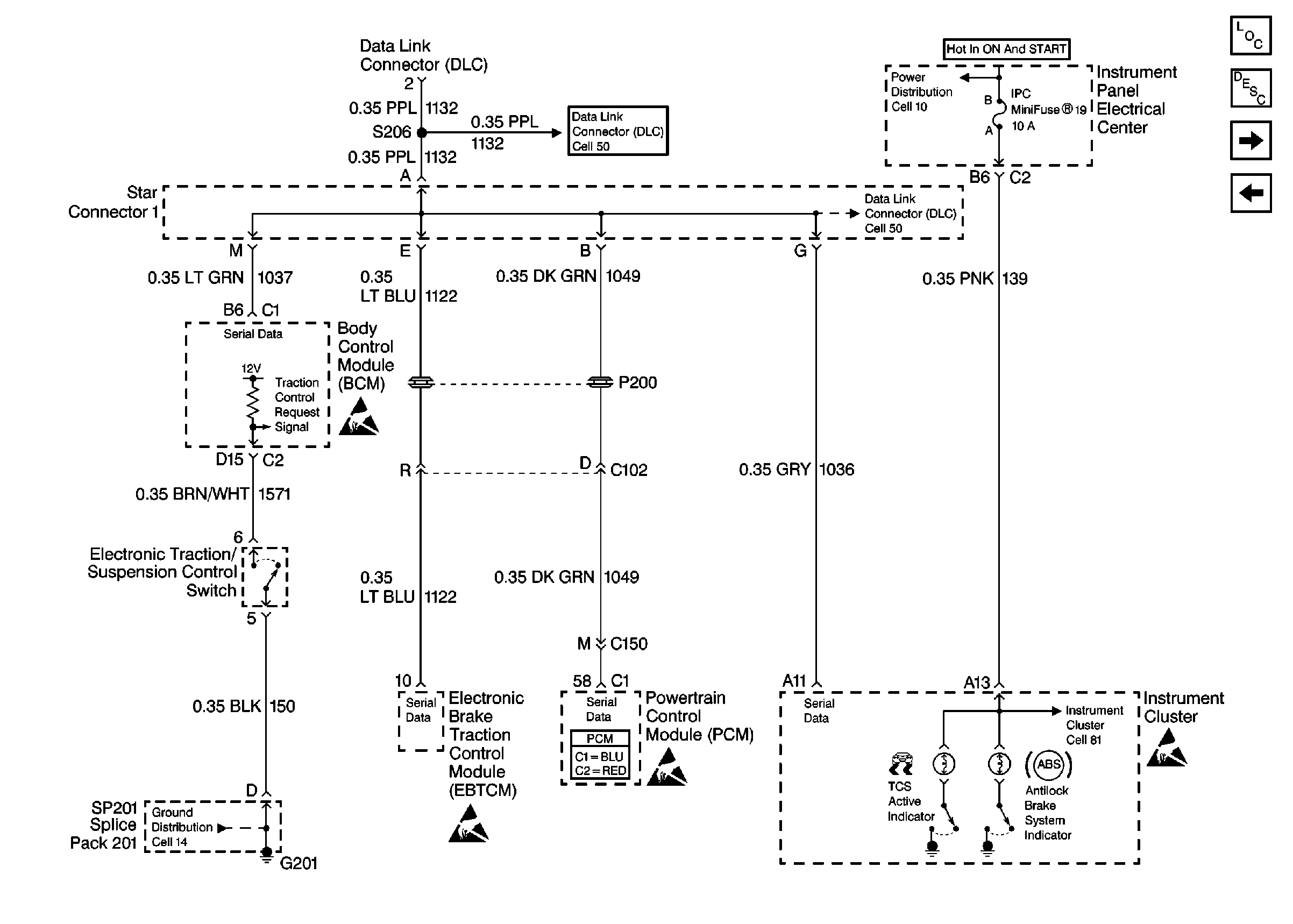
Class 2 Serial Data Cell 50
Cell 10: I/P Fuses 15, 16, 13, 20, 19
Class 2 Serial Data Cell 50
Cell 81: Miscellaneous Switch Inputs