GM Service Manual Online
For 1990-2009 cars only
Makes
🢒
Chevrolet
🢒
1999
🢒
Corvette
🢒 Cell 112
Cell 112
Cell 112
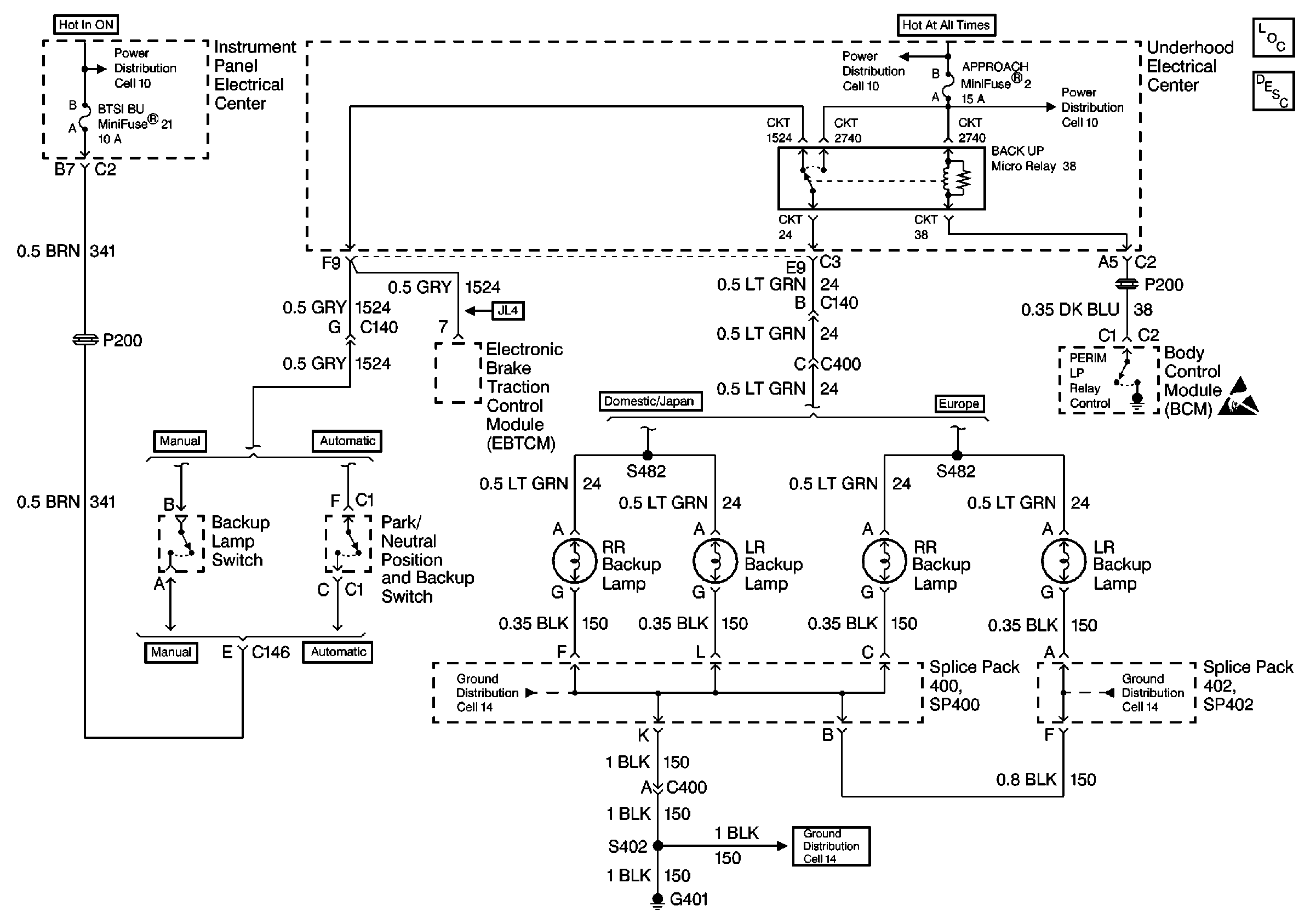
Lighting Systems Components
Handling ESD Sensitive Parts Notice
Cell 14: SP402 (Europe)
Cell 14: SP400, G401
Cell 14: SP400, G401
Cell 10: I/P Fuses 21, 18, 48, Relay 44
Cell 10: U/H Fuses 49, 11, 6, 2, Relays 45, 36, 39, 38