GM Service Manual Online
For 1990-2009 cars only
Makes
🢒
Chevrolet
🢒
2004
🢒
Corvette
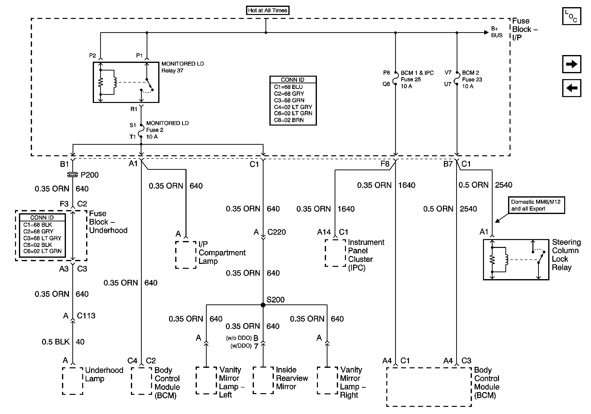
🢒 Fuse Block-I/P Fuses 2, 25, 23 and Relay 37
Fuse Block-I/P Fuses 2, 25, 23 and Relay 37
Fuse Block -- I/P Fuses 2, 25, 23 and Relay 37
Master Electrical Component List
Fuse Block-I/P Fuses 6, 29, Circuit Breaker 54, Relays 43, 44 and 42
Fuse Block-I/P Fuses 32, 26, 52 and Relay 39