GM Service Manual Online
For 1990-2009 cars only
Makes
🢒
Chevrolet
🢒
2004
🢒
Corvette
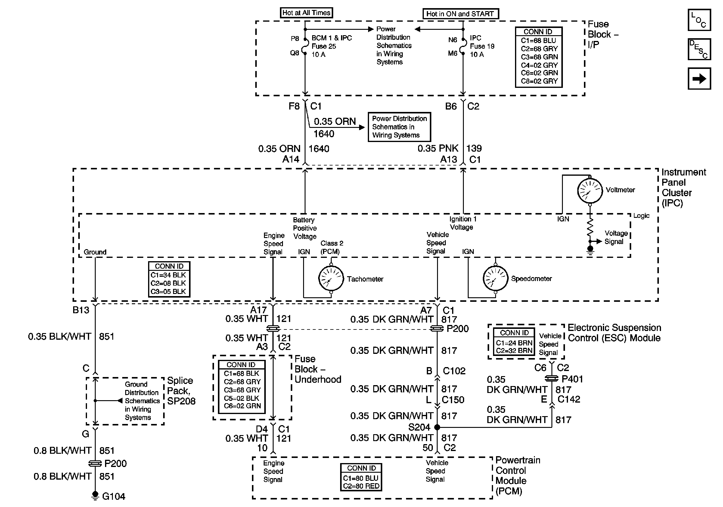
🢒 Power,Ground,Tachometer and Speedometer
Power,Ground,Tachometer and Speedometer
Power, Ground, Tachometer and Speedometer
Master Electrical Component List
Instrument Cluster Description and Operation
Indicators
G104
Instrument Panel Electrical Center Fuses 15, 16, 13, 20 and 19
Instrument Panel Electrical Center Fuses 15, 16, 13, 20 and 19