GM Service Manual Online
For 1990-2009 cars only
Makes
🢒
Chevrolet
🢒
2005
🢒
Corvette
🢒
Body
🢒
Lighting Systems
🢒 Interior Lights Dimming Schematics
Figure
1:
DIC, Dimmer Controls, IPC and Switches
Master Electrical Component List
Interior Lighting Systems Description and Operation
Control Module References
DLC, HVAC Control Module, Radio and Switches
Head Up Display Schematic
Switches (CM7)
I/P Dimmer Switch, Underhood, Vanity Mirrors, Courtesy, I/P Compartment and Inside Rearview Mirror Lamps
Messages
G201
G201
DLC, HVAC Control Module, Radio and Switches
G201
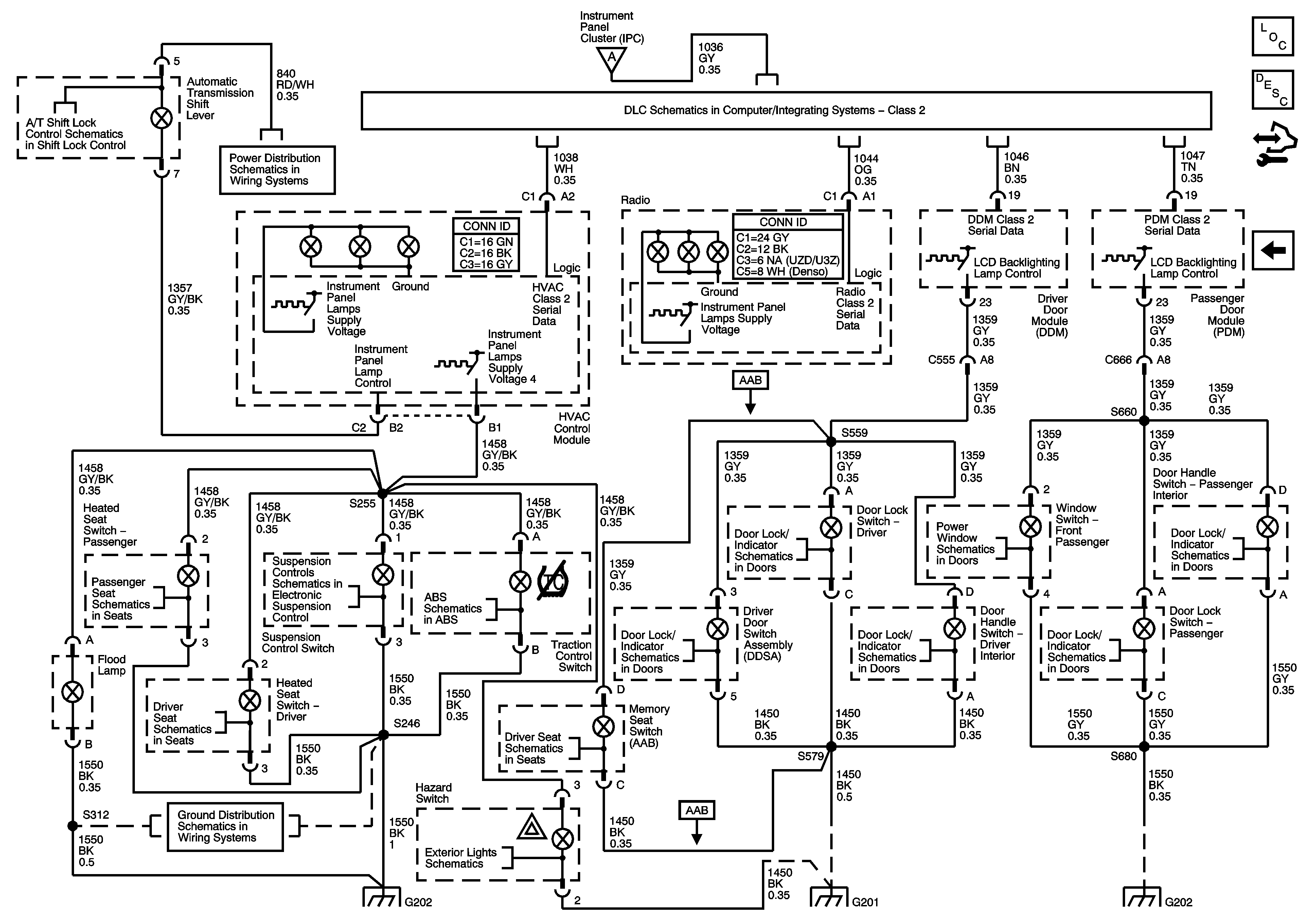
Figure
2:
DLC, HVAC Control Module, Radio and Switches
Master Electrical Component List
Interior Lighting Systems Description and Operation
Control Module References
Dimmer Controls, IPC, DIC and Switches
Dimmer Controls, IPC, DIC and Switches
Shift Lock Control Schematics
Class 2
Fuse Block-Underhood Fuses; BATT3, STOP/BU/LPS, BCM Fuses; BTSI SOL,COL LOCK, RADIO/S-BAND/VICS, TONNEAU RELEASE, REAR FOG/ALDL TOP SW, REVERSE LAMPS
Heated Seat (KA1)
Power,Ground,DLC and Controls
Brake Pedal Signal and Traction Control Switch
Indicators,Messages and Ajar/Open/Lock Switches
Passenger
Actuators and Handle Switches
Indicators,Messages and Ajar/Open/Lock Switches
Actuators and Handle Switches
Indicators,Messages and Ajar/Open/Lock Switches
Heated Seat (KA1)
Memory Seat 1 of 2 (w/AAB)
G202 1 of 2
Hazard, Stop Lamps, and Turn Signal Inputs
G202 1 of 2
G201
G202 1 of 2