GM Service Manual Online
For 1990-2009 cars only
Makes
🢒
Chevrolet
🢒
2004
🢒
Epica
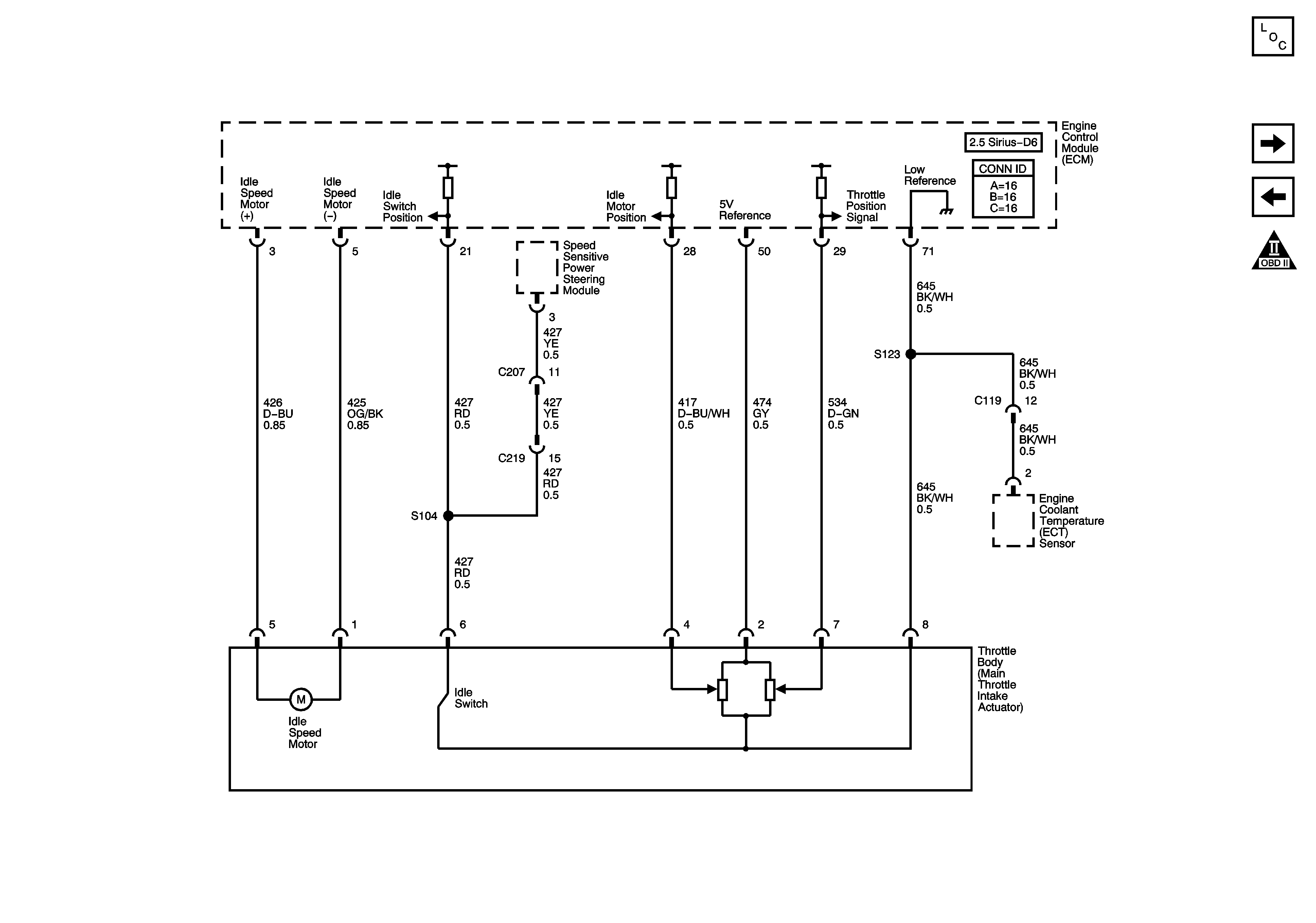
🢒 Engine Data Sensors - Main Throttle Idle Actuator (MTIA)
Engine Data Sensors - Main Throttle Idle Actuator (MTIA)
Engine Data Sensors - Main Throttle Idle Actuator (MTIA)
Master Electrical Component List
Ignition Controls - Ignition System (1-3)
Engine Data Sensors - Oxygen Sensors
Engine Controls Schematic Icons