GM Service Manual Online
For 1990-2009 cars only
Makes
🢒
Chevrolet
🢒
2006
🢒
Epica
🢒
Engine
🢒
Engine Controls - 2.5L (LBK)
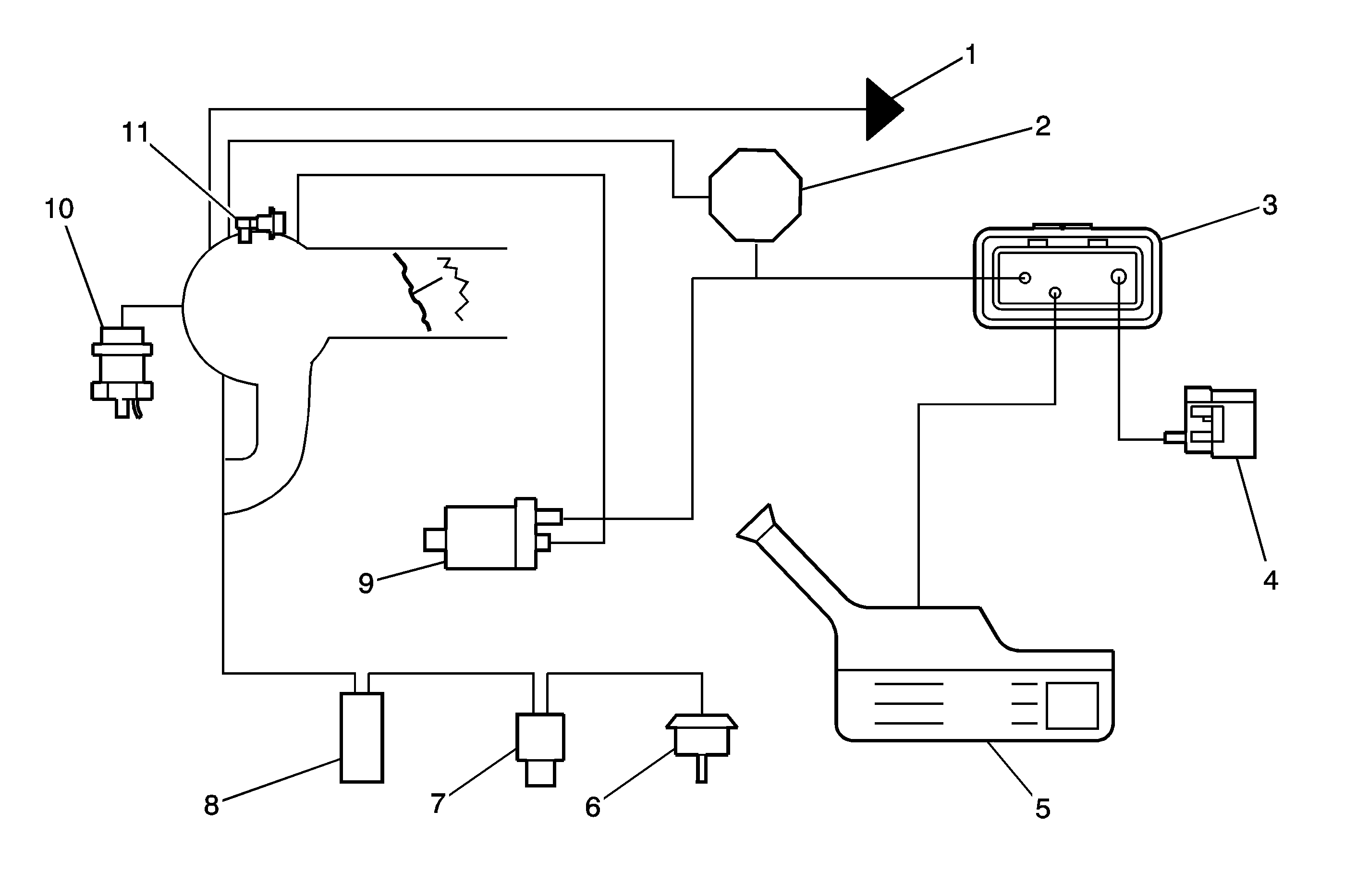
🢒 Emission Hose Routing Diagram
(1)
To HVAC
(2)
Vacuum Brake Booster
(3)
Evaporative Emissions (EVAP) Canister
(4)
EVAP Vent Solenoid
(5)
Fuel Tank
(6)
Intake Manifold Tuning (IMT) Valve Vacuum Actuator
(7)
IMT Valve Solenoid
(8)
IMT Valve Vacuum Reservoir
(9)
EVAP Purge Solenoid
(10)
Fuel Pressure Regulator
(11)
Manifold Absolute Pressure (MAP) Sensor