GM Service Manual Online
For 1990-2009 cars only
Makes
🢒
Chevrolet
🢒
1997
🢒
Express
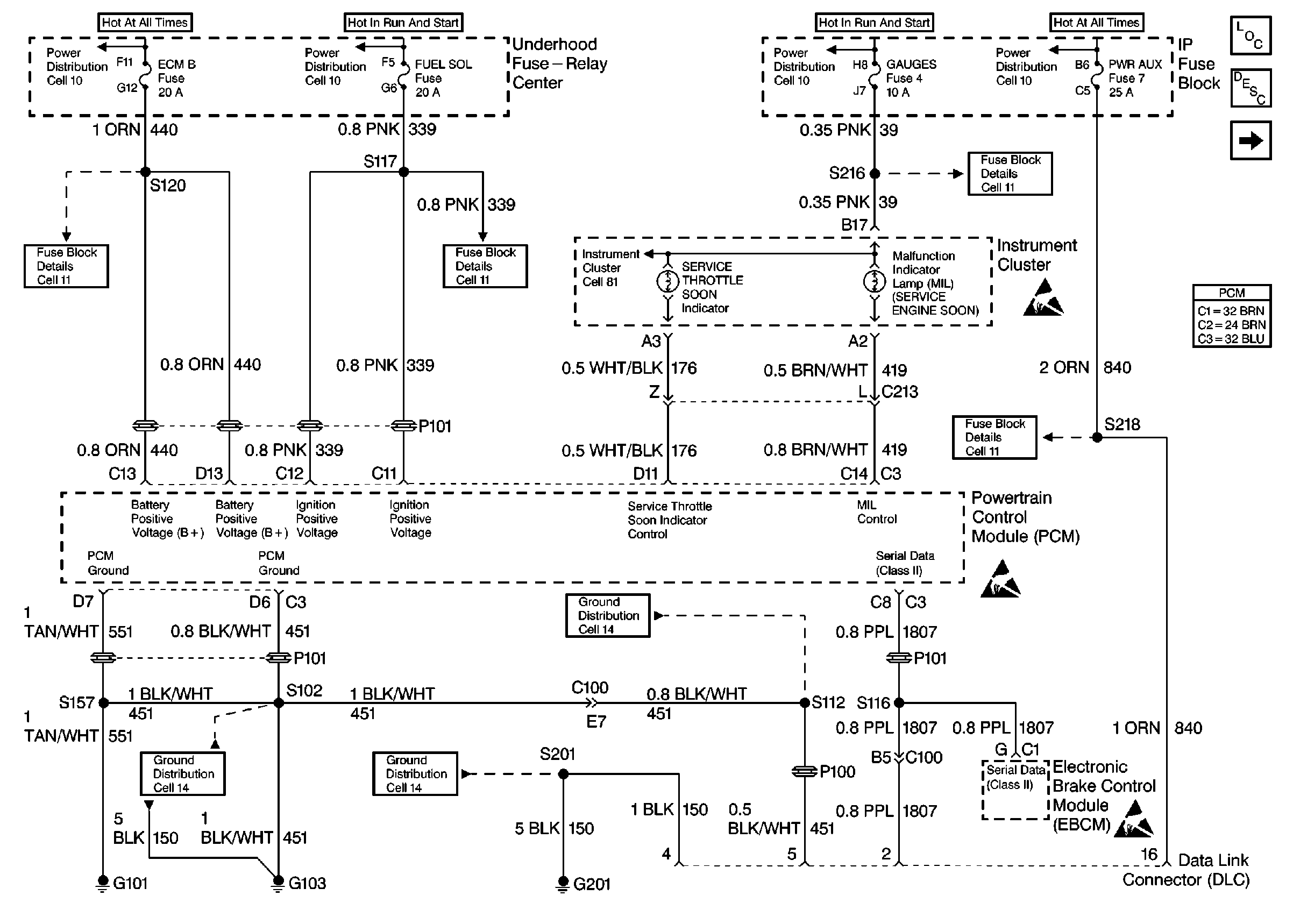
🢒 PWR, GND and DLC
PWR, GND and DLC
PWR, GND and DLC
Engine Controls Components
Information Sensors
Glow Plug Controls