GM Service Manual Online
For 1990-2009 cars only
Makes
🢒
Chevrolet
🢒
1998
🢒
Express
🢒 Cell 20: Ignition Controls
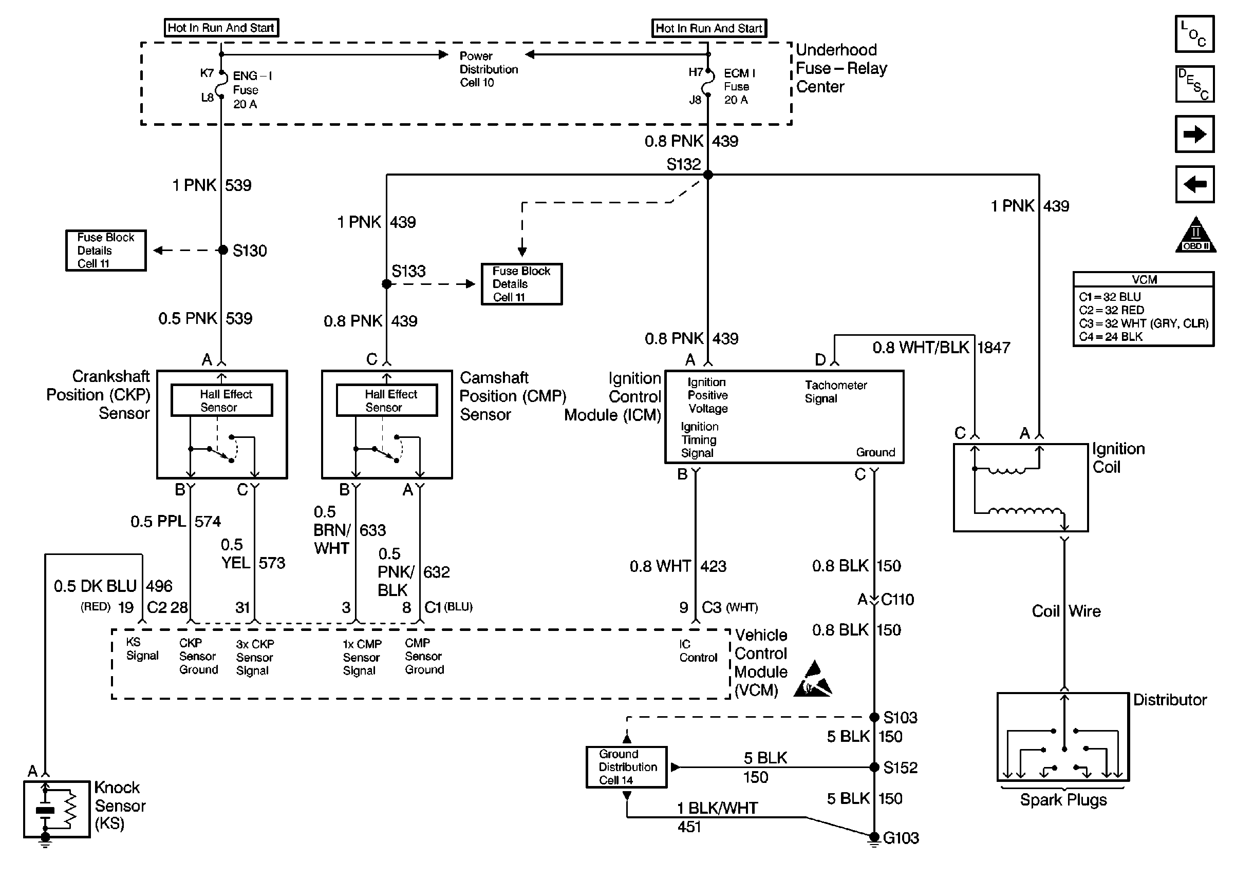
Cell 20: Ignition Controls
Cell 20: Ignition Controls
Engine Controls Components
Information Sensors/Switches Description
Cell 20: Fuel Pump Controls
Cell 20: PWR, GND and DLC
OBD II Symbol Description Notice
Handling ESD Sensitive Parts Notice
VCM Connector End Views
Fuse Block Schematics
Fuse Block Schematics
Ground Distribution Schematics
Power Distribution Schematics